Curiosii for ever!: Car repair manuals for everyone.

Engine Controls

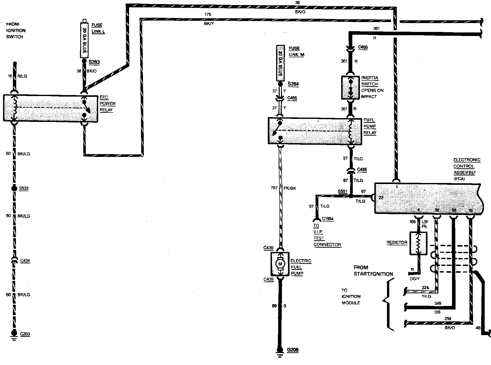
Fig. 24 Electronic Engine Control Wiring Circuit (Part 1 of 4). V8-302/5.0L Engine:






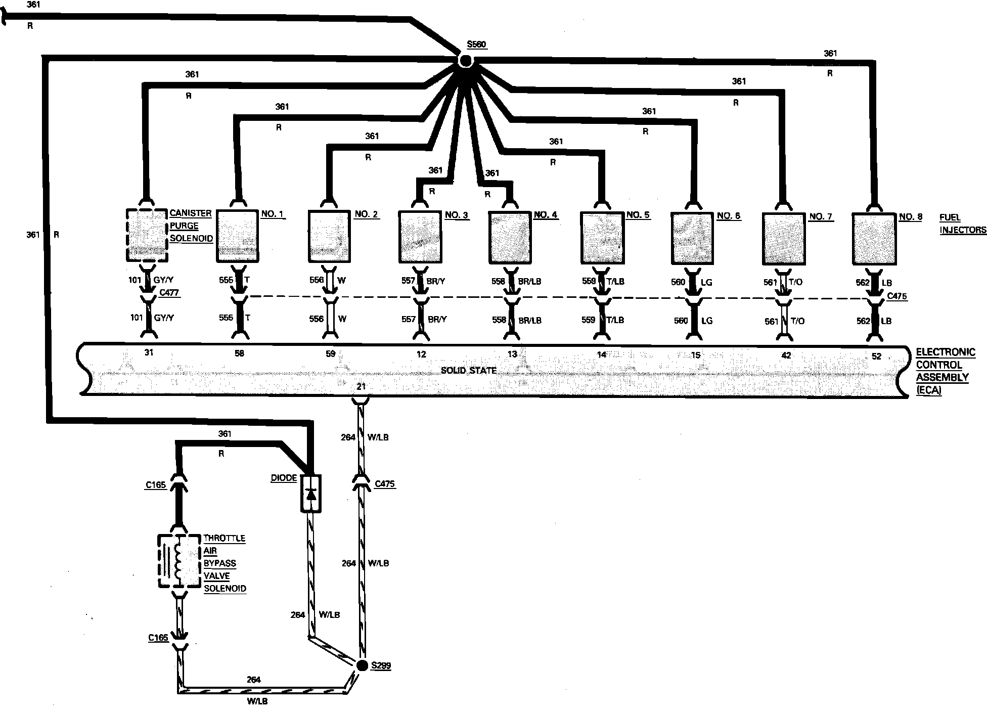
Fig. 24 Electronic Engine Control Wiring Circuit (Part 2 of 4). V8-302/5.0L Engine:






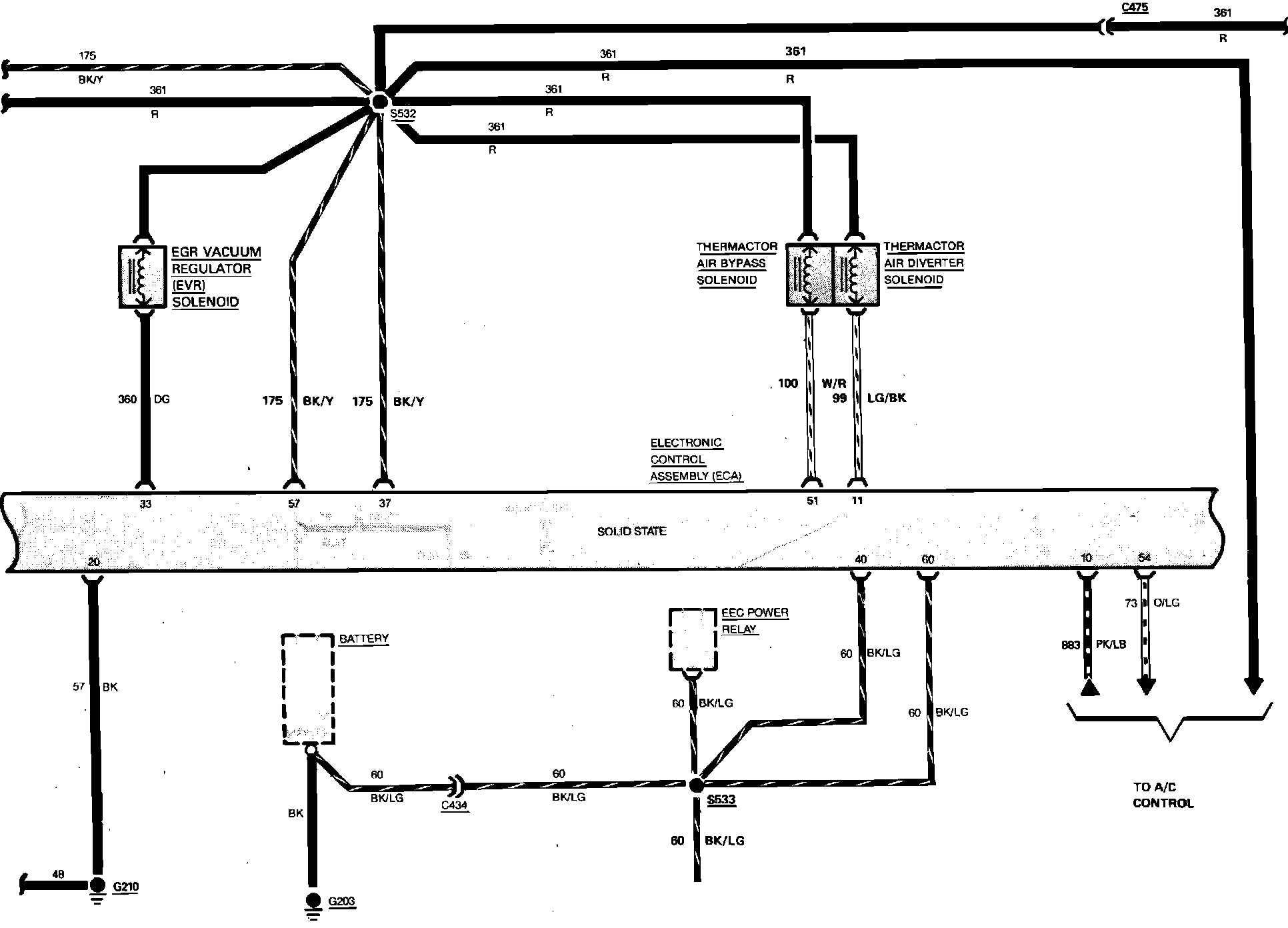
Fig. 24 Electronic Engine Control Wiring Circuit (Part 3 of 4). V8-302/5.0L Engine:






Fig. 24 Electronic Engine Control Wiring Circuit (Part 4 of 4). V8-302/5.0L Engine: