Curiosii for ever!: Car repair manuals for everyone.

Engine Controls

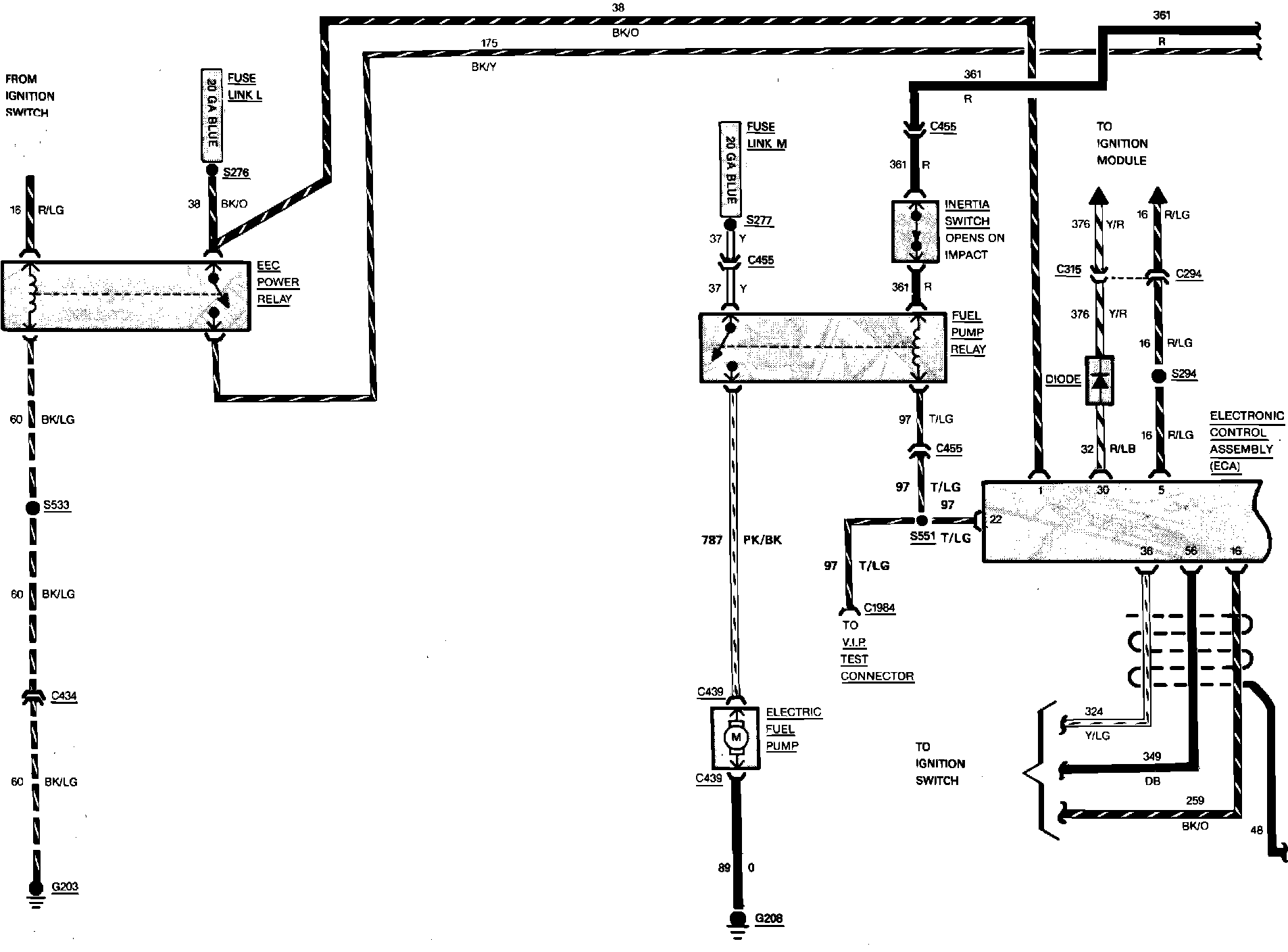
Fig. 23 Electronic Engine Control Wiring Circuit (Part 1 of 3). V6-230/3.8L Engine:






Fig. 23 Electronic Engine Control Wiring Circuit (Part 2 of 3). V6-230/3.8L Engine:






Fig. 23 Electronic Engine Control Wiring Circuit (Part 3 of 3). V6-230/3.8L Engine: