Curiosii for ever!
: Car repair manuals for everyone.
Home
>>
Mercury
>>
1986
>>
Sable L4-153 2.5L HSC
>>
Repair and Diagnosis
>>
Starting and Charging
>>
Starting System
>>
Diagrams
>>
Electrical Diagrams
Electrical Diagrams
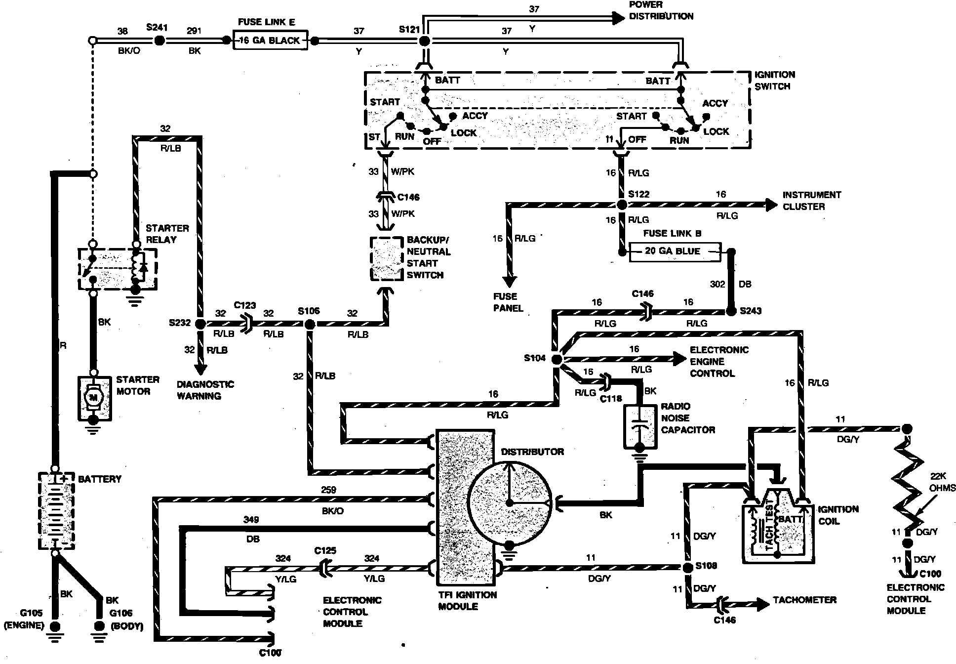
Fig. 29 Ignition & Starting: