Curiosii for ever!
: Car repair manuals for everyone.
Home
>>
Mercury
>>
1986
>>
Sable L4-153 2.5L HSC
>>
Repair and Diagnosis
>>
Diagrams
>>
Electrical Diagrams
>>
Charging System
>>
System Diagram
System Diagram
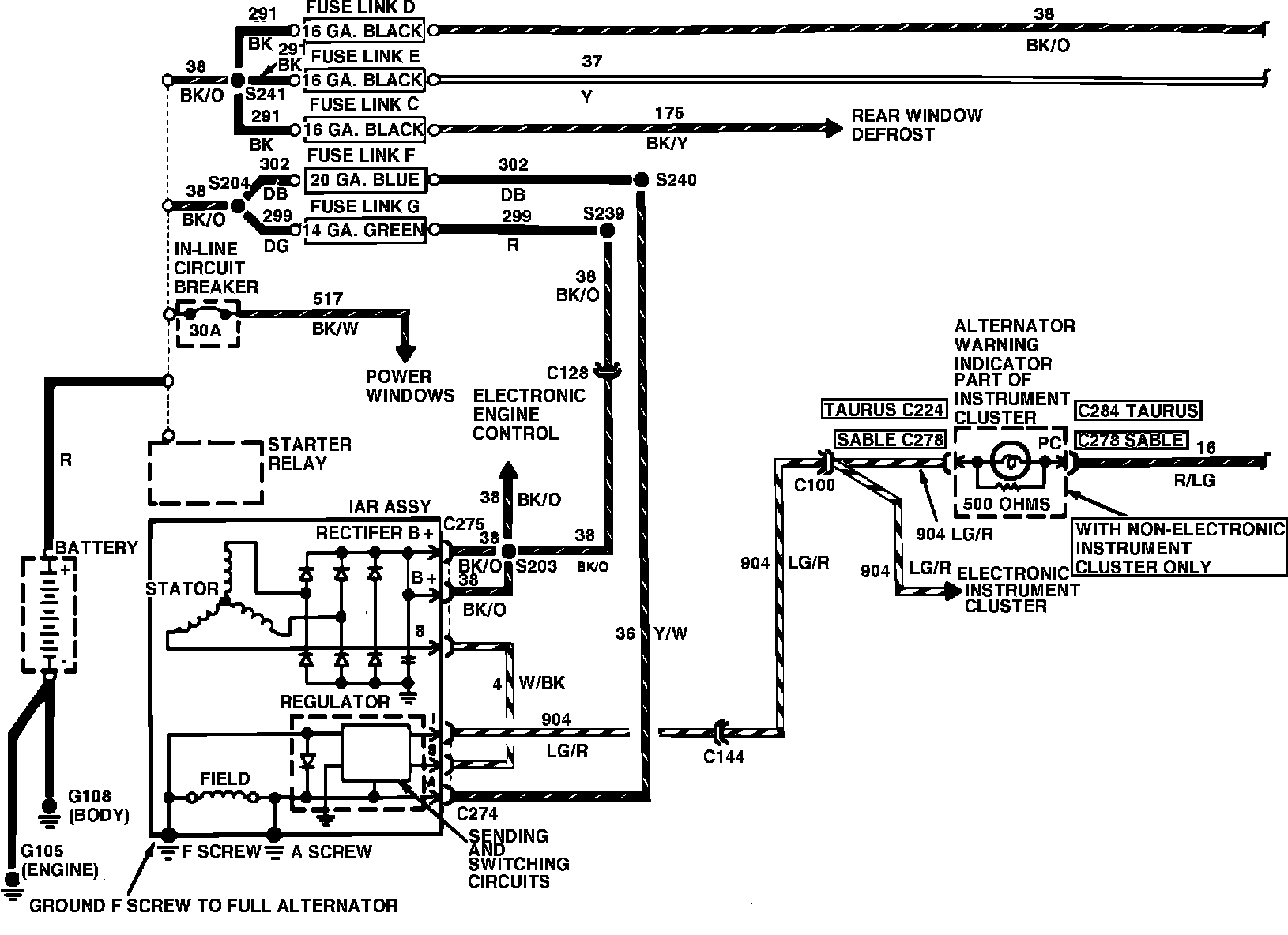
Fig. 7 Charge & Power Distribution Wiring Circuit (Part 1 of 2). 4-135 Engine:
Fig. 7 Charge & Power Distribution Wiring Circuit (Part 2 of 2). All: