Curiosii for ever!: Car repair manuals for everyone.

Engine Controls

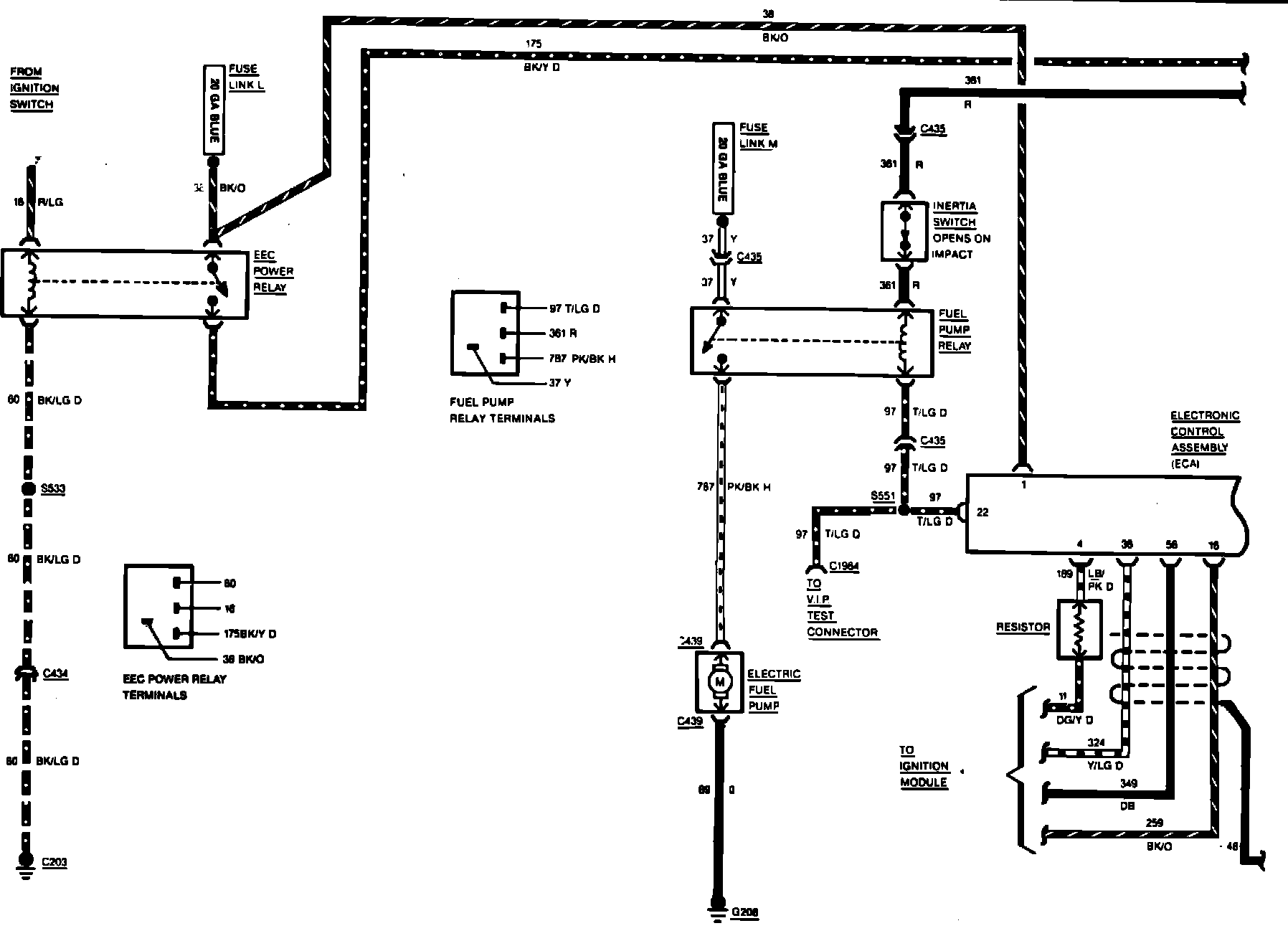
Fig. 25 Electronic Engine Control Wiring Circuit (Part 1 of 3). 1985 5.0 Litre Engine:






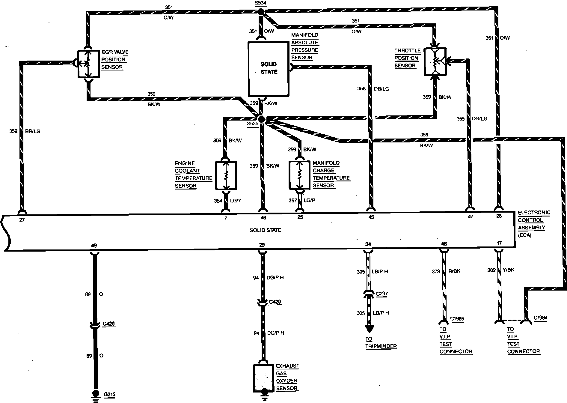
Fig. 25 Electronic Engine Control Wiring Circuit (Part 2 of 3). 1985 5.0 Litre Engine:






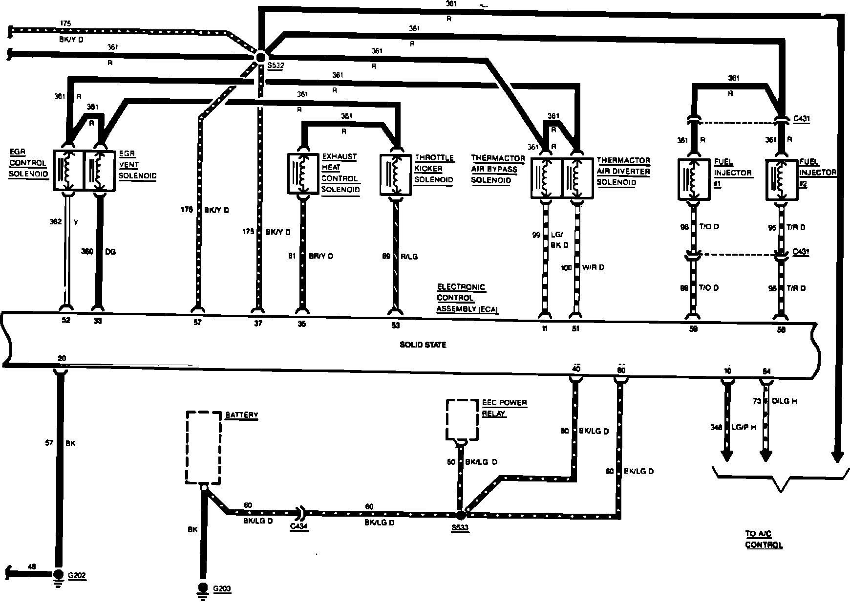
Fig. 25 Electronic Engine Control Wiring Circuit (Part 3 of 3). 1985 5.0 Litre Engine: