Curiosii for ever!
: Car repair manuals for everyone.
Home
>>
Mercury
>>
1984
>>
Topaz L4-140 2.3L HSC
>>
Repair and Diagnosis
>>
Powertrain Management
>>
Diagrams
>>
Electrical Diagrams
>>
Engine Controls
Engine Controls
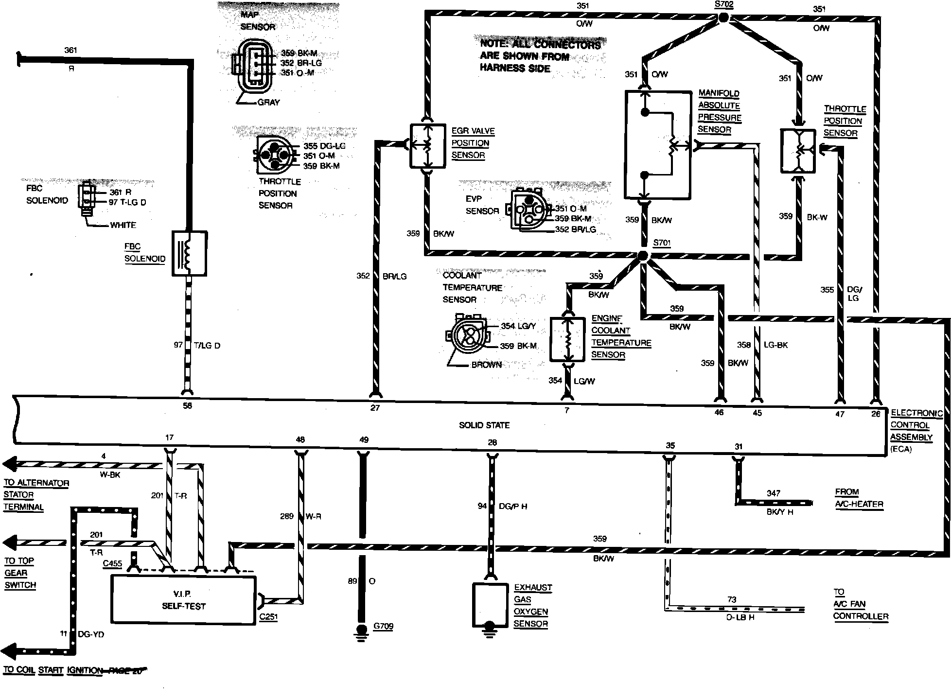
Fig. 11 Electronic Engine Control Wiring Circuit (Part 1 of 2). 1984 Tempo & Topaz:
Fig. 11 Electronic Engine Control Wiring Circuit (Part 2 of 2). 1984 Tempo & Topaz: