Curiosii for ever!
: Car repair manuals for everyone.
Home
>>
Mercury
>>
1984
>>
Topaz L4-140 2.3L HSC
>>
Repair and Diagnosis
>>
Powertrain Management
>>
Computers and Control Systems
>>
Testing and Inspection
>>
Pinpoint Tests
>>
1983 1/2
>>
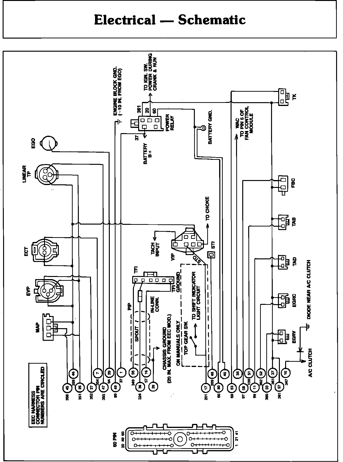
Electrical Schematic
Electrical Schematic