Curiosii for ever!
: Car repair manuals for everyone.
Home
>>
Mercury
>>
1984
>>
Topaz L4-140 2.3L HSC
>>
Repair and Diagnosis
>>
Diagrams
>>
Electrical Diagrams
>>
Cooling System
>>
Radiator Cooling Fan Control Module
>>
Without A/C
Without A/C
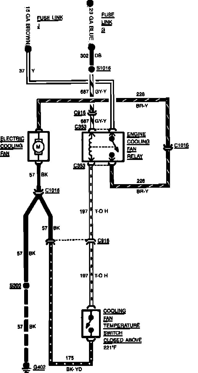
Fig. 9 Cooling Fan Wiring Circuit. 1984 Tempo & Topaz Less Air Conditioning: