Curiosii for ever!: Car repair manuals for everyone.

Engine Controls

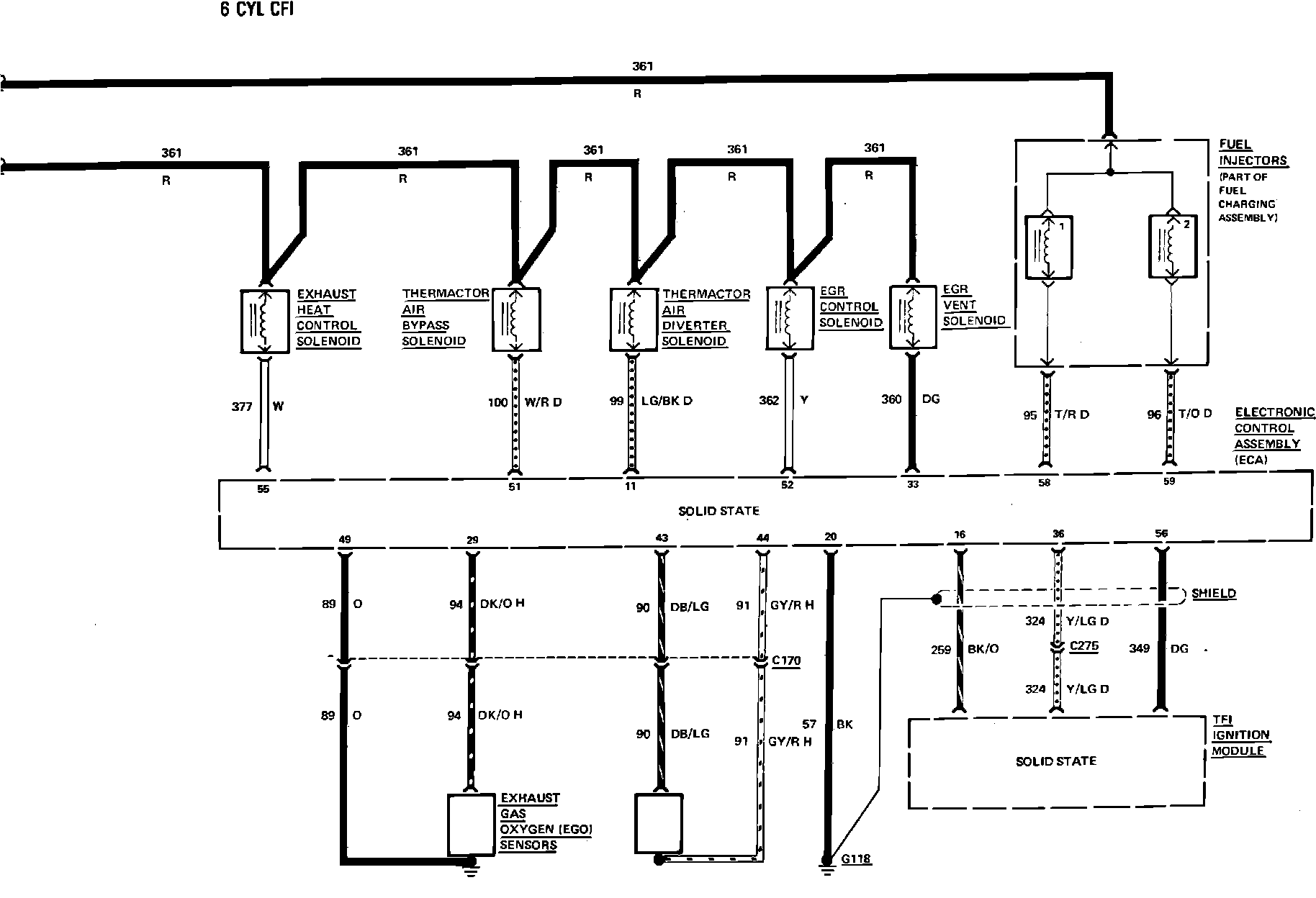
Fig. 29 Electronic engine control wiring circuit (Part 1 of 3). 1984 Capri & Mustang with 6 cyl engine:






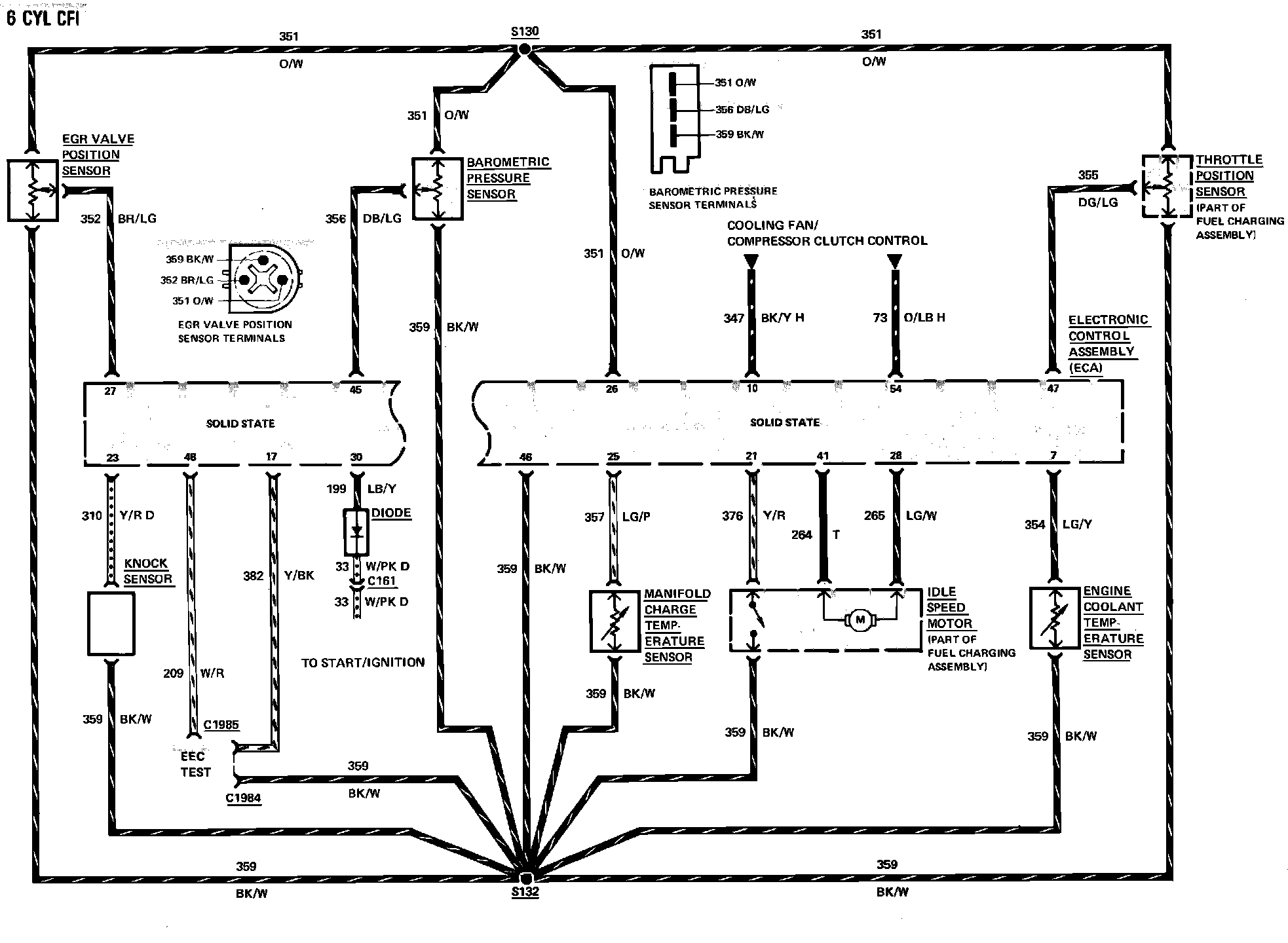
Fig. 29 Electronic engine control wiring circuit (Part 2 of 3). 1984 Capri & Mustang with 6 cyl engine:






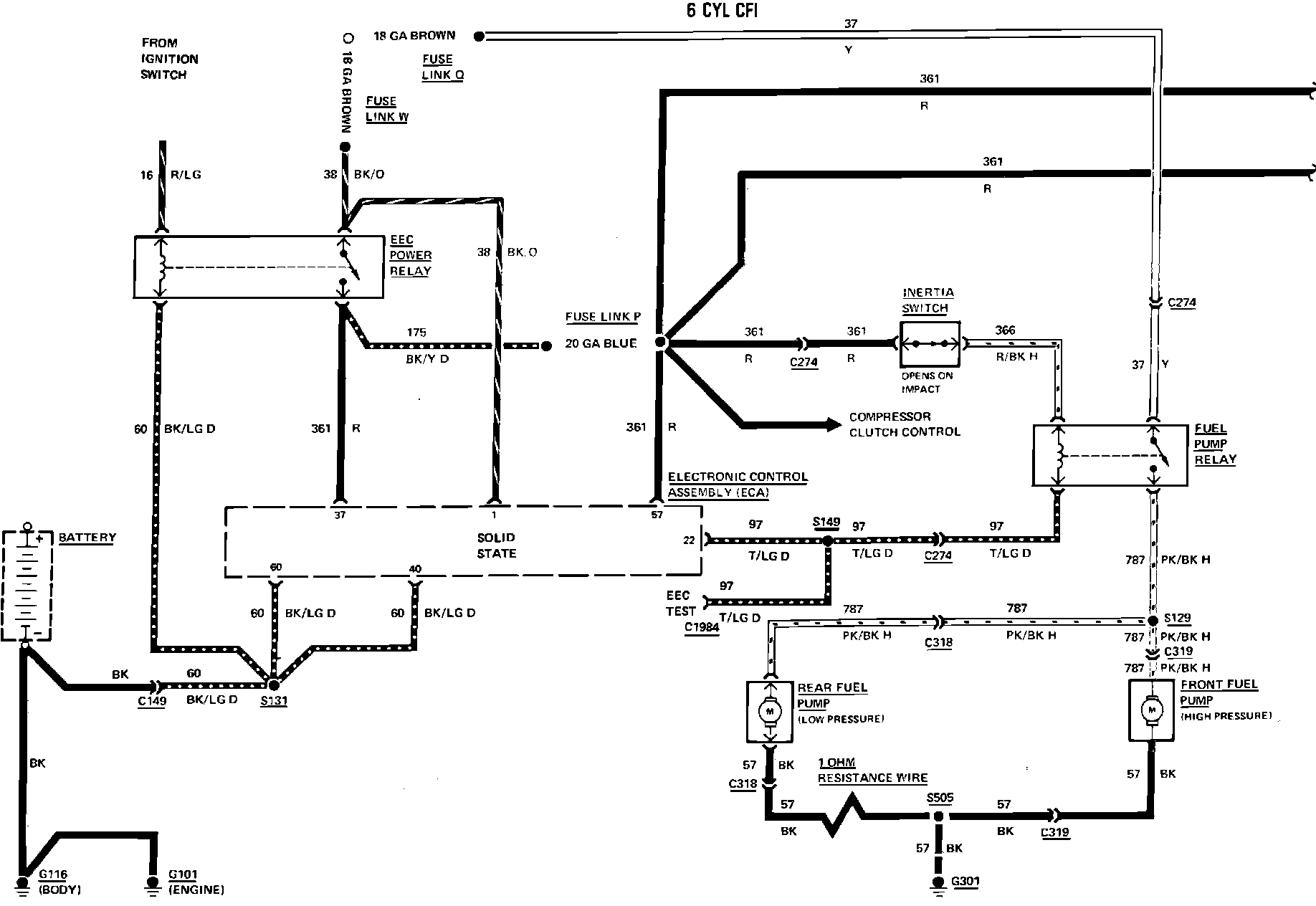
Fig. 29 Electronic engine control wiring circuit (Part 3 of 3). 1984 Capri & Mustang with 6 cyl engine: