Curiosii for ever!: Car repair manuals for everyone.

Technical Instructions For Recall 88E74

Attachment I Page 1 of 4

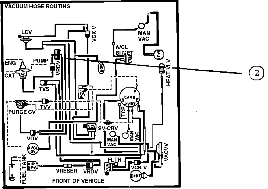
FIGURE 1:




REFER TO THE FIGURE 1 SCHEMATIC DRAWING AND MATCH THE NUMBERED STEPS WITH THE FOLLOWING NUMBERED STEPS. THIS SCHEMATIC DRAWING IS REPRESENTATIVE OF THE CALIBRATION CONFIGURATIONS FOR KIT CODE A VEHICLES.

For Vehicles With Calibration 3-14A-R00 or 3-14B-R00 (Kit Code A Vehicles)

1) Refer to Figure 1. Locate the vacuum hose in the top port of the air control valve solenoid vacuum valve.
2) Cut the hose at a point approximately 2-inches beyond the 90~ elbow in the hose.

3) Install a D3AZ-12A091-A vacuum delay valve (# 10, yellow/black) in the vacuum line connected to the top port of the air control valve solenoid vacuum valve with the black side positioned toward the vacuum source.

4) Replace the existing carburetor choke pulldown motor with E2SZ-9S514-D choke pulldown motor (NOTE: This involves removing and reinstalling the carburetor and choke cap). Refer to Car Shop Manual (Powertrain) Section 24-25-14 and (Engine/Emissions - Diagnosis) Section 4-83.

5) Refer to Figure 1. Use a Sharpie type felt-tip pen to mark the existing Vehicle Emission Control Information (VECI) decal showing the installation of the vacuum delay valve in Steps # 2 and # 3.

EXHIBIT 1:




6) Refer to Exhibit 1. Prepare and attach an Authorized Modifications decal as shown.

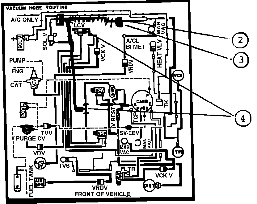
FIGURE 2:




For Vehicles With Calibration 3-14A-RO4 or 3-14B-R11 (Kit Code B Vehicles)

REFER TO THE FIGURE 2 SCHEMATIC DRAWING AND MATCH THE NUMBERED STEPS WITH THE FOLLOWING NUMBERED STEPS. THIS SCHEMATIC DRAWING IS REPRESENTATIVE OF THE CALIBRATION CONFIGURATIONS FOR KIT CODE B VEHICLES.

1) Refer to Figure 2. Locate and follow the vacuum line from the air control valve to the brown/white retard delay valve. Disconnect the vacuum hose from the white side of the valve.
2) Insert the black side of a D3AZ-12A091-A vacuum delay valve (# 10, yellow/ black) in the vacuum hose disconnected in Step # 1. Install a 2-inch length of DOPZ-12226-B vacuum hose (5/32" ID) between the white side of the retard delay valve and the yellow side of the vacuum delay valve.

3) Replace the existing carburetor choke pulldown motor with E2SZ-9S514-D choke pulldown motor (NOTE: This involves removing and reinstalling the carburetor and choke cap). Refer to Car Shop Manual (Powertrain) Section 24-25-14 and (Engine/Emissions - Diagnosis) Section 4-83.
4) Refer to Figure 2. Use a Sharpie type felt-tip pen to mark the existing Vehicle Emission Control Information (VECI) decal showing the installation of the vacuum delay valve in Steps # 2 and # 3.

EXHIBIT 1:




5) Refer to Exhibit 1. Prepare and attach an Authorized Modifications decal as shown.

FIGURE 3:




For Vehicles With Calibration 3-14C-R00 or 3-14C-R10 (Kit Code C Vehicles)

REFER TO THE FIGURE 3 SCHEMATIC DRAWING AND MATCH THE NUMBERED STEPS WITH THE FOLLOWING NUMBERED STEPS. THIS SCHEMATIC DRAWING IS REPRESENTATIVE OF THE CALIBRATION CONFIGURATIONS FOR KIT CODE C VEHICLES.

1) Refer to Figure 3. Locate the vacuum hose in the top port of the solenoid vacuum valve.
2) Cut the hose at a point approximately 2-inches beyond the 90~ elbow in the hose.

3) Plug the vacuum line not attached to the solenoid valve using a 383003-S straight connector (3/16" ports) and a 382444-S vacuum cap (5/32" ID). Connect the yellow side of a D3AZ-12A091-A vacuum delay valve (# 10, yellow/ black) to the vacuum hose attached to the solenoid valve.

4) Locate the EGR valve and cut the vacuum hose connected to it at a point approximately 2-inches from the valve. Install a 383013-S 3-way "Y" connector in the vacuum line with the open port of the "Y" connector pointing toward the fire wall. Install a 16-inch length of DOPZ-12226-B vacuum hose (5/32" ID) between the open port of the "Y" connector and the black side of the vacuum delay valve installed in Step 3.
5) Replace the existing carburetor choke pulldown motor with E2SZ-9S514-D choke pulldown motor (NOTE: This involves removing and reinstalling the carburetor and choke cap). Refer to Car Shop Manual (Powertrain) Section 24-25-14 and (Engine/Emissions - Diagnosis) Section 4-83.

6) Refer to Figure 3. Use a Sharpie type felt-tip pen to mark the existing Vehicle Emission Control Information (VECI) decal showing the installation of the vacuum delay valve in Steps # 2, # 3 and # 4.

EXHIBIT 1:




7) Refer to Exhibit 1. Prepare and attach an Authorized Modifications decal as shown.

EXHIBIT 1:




Authorized Modifications Decal For All Vehicles

PREPARE THE DECAL AS SHOWN. AFFIX THE DECAL TO A FLAT, CLEAN SURFACE ON THE RADIATOR SUPPORT. ORDER THE DECALS ON YOUR WEEKLY STOCK ORDER PAD. (AUTHORIZED MODIFICATIONS DECAL, FORM FPS-8262).