Curiosii for ever!: Car repair manuals for everyone.

Technical Instructions For Emissions Recall 86E51 (Attachment I)

EXHIBIT I - EMISSIONS RECALL 86E51:




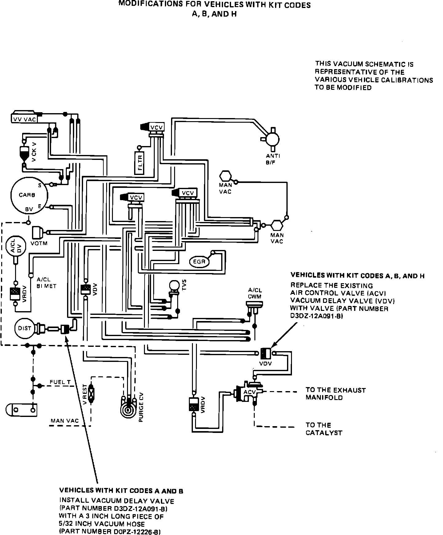
Vehicles With Kit Codes A and B (Calibration Code 1-03S-R00, Engines Codes 2F/2J-685-AA)

1. Refer to Exhibit I. Remove the existing black/gray air control valve (ACV) vacuum delay valve (VDV) and replace it with a black/brown vacuum delay valve (part number D3DZ-12A091-B). Install the vacuum delay valve with the black side of the valve toward the vacuum source.
2. Remove the distributor vacuum hose at the distributor and install a black/brown vacuum delay valve (VDV) (part number D3DZ-12A091-B) with a 3-inch long piece of 5/32-inch vacuum hose (part number D0PZ-12226-B). Install the valve and the 3-inch piece of vacuum hose such that the black side of the valve is inserted into the vacuum hose removed from the distributor. Install the open end of the 3-inch hose onto the distributor.

3. Refer to Exhibit IV (Page 12). Affix a new Vehicle Emission Control Information (VECI) decal over the existing decal. Verify that the vehicle identification number (VIN) printed on the decal matches that of the vehicle.

Exhibit V - Emissions Recall 86E51:




4. Refer to Exhibit V. Prepare an Authorized Modifications decal (Form FPS-8262) as shown. Affix the decal to a flat clean surface on the radiator support.
Vehicles With Kit Codes C, D, F and G (Calibration Codes 2-03C-R00, and 2-03E-R00 Engine Codes 2F/2J-669-AA and 2F/2J-663-AA)

1. Set initial engine ignition timing to 10~ BTDC.

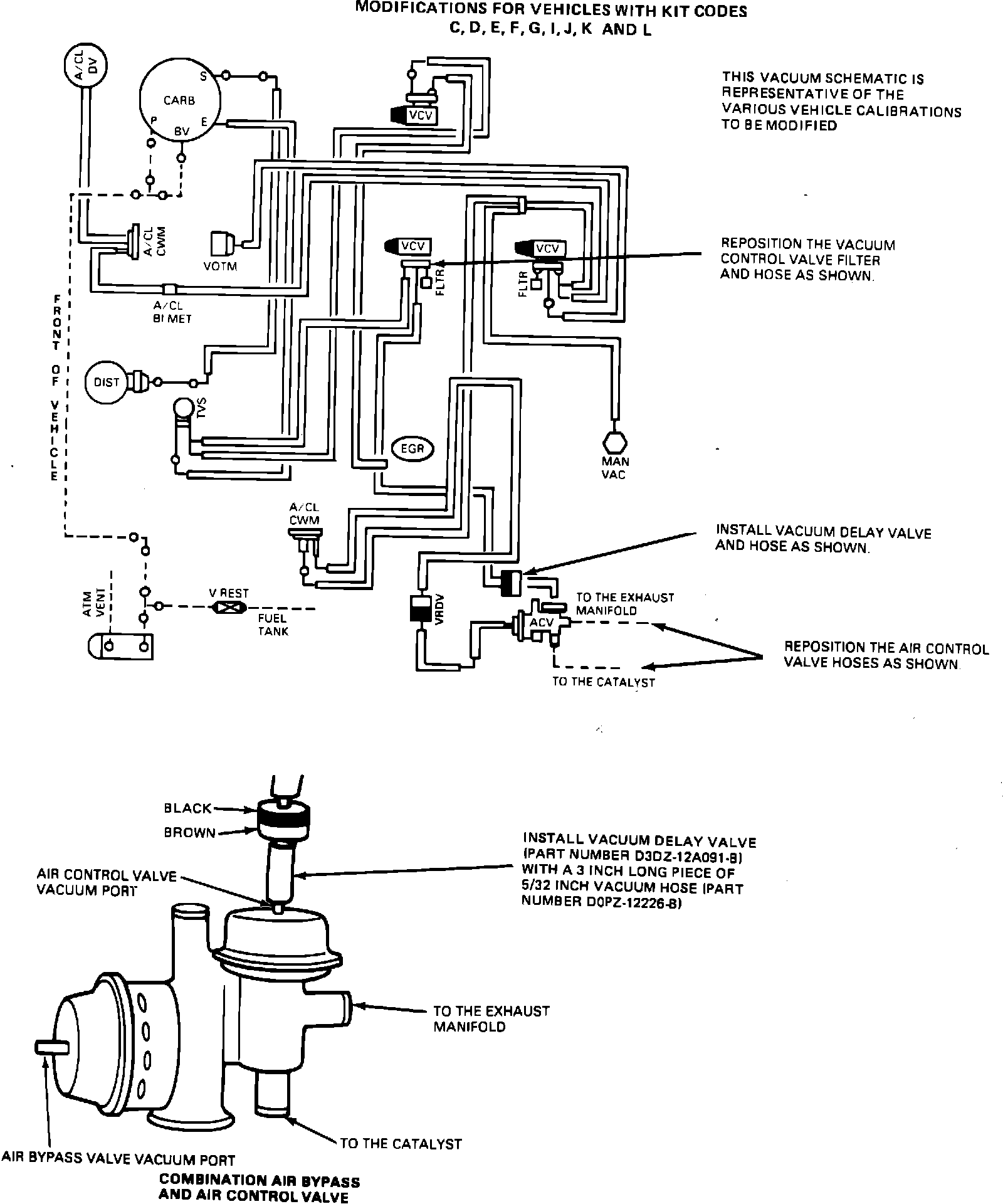
EXHIBIT II - EMISSIONS RECALL 86E51:




2. Refer to Exhibit II. Locate the air control valve (ACV) vacuum control valve (VCV). This is a 3-ported valve, color-coded brown with a filter attached to the base port of the valve and is located directly above the oil filter.

3. Remove the vacuum hose from the top port and the filter from the base port of the valve.

4. Reinstall the vacuum hose to the base port and the filter to the top port of the valve.

5. Refer to Exhibit II. Locate the combination air bypass and air control valve (ACV).
6. Remove both large diameter outlet hoses on the combination air bypass and air control valve, reverse the hose locations and reinstall the hoses. It may be necessary to loosen the hose at the exhaust manifold check valve so that the hose can be rotated to prevent air flow restriction.

EXHIBIT II - EMISSIONS RECALL 86E51:




7. Refer to Exhibit II. Remove the air control valve (ACV) vacuum hose of the combination air bypass and air control valve and install a black/brown vacuum delay valve (VDV) (part number D3DZ-12A091-B) with a 3-inch long piece of 5/32-inch vacuum hose (part number D0PZ-12226-B). Install the valve and the 3-inch piece of hose such that the black side of the valve is facing the vacuum source.
8. Refer to Exhibit IV (Page 12). Affix a new Vehicle Emission Control Information (VECI) decal over the existing decal. Verify that the vehicle identification number (VIN) printed on the decal matches that of the vehicle.

Exhibit V - Emissions Recall 86E51:




9. Refer to Exhibit V. Prepare an Authorized Modifications decal (Form FPS-8262) as shown. Affix the decal to a flat clean surface on the radiator support.

EXHIBIT II - EMISSIONS RECALL 86E51:




Vehicles With Kit Code E (Calibration Code 2-03C-R11, Engine Codes 2F/2J-669-AB)

1. Refer to Exhibit II. Locate the air control valve (ACV) vacuum control valve (VCV). This is a 3-ported valve, color-coded brown with a filter attached to the base port of the valve and is located directly above the oil filter.

2. Remove the vacuum hose from the top port and the filter from the base port of the valve.

3. Reinstall the vacuum hose to the base port and the filter to the top port of the valve.

4. Refer to Exhibit II. Locate the combination air bypass and air control valve (ACV).

5. Remove both large diameter outlet hoses on the combination air bypass and air control valve, reverse the hose locations and reinstall the hoses. It may be necessary to loosen the hose at the exhaust manifold check valve so that the hose can be rotated to prevent air flow restriction.

6. Refer to Exhibit II. Remove the air control valve (ACV) vacuum hose of the combination air bypass and valve and install a black/brown vacuum delay valve (VDV) (part number D3DZ-12A091-B) with a 3-inch long piece of 5/32-inch vacuum hose (part number D0PZ-12226-B). Install the valve and the 3-inch piece of hose such that the black side of the valve is facing the vacuum source.
7. Refer to Exhibit IV (Page 12). Affix a new Vehicle Emission Control Information (VECI) decal over the existing decal. Verify that the vehicle identification number (VIN) printed on the decal matches that of the vehicle.

Exhibit V - Emissions Recall 86E51:




8. Refer to Exhibit V. Prepare an Authorized Modification decal (Form FPS-8262) as shown. Affix the decal to a flat clean surface on the radiator support.

EXHIBIT I - EMISSIONS RECALL 86E51:




For Vehicles With Kit Code H (Calibration Code 1-03S-R11, Engine Codes 2F/2J-685-AB/BB/CB)

1. Refer to Exhibit I. Remove the existing black/gray air control valve (ACV) vacuum delay valve (VDV) and replace it with a black/brown vacuum delay valve (part number D3DZ-12A091-B). Install the vacuum delay valve with the black side of the valve toward the vacuum source.
2. Replacement vehicle Emission Control Information (VECI) decals are not required for vehicle engines with this calibration.

Exhibit V - Emissions Recall 86E51:




3. Refer to Exhibit V. Prepare an Authorized Modifications decal (Form FPS-8262) as shown. Affix the decal to a flat clean surface on the radiator support.
Vehicles With Kit Codes I and J (Calibration Code 1-04S-R00, Engine Codes UF-686/688-AA, J-686-AA)

1. Set initial engine ignition timing to 8~ BTDC.

EXHIBIT II - EMISSIONS RECALL 86E51:




2. Refer to Exhibit II. Locate the air control valve (ACV) vacuum control valve (VCV). This is a 3-ported valve, color-coded brown with a filter attached to the base port of the valve and is located directly above the oil filter.

3. Remove the vacuum hose from the top port and the filter from the base port of the valve.

4. Reinstall the vacuum hose to the base port and the filter to the top port of the valve.

5. Refer to Exhibit II. Locate the combination air bypass and air control valve (ACV).

6. Remove both large diameter outlet hoses on the combination air bypass and air control valve, reverse the hose locations and reinstall the hoses. It may be necessary to loosen the hose at the exhaust manifold check valve so that the hose can be rotated to prevent air flow restriction.

7. Refer to Exhibit II. Remove the air control valve (ACV) vacuum hose of the combination air bypass and air control valve and install a black/brown vacuum delay valve (VDV) (part number D3DZ-12A091-B) with a 3-inch long piece of 5/32-inch vacuum hose (part number D0PZ-12226-B). Install the valve and the 3-inch piece of hose such that the black side of the valve is facing the vacuum source.
8. Refer to Exhibit IV (Page 12). Affix a new Vehicle Emission Control Information (VECI) decal over the existing decal. Verify that the vehicle identification number (VIN) printed on the decal matches that of the vehicle.

Exhibit V - Emissions Recall 86E51:




9. Refer to Exhibit V. Prepare an Authorized Modifications decal (Form FPS-8262) as shown. Affix the decal to a flat clean surface on the radiator support.
Vehicles With Kit Codes K and L (Calibration Code 1-04S-R10, Engine Codes UF-686/688-AB/BB/CB, UJ-686-AB/BB/CB)

EXHIBIT II - EMISSIONS RECALL 86E51:




1. Refer to Exhibit II. Locate the air control valve (ACV) vacuum control valve (VCV). This is a 3-ported valve, color-coded brown with a filter attached to the base port of the valve and is located directly above the oil filter.
2. Remove the vacuum hose from the top port and the filter from the base port of the valve.
3. Reinstall the vacuum hose to the base port and the filter to the top port of the valve.

EXHIBIT II - EMISSIONS RECALL 86E51:




4. Refer to Exhibit II. Locate the combination air bypass and air control valve (ACV).

5. Remove both large diameter outlet hoses on the air control valve, reverse the hose locations and reinstall the hoses. It may be necessary to loosen the hose at the exhaust manifold check valve so that the hose can be rotated to prevent air flow restriction.

6. Refer to Exhibit II. Remove the air control valve (ACV) vacuum hose of the combination air bypass and air control valve and install a black/brown vacuum delay valve (VDV) (part number D3DZ-12A091-B) with a 3-inch long piece of 5/32-inch vacuum hose (part number D0PZ-12226-B). Install the valve and the 3-inch piece of hose such that the black side of the valve is facing the vacuum source.
7. Refer to Exhibit IV (Page 12). Affix a new Vehicle Emission Control Information (VECI) decal over the existing decal. Verify that the vehicle identification number (VIN) of the decal matches that of the vehicle.

Exhibit V - Emissions Recall 86E51:




8. Refer to Exhibit V. Prepare an Authorized Modifications decal (Form FPS-8262) as shown. Affix the decal to a flat clean surface on the radiator support.
Vehicles With Kit Codes M, N and O (Calibration Codes 2-04Q-R00/R10/R13, Engine Codes UF-660/662-AA/BA/BB/BC, UJ-660-AA/AB/AC and UJ-662-AA

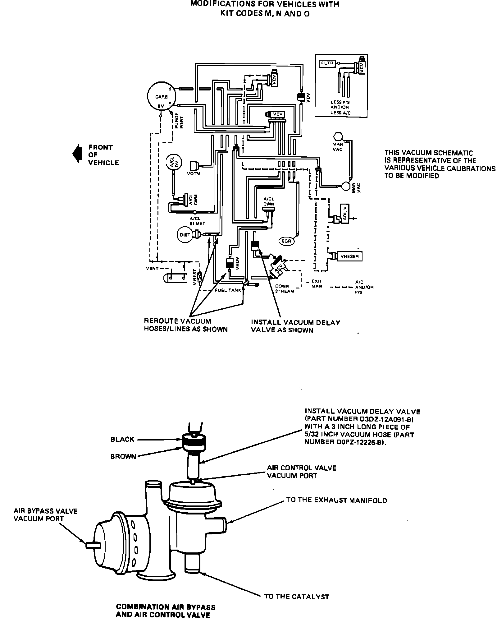
EXHIBIT III - EMISSIONS RECALL 86E51:




1. Refer to Exhibit III. Remove the air control valve (ACV) vacuum hose located at the combination air bypass and air control valve port without the holes and filter. Install a black/brown vacuum delay valve (VDV) (part number D3DZ-12A091-B) with a 3-inch piece of 5/32-inch vacuum hose (part number D0PZ-12226-B). Install the valve and the 3-inch piece of hose such that the black side of the valve is facing the vacuum source.

2. Refer to Exhibit III. Remove the air bypass valve vacuum connector from the combination air bypass and air control valve port with holes and filter. Install a straight connector (part number 383003-S) and vacuum cap (part number 382444-S) into the end of the removed vacuum connector.
3. Disconnect the vacuum line leading from the combination air bypass and air control valve (ACV) to the pink/white vacuum retard delay valve (VRDV) at the pink side of the valve. Install a 5-inch piece of 5/32-inch vacuum hose (part number D0PZ-12226-B) between the pink side of the vacuum retard delay valve (VRDV) and the air bypass valve.

4. Disconnect the vacuum line from the distributor. Install a 3-way vacuum tee (part number 373846-S) and a 3-inch piece of 5 /32-inch vacuum hose (part number D0PZ-12226-B) to the distributor. Reinstall the disconnected vacuum line to the open end of the 3-way tee opposite the distributor.

5. Connect the open end of the vacuum line that was removed from the pink side of the pink/white vacuum retard delay valve (VRDV) (Step #3) to the open port of the 3-way vacuum tee that was installed in Step #4.
6. Refer to Exhibit IV (Page 12). Affix a new Vehicle Emission Control Information (VECI) decal over the existing decal. Verify that the vehicle identification number (VIN) of the decal matches that of the vehicle.

Exhibit V - Emissions Recall 86E51:




7. Refer to Exhibit V. Prepare an Authorized Modifications decal (Form FPS-8262) as shown. Affix the decal to a flat clean surface on the radiator support.