Curiosii for ever!
: Car repair manuals for everyone.
Home
>>
Mercury
>>
1982
>>
LN7 L4-098 1.6L VIN 2 2-bbl
>>
Repair and Diagnosis
>>
Powertrain Management
>>
Emission Control Systems
>>
Diagrams
>>
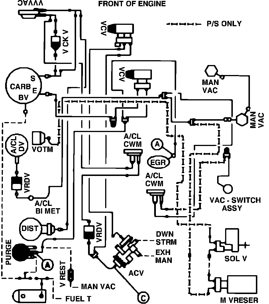
Fig. 7 Calib. Code 1-04S-R0 CA., W/O A/C
Fig. 7 Calib. Code 1-04S-R0 CA., W/O A/C
Vacuum hose routing: