Curiosii for ever!
: Car repair manuals for everyone.
Home
>>
Mercury
>>
1982
>>
Grand Marquis V8-255 4.2L
>>
Repair and Diagnosis
>>
Powertrain Management
>>
Emission Control Systems
>>
Diagrams
>>
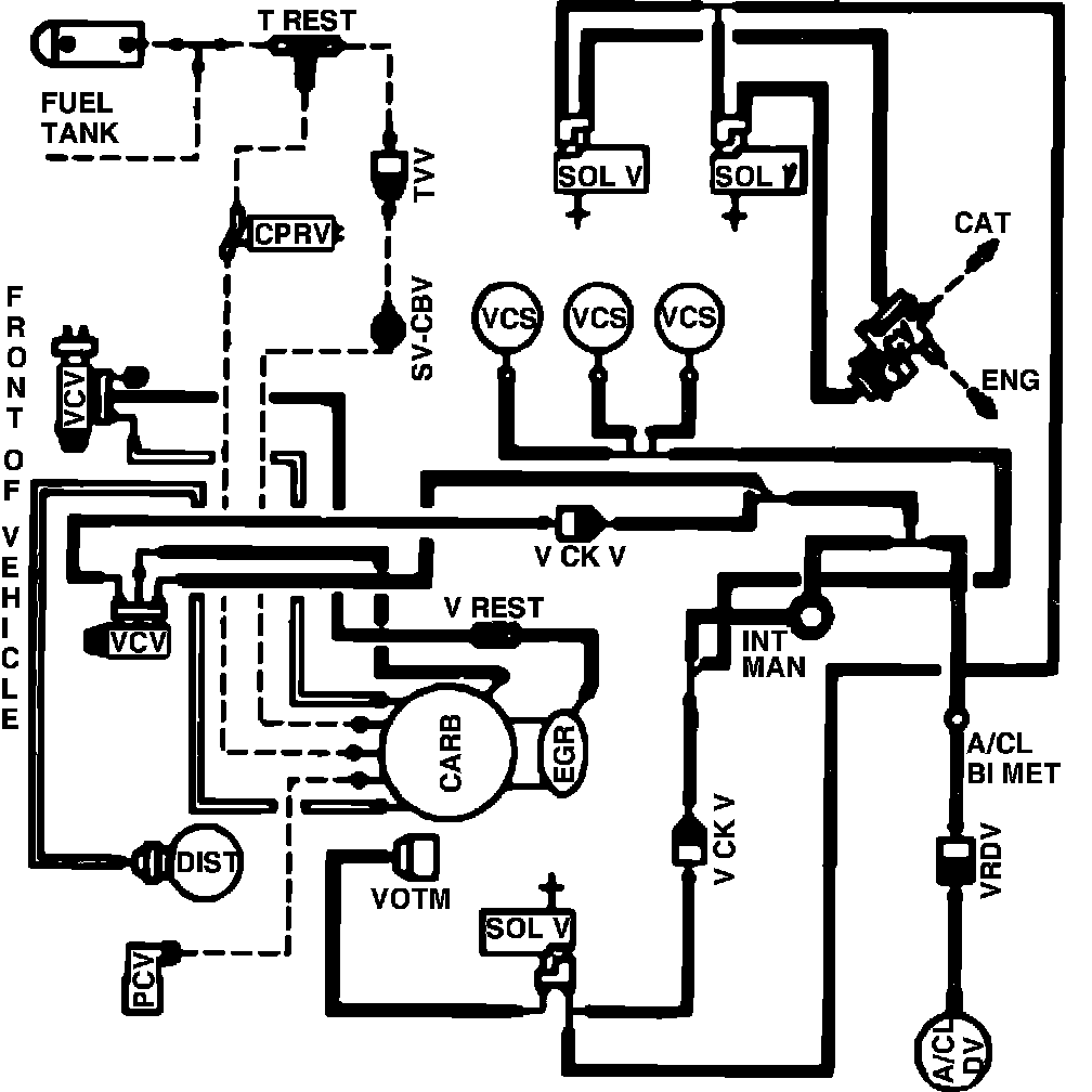
Fig. 65 Calib. Code 2-18U-R11 W/O.D.
Fig. 65 Calib. Code 2-18U-R11 W/O.D.
Vacuum hose routing: