Curiosii for ever!
: Car repair manuals for everyone.
Home
>>
Mercury
>>
1982
>>
Colony Park V8-302 5.0L VIN F 2-bbl
>>
Repair and Diagnosis
>>
Powertrain Management
>>
Emission Control Systems
>>
Diagrams
>>
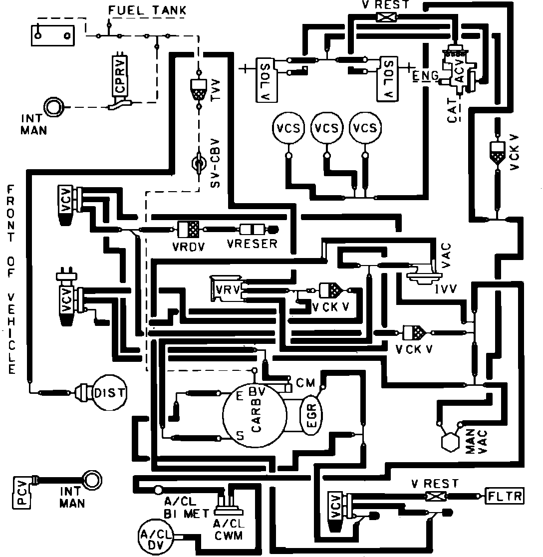
Fig. 76 Calib. Code 2-20Z-R0 W/O.D. & High Alt.
Fig. 76 Calib. Code 2-20Z-R0 W/O.D. & High Alt.
Vacuum hose routing: