Curiosii for ever!: Car repair manuals for everyone.

Ignition System Descriptions



NOTE:
- This information applies to Hermann engine analyzers, tests and connections for Bear DACE engine analyzers are similar, please refer to Instruction manual supplied with EI (distributor-less) test adapters.
- When diagnosing starting or warm up complaints, do not check engine at operating temperature, instead proceed according to specific complaint.


Air intake hose at intake air temperature
sensor (IAT) Remove, reinstall

Ignition coil cover (on top of valve cover) Remove, reinstall

Primary Ignition Side Connections:

Unplug connector X26/24 from engine harness and
install 2 - pole "piggyback" connector from primary
adapter cable (055/2) in between connector X26/24
and engine harness Connect, disconnect

Primary adapter cable (055/2) to EI adapter (055)
connector T1X Connect, disconnect

Impulse counter scan tool adapter (075) to data
link connector (X11/4) Connect, disconnect

Cable from TN connector on EI adapter (055) to X11/4
socket 17 Connect, disconnect*

*For TN signal

Secondary Ignition Side Connections:

Trigger clamp (061/1) from engine analyzer to metal
handle on EI (distributor-less) adapter (055) Connect, disconnect

Kilovolt clamp connector (061/2) from engine analyzer
to EI adapter (055) for kV recognition (Note: kV
clamp must first be removed from connector 061/2) Connect, disconnect

Trigger clamp (061) from EI adapter (055) to no.1
ignition wire Connect, disconnect

Harness connector from kV clamps (no. 1 and 2) to
EI adapter (055) connector (KV 1/2) Connect, disconnect

KV clamps (063/1, 063/2) to secondary ignition wires
for cylinders 1, 2 Connect, disconnect

Harness connector from kV clamps (no. 3 and 4) to EI
adapter (055) connector (KV 3/4) Connect, disconnect

KV clamps (063/3, 063/4) to secondary ignition wires
for cylinders 3, 4 Connect, disconnect

Power Supply for Distributor-Less Ignition Adapter (055)

Black lead to vehicle ground, red lead to terminal 30
at connector X12/3, yellow lead to terminal 15 at
connector X12/3 Connect, disconnect

Diagnostic connector (060) from engine analyzer (030)
to 9 pin diagnostic socket on EI (distributor-less)
adapter (055) Connect, disconnect

Vehicle information Input

Engine analyzer (030) Set to 4 cyl. (refer to info. below)

EI (distributor-less) adapter (055) Set according to table (see below)

NOTE: If the the oscilloscope pattern is upside-down (displays 2 ignition voltage lines at the bottom of the screen) or shows no pattern (with engine running), select a different firing order selection at switch D on the EI (distributor-less) adapter 055 (the base setting is 11; select 12, 13, etc. until correct pattern is displayed)

Connect D.C. inductive (pickup) clamp (065) to
ground strap between the transmission and chassis
on left side of vehicle Connect, disconnect

Exhaust vent hose (014) Insert, remove

Engine coolant temperature
approx. (80 °C) Engine at operating temperature


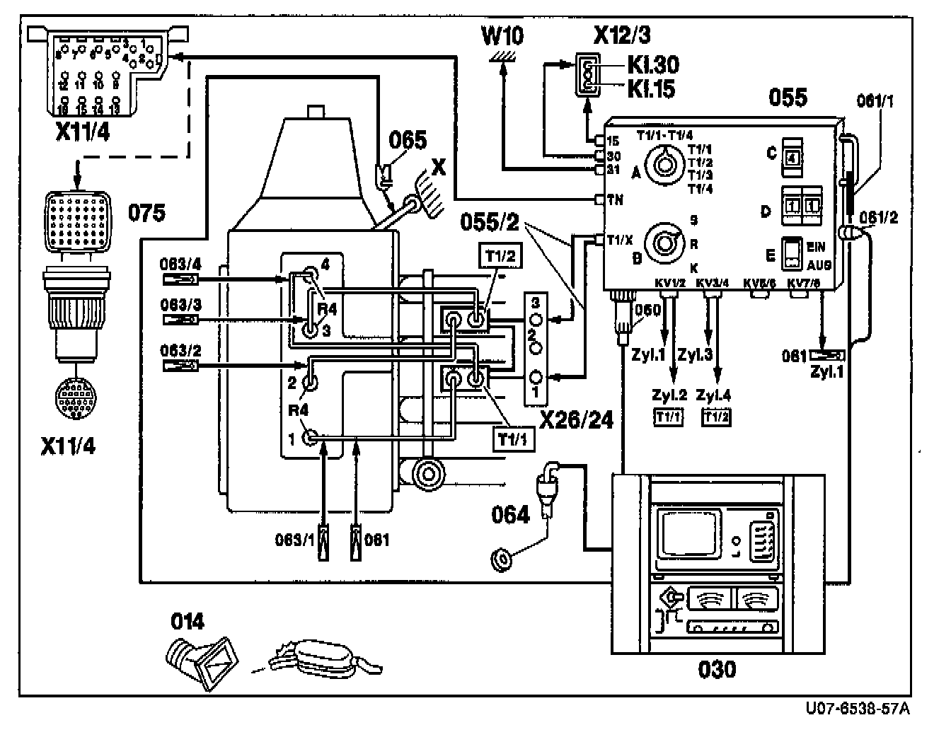
Figure 1 - Ignition Coils Located on Intake Manifold:





R4 Spark plugs (cylinder nos. 1 through 4)
T1/1 Ignition coil 1 (cylinder nos. 1 and 4)
T1/2 Ignition coil 2 (cylinder nos. 2 and 3)
W10 Battery ground
X11/4 Data link connector (DTC readout) 16 or 38 pole
X12/3 Terminal block (circuit 30, 15, 61, 3-pole)
X26/24 Engine/ignition coil connector (3-pole)
X Ground wire between transmission and chassis
014 Exhaust vent hose
030 Engine analyzer with oscilloscope
055 EI (distributor-less) adapter (CD1222)
055/2 Primary adapter lead (coil terminal 1)
060 Diagnostic connector from engine analyzer
061 Trigger clamp for no. 1 cylinder
061/1 Trigger clamp (from engine analyzer)
061/2 Kilovolt clamp connector plug (with kV clamp removed)
063/1 Kilovolt clamp no. 1 cylinder
063/2 Kilovolt (coil) pickup no. 2 cylinder
063/3 Kilovolt clamp no. 3 cylinder
063/4 Kilovolt (coil) pickup no. 4 cylinder
064 Oil temperature sensor
065 D.C. inductive clamp
075 Impulse counter scan tool adapter


Figure 2 - Ignition Coils Located on Cylinder Head:





R4 Spark plugs (cylinder nos. 1 through 4)
T1/1 Ignition coil 1 (cylinder nos. 1 and 4)
T1/2 Ignition coil 2 (cylinder nos. 2 and 3)
W10 Battery ground
X11/4 Data link connector (DTC readout) 16 or 38 pole
X12/3 Terminal block (circuit 30, 15, 61, 3-pole)
X26/24 Engine/ignition coil connector (3-pole)
X Ground wire between transmission and chassis
014 Exhaust vent hose
030 Engine analyzer with oscilloscope
055 EI (distributor-less) adapter (CD1222)
055/1 Primary adapter lead (circuits T1/3 combined)
060 Diagnostic connector from engine analyzer
061 Trigger clamp for no. 1 cylinder
061/1 Trigger clamp (from engine analyzer)
061/2 Kilovolt clamp connector plug (with kV clamp removed)
063/1 Kilovolt clamp no. 1 cylinder
064 Oil temperature sensor
065 D.C. inductive clamp
075 Impulse counter scan tool adapter

Designations on EI (distributor-less) adapter (CD 1222)
A Ignition circuit selection switches
B Diagnostic test selection switches:
S Scope pattern
R Idle quality
K Compression
C Cylinder selection
D Firing order selection
E Scope pattern compensation
(EIN = ON, AUS = OFF)


Component Locations*

Figure 3 - Model 202:





Figure 4 - Engine 111 w/HFM-SFI:





Figure 5, Engine 111 ME-SFI (as of 1997):





Figure 6 - Model 202:





Figure 7 - Model 202:





Figure 8, Model 170:






Overview of the Electronic Ignition (EI) System Adapter (CD 1222)




A: Ignition Circuit Selection Switch

T1/1, T1/2, T1/3, T1/4: Primary and Secondary
Superimposed pattern of the individual circuits

Primary Circuit:
T1/1: Single circuit display of ignition circuit T1/1, cyl. 1 and 4.
T1/2: Single circuit display of ignition circuit T1/2, cyl. 2 and 3.
T1/3 and 4: Not used for engine 111

B. Diagnostic Test Selection Switch

S Scope pattern: For scope pattern display of the primary/secondary and single circuit testing.
R Idle quality: For idle quality tests
K Compression: For dynamic compression test
C Number of cylinders: Set for number of cylinders in engine being tested.
D Firing order: In the event of an upside down scope pattern (due to one of two secondary ignition wires being switched at one of the coils) a different firing order must be selected. To select a different firing order, press the button until all of the spark lines are pointing up.
E Scope pattern compensation: Compensation is used for better evaluation of the scope pattern by stabilizing the firing-voltage curve. Without compensation the firing-voltage curve is very unstable jumping above and below the oscilloscope zero line


Operation Settings, Engine Analyzer and EI System (Distributor-less Adapter

Switch A:





Switch B:






Equipment