Curiosii for ever!: Car repair manuals for everyone.

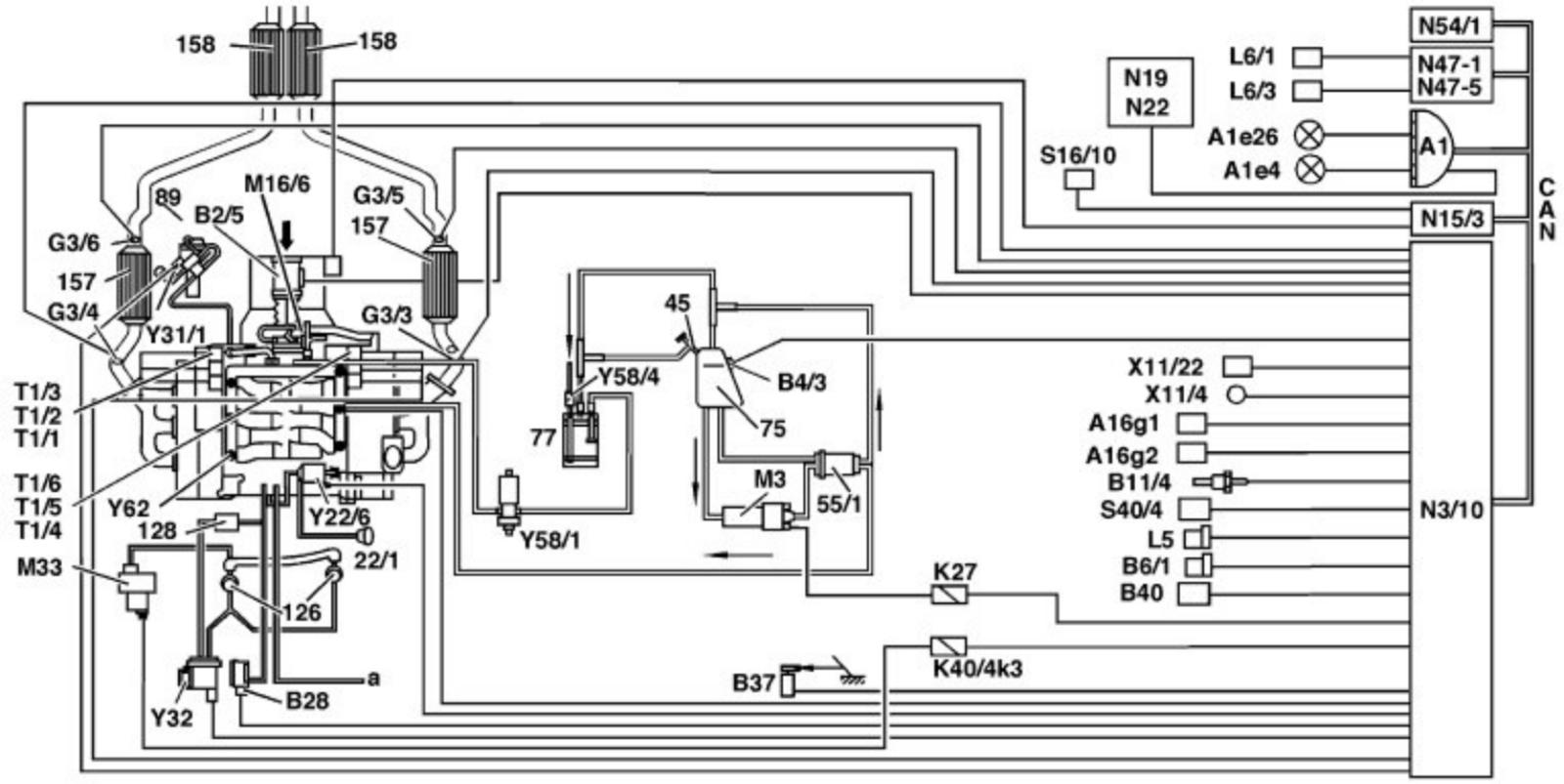
Engine Electronics (ME-SFI) Fuel Injection and Ignition System Function Diagram




Engine Electronics (ME-SFI) Fuel Injection And Ignition System Function Diagram

Engine 112.910/911/920/921/940/941/942 (USA)




Shown on model 210
22/1 Intake manifold changeover diaphragm unit
45 Fuel filler neck (with connection for Onboard Refueling Vapor Recovery ORVR)
55/1 Fuel filter with integrated fuel pressure regulator
75 Fuel tank
77 Activated charcoal canister
89 Exhaust gas recirculation valve
126 Secondary air injection shutoff valve (combination valve: check valve integrated)
128 Check valve (vacuum)
157 Firewall catalytic converter
158 Catalytic converter
a Other components
A1 Instrument cluster
A1e4 Fuel reserve warning lamp
A1e26 CHECK ENGINE warning lamp
A16g1 Knock sensor 1 (right side of engine)
A16g2 Knock sensor 2 (left side of engine)
B2/5 Hot film mass air flow sensor (intake air temperature sensor integrated)
B4/3 Fuel tank pressure sensor
B6/1 Camshaft Hall sensor
B11/4 Coolant temperture sensor
B28 Pressure sensor
B37 Pedal value sensor
B40 Oil sensor (oil level/temperature/ quality)
G3/3 Left O2 sensor before TWC
G3/4 Right O2 sensor before TWC
G3/5 Left O2 sensor after TWC
G3/6 Right O2 sensor after TWC
K17 Secondary air injection relay, model 129
K27 Fuel pump relay
K40/4k3 Secondary air injection relay (integrated in fuse and relay module)
L5 Crankshaft position sensor
L6/1 Left front vehicle speed sensor
L6/3 Left rear vehicle speed sensor
M3 Fuel pump
M16/6 Throttle valve actuator
M33 Electric air pump
N3/10 ME-SFI control module
N15/3 ETC (electronic transmission control) control module
N19 Air conditioning pushbutton control unit
N22 Automatic air conditioning (Auto A/C) pushbutton control module
N47-1 ASR/SPS control module
N47-5 ESP/SPS control module
N54/1 Infrared drive authorization system control module
S16/10 Transmission range recognition switch
S40/4 Variable cruise control (CC) switch
T1/1-T1/6 Ignition coils cylinders 1 - 6 (twin ignition coils)
X11/4 Data link connector, 38-pin
X11/22 Data link connector OBD II
Y22/6 Variable intake manifold switchover valve
Y31/1 EGR vacuum transducer
Y32 Air pump switchover valve
Y58/1 Purge control valve
Y58/4 Activated charcoal canister shutoff valve
Y62 Fuel injectors
CAN Data bus (Controller Area Network)