Curiosii for ever!: Car repair manuals for everyone.

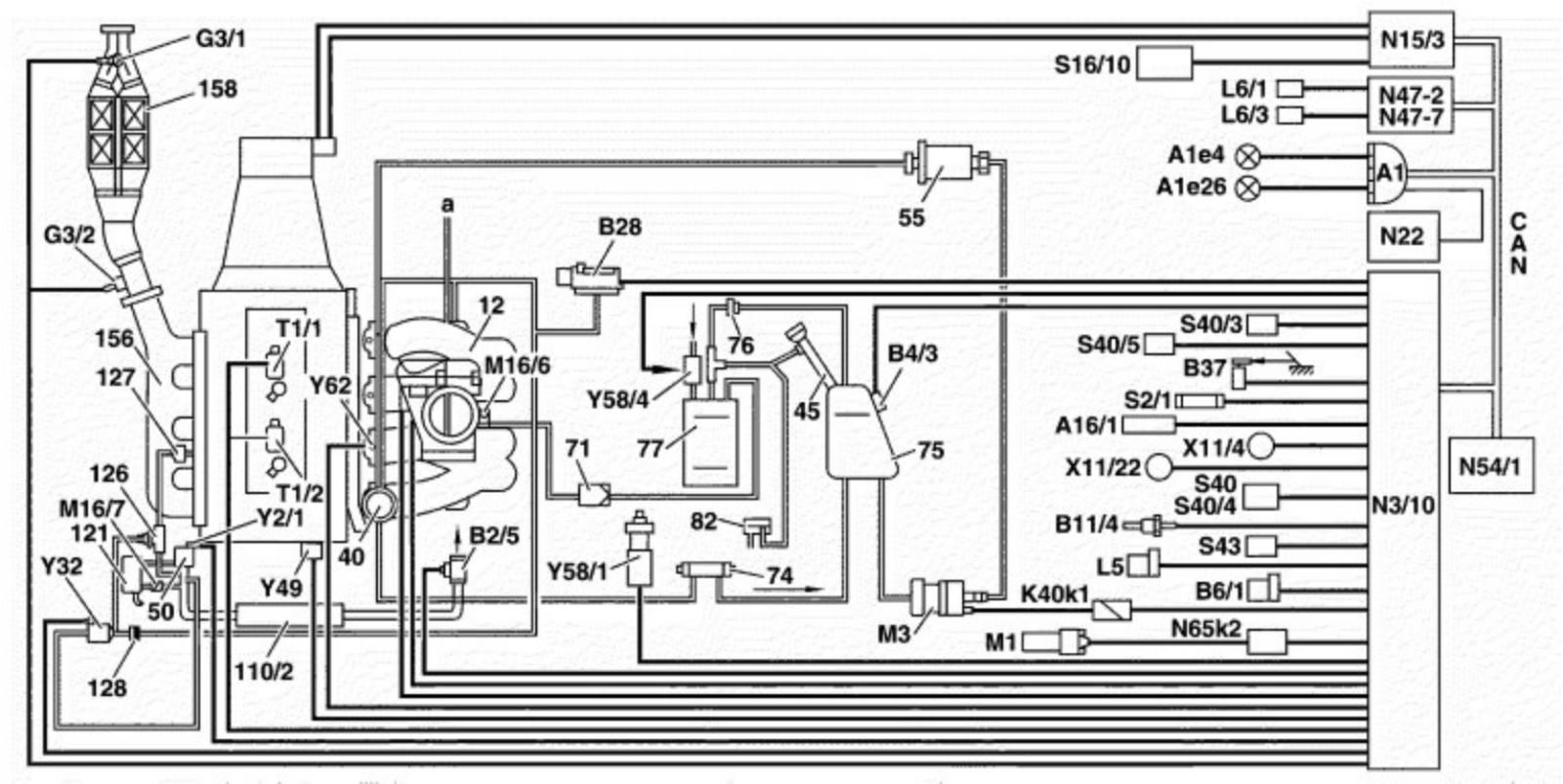
Engine Electronics (ME-SFI) Fuel Injection and Ignition System Function Diagram




Engine Electronics (ME-SFI) Fuel Injection And Ignition System Function Diagram

Engine 111.973/975 (USA) and low emission D3 (code 923)




12 Intake manifold
40 Diaphragm pressure regulator
45 Filler neck with connection for recovering fuel vapors during refueling (ORVR) (USA)
50 Supercharger
55 Fuel filter
71 Check valve (activated charcoal canister)
74 Fuel cooler (USA)
75 Fuel tank
76 Vent valve, as of approx. 6/98 (not )
77 Activated charcoal canister
82 Pressure relief valve (ORVR)
110/2 Charge air cooler
121 Air cleaner
126 Secondary air injection shutoff valve
127 Check valve (secondary air injection)
128 Check valve (vacuum)
156 Exhaust manifold
158 Catalytic converter
A1 Instrument cluster
A1e4 Fuel reserve warning lamp
A1e26 CHECK ENGINE malfunction indicator lamp (USA)
A16/1 Knock sensor
B2/5 Hot film mass air flow sensor (intake air temperature sensor integrated)
B4/3 Fuel tank pressure sensor (USA)
B6/1 Camshaft Hall sensor
B11/4 Coolant temperature sensor
B28 Pressure sensor (USA)
B37 Pedal value sensor
G3/1 O2 sensor downstream of TWC (USA)
G3/2 O2 sensor upstream of TWC
K40k1 Fuel pump relay (integrated in relay module)
L5 Crankshaft position sensor
L6/1 Left front speed sensor
L6/3 Left rear speed sensor
M1 Starter
M3 Fuel pump
M16/6 Throttle valve actuator
M16/7 Recirculated air flap actuator
N3/10 ME-SFI control module
N15/3 ETC (electronic transmission control) control module with AT
N22 Automatic air conditioning (AAC) pushbutton control module
N47-2 ETS/SPS control module
N47-7 ABS control module
N54/1 Infrared drive authorization system control module
N65k2 Start relay (integrated in cycle module)
S2/1 Ignition/starter switch
S16/10 Transmission range recognition switch
S40 Cruise control switch
S40/3 Clutch pedal switch with MT
S40/4 Variable cruise control switch
S40/5 Clutch pedal switch for start enable, (USA) with MT
S43 Oil level indicator switch
T1/1 Twin spark ignition coil 1, cylinders 1 and 4
T1/2 Twin spark ignition coil 2, cylinders 2 and 3
X11/4 Data link connector
X11/22 Data link connector II
Y2/1 Supercharger magnetic clutch
Y32 Air pump switchover valve
Y49 Adjustable camshaft timing solenoid
Y58/1 Purge control valve
Y58/4 Activated charcoal canister shutoff valve (USA)
Y62 Fuel injectors
CAN Databus (Controller Area Network)
a Other consumers