Curiosii for ever!: Car repair manuals for everyone.

ESP Control Mode, Function


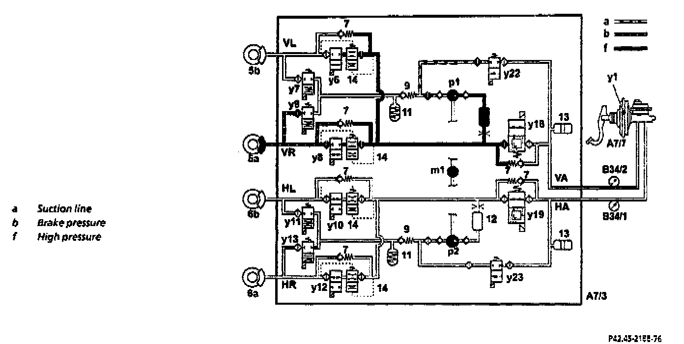
ESP Pressure Build-up Control Mode





The control process and valve positions shown in the example relate to the FR brake.

A brake intervention to stabilize the vehicle is introduced at the FR wheel by the ESP control module (N47-5).

In normal mode the solenoid valve (y8) is opened and the switchover solenoid valve (y18) is switched to the "shut-off position" (dosed) and the high-pressure/return pump (p1) is actuated at the start of ESP control.

The inlet solenoid valve (y22) is only opened during the pressure build up phases.

The self-priming high-pressure/return pump (p1) draws brake fluid out of the reservoir via the inlet solenoid valve (y22) and via the master brake cylinder and provides the high pressure for introduction into the appropriate wheel brake. If a very rapid stabilization intervention is required, the pressure build-up phase is assisted by active actuation of Brake Assist. For this, atmospheric pressure is led to the back of the diaphragms in the brake booster and consequently a pressure of approx. 5 bar is generated in the brake circuits.
The pilot pressure thus produced is led from the switchover solenoid valve (y18) via the non-return valve (7) into the active brake circuit to the FR caliper until the pressure downstream of the non-return valve (7) is above the pilot pressure thus produced. At the same time pilot pressure is applied to the suction side of the high-pressure/return pump (p1) via the open inlet solenoid valve (y22) thereby improving the volumetric efficiency of the pump and therefore the delivery rate. The pilot pressure is kept away from the inactive wheel brakes by closing the solenoid valves (y6, y10 and y12).

The pressure limiting valve, which opens at pressure values Greater than 150 bar and is integrated in the switchover solenoid valve (y19), serves to limit high pressure.

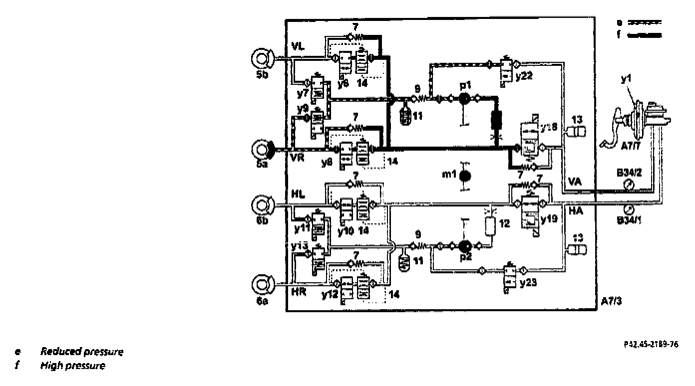
ESP Hold Pressure Control Mode





The control process and valve positions shown in the example relate to the FR brake.
The ESP hold pressure control mode starts if a more powerful brake intervention is no longer required for stabilization.

The inlet solenoid valve (y22) and the solenoid valve (y8) are closed. As a result the pressure in the brake caliper cannot be increased via the high-pressure/ return pump (p1).

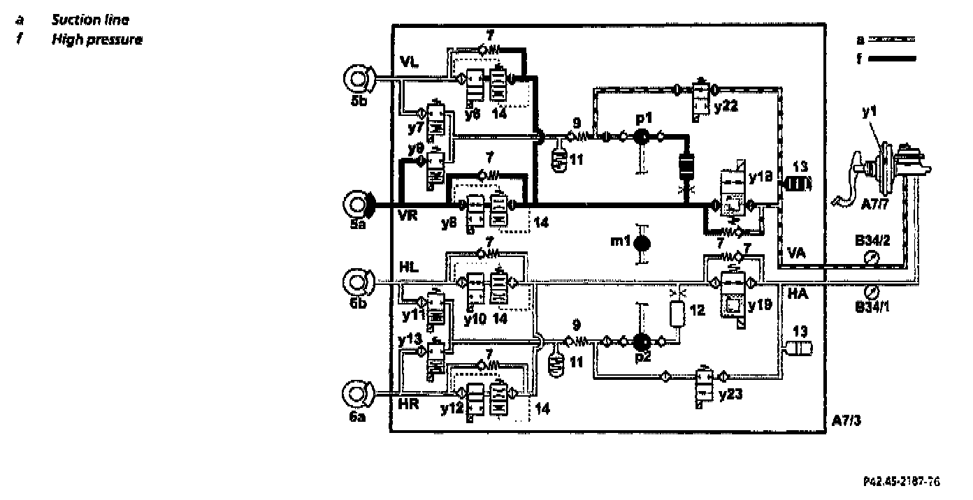
ESP Pressure Reduction Control Mode





The control process and valve positions shown in the example relate to the FR brake.
If the brake pressure required for stabilization is too high, the ESP pressure reduction control mode starts.

The pressure reduction phase is introduced by opening the solenoid valve (y9). The solenoid valve (y8) remains closed.

The returning brake fluid flows back to the brake fluid reservoir via the high-pressure/return pump (p1) through the pressure limiting valve integrated in the switchover solenoid valve (y18) via the master brake cylinder.
The self-priming high-pressure/return pump (p2) is actuated in cycles during all these control phases (demand-dependent). There are various silencing components (12, 13 and 14) to further reduce noise.