Curiosii for ever!: Car repair manuals for everyone.

Ignition System Test



Test Data:





Voltage

Resistances:





NOTE: Resistance test data valid from 0°C to 100°C)

Dwell angle
at cranking rpm -- 1-50% or 1-30°
at 3,200 rpm 40-88% or 24-53°

Ignition Timing Chart:





Spark plugs (with conical seat)

BERU
Designation -- 14K-9DU
Electrode gap -- 0.8 mm

BOSCH
Designation -- H9DC
Electrode gap -- 0.8 mm
Part number -- 002 159 76 03

CHAMPION
Designation -- S12VC
Electrode gap -- 0.8 mm

Equipment
Digital multimeter -- SUN DMM-5, Fluke model 23
Digital tester -- SUN EMT-1 019/Master 3, MCM- 2110, MEA -1500MB, Bear D.A.C.E. model 40-960, All-Test 3610-MB (for rpm readings only)

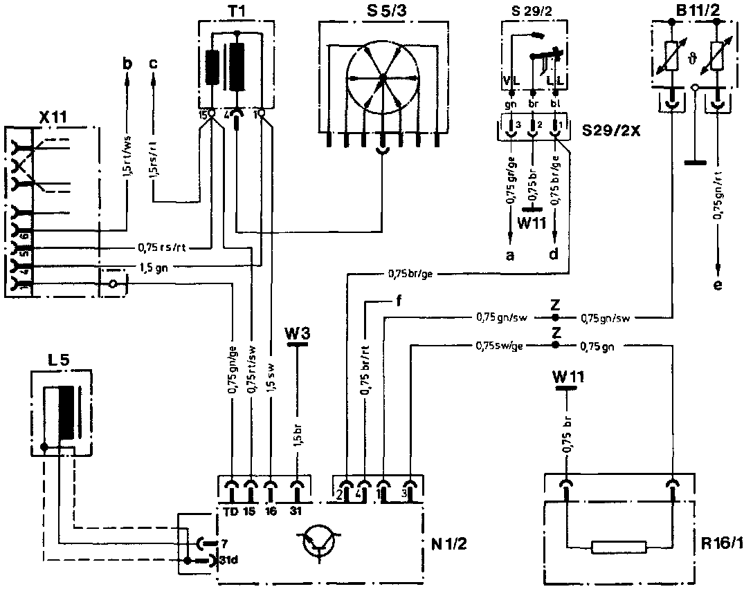
Wiring Diagram, EZL:





B11/2 Coolant temperature sensor (EZL/CIS-E/2E-E)
L5 Crankshaft position sensor
N1/2 Electronic ignition control unit (EZL)
R16/1 Reference resistor (EZL)
S5/3 High-voltage distributor
S29/2 Throttle valve switch, full load/idle
T1 Ignition coil
W3 Ground, left front wheelhousing (at ignition coil)
W11 Ground, engine (connection point for ground wires)
X11 Diagnostic socket/terminal block (circuit TD)
Z Connector sleeve (solder joint in harness)

a to CIS-E control unit plug (terminal 5)
b to engine compartment wiring harness plug connection terminal 3 (circuit 30)
c to engine compartment wiring harness plug connection terminal 3 (circuit 15)
d to CIS-E control unit (terminal 13)
e to CIS-E control unit (terminal 21)
f without function, wire ends in harness

NOTE: The ignition system test procedure is divided into two sections:

1. Engine not running
The voltage supply, the position indicator, the ignition coil and several functions of ignition control module are tested.

2. Engine running
The basic functions of the ignition system are in order, but a fault in ignition adjustment is suspected. The faults may be caused by the coolant temperature sensor or by the ignition control unit itself. They cannot be evaluated using driving performance since this type of ignition control influences only the emission characteristics and the fuel consumption data.

/�Test - Engine Not Running:





Fig. 1:





Fig. 2:





Fig. 3:





Fig. 4:






�N�'r�Test - Engine Running:





Fig. 1:





S29/2 Throttle valve switch, full load/idle
S29/2x Connector, throttle valve switch
1 Idle contact
2 Common
3 Full load contact

Fig. 2:





Fig. 3:





Fig. 4:





Fig. 5:





Fig. 6: