Curiosii for ever!: Car repair manuals for everyone.

Power System (With Advanced Keyless Entry And Push Button Start System)

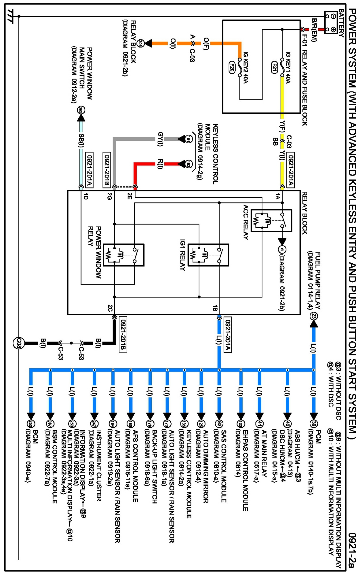
Diagram 0921-2a:




Connectors 0921-2a:




Routing View 0921-2a:






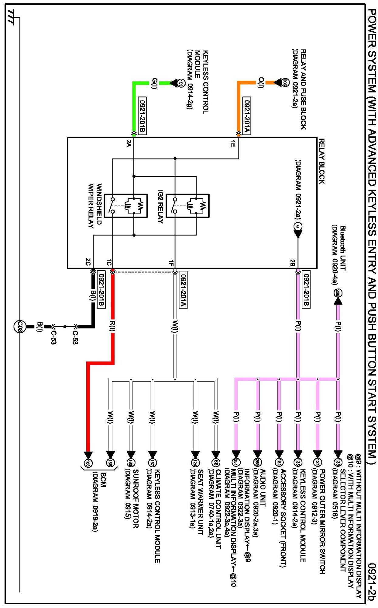
Diagram 0921-2b:




Connectors 0921-2b:




Routing View 0921-2b:






Diagrams: Other diagrams referred to by name within these diagrams can be found at Diagrams by Diagram Name. Diagrams By Diagram Name