Curiosii for ever!: Car repair manuals for everyone.

(HS-CAN) [Multiplex Communication System]





DETERMINING MALFUNCTIONING PART (HS-CAN) [MULTIPLEX COMMUNICATION SYSTEM]

CAUTION:
- If the malfunctioning part is detected in the communication line, before disconnecting the related connector for inspection, press the connector in the connection direction to verify that there is no looseness or disconnection.
- When disconnecting the connector, verify that there is no damage, deformation, or corrosion of the connector terminals.

1. Verify the CAN system-related module DTCs and the failed module on the M-MDS screen.

2. Refer to "DTC Output Pattern and Malfunctioning Part" and find the area linked from the malfunctioning part.
NOTE:
- A hyphen (-) in the DTC output pattern cell indicates that the DTC may be displayed depending on the malfunction detection conditions. If it is not displayed, the malfunctioning part can be determined by checking only the crosses (x).
- If any of the following DTCs is displayed alone, perform the applicable DTC inspection. Multiplex Communication System - DTC Table

- DSC HU/CM: U0401:00, U401:68, U0402:00
- TCM: U0415:00
- Keyless control module: U0401:68
- BSM control module: U0401:68, U0402:68, U0422:68, U0533:68, U0534:68
- BCM: U0401:68, U0402:68
- Instrument cluster: U0100:87, U401:68, U0402:68, U0415:68, U0515:68

3. Inspect the possible cause and inspection item of the applicable malfunctioning part.

4. Perform the DTC inspection after the repair procedure.

- If any DTC is displayed, return to Initial Inspection and Diagnostic Overview.

DTC Output Pattern and Malfunctioning Part
Cross (x): Displayed Hyphen (-): May or may not be displayed









*1
ATX
*2
With advanced keyless entry and push button start system
*3
With BSM system

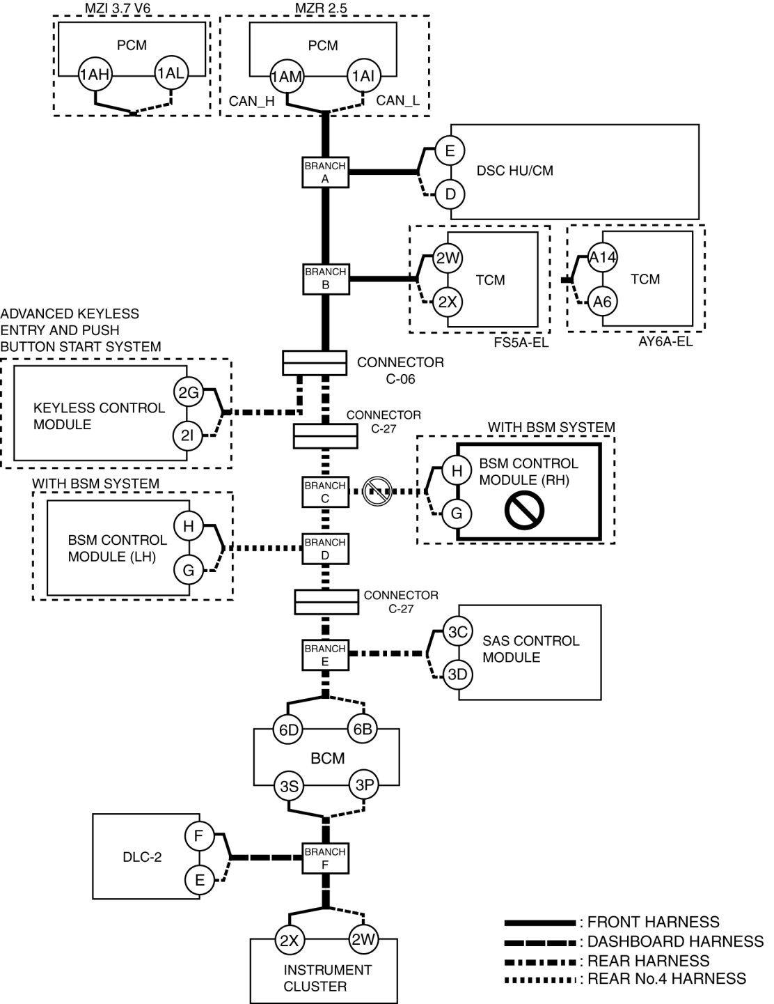
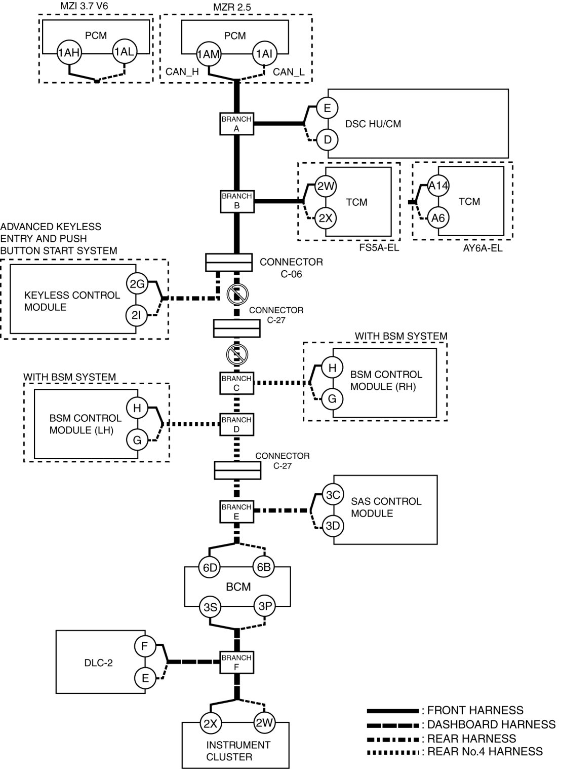
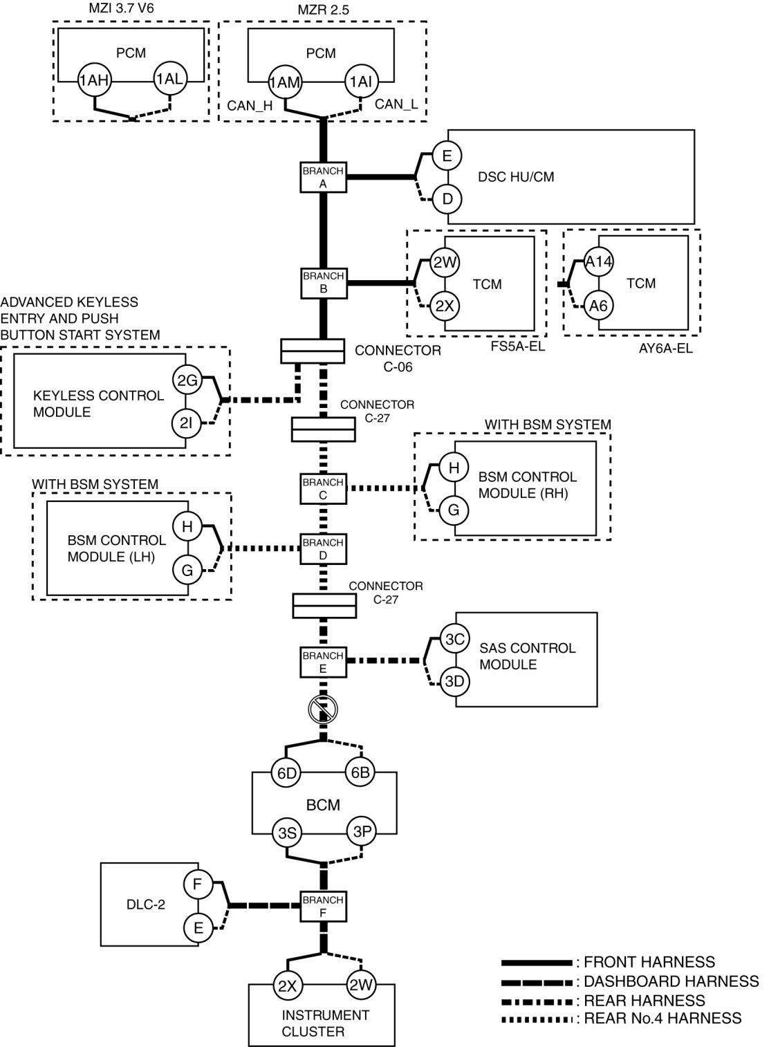
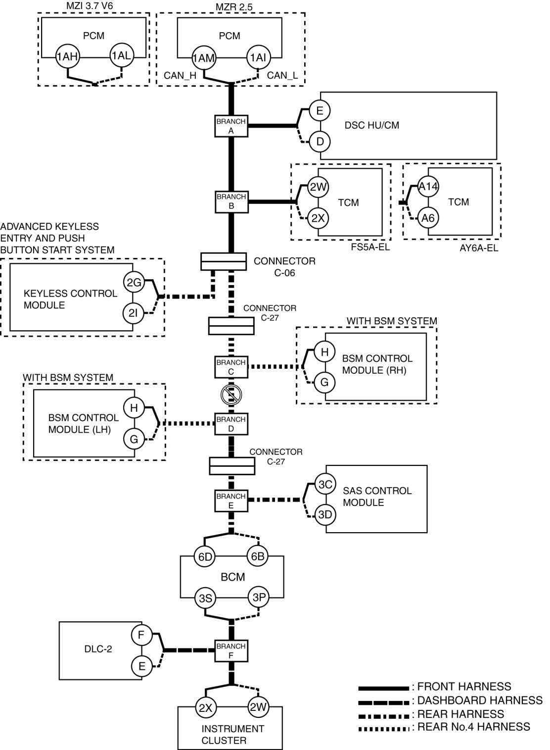
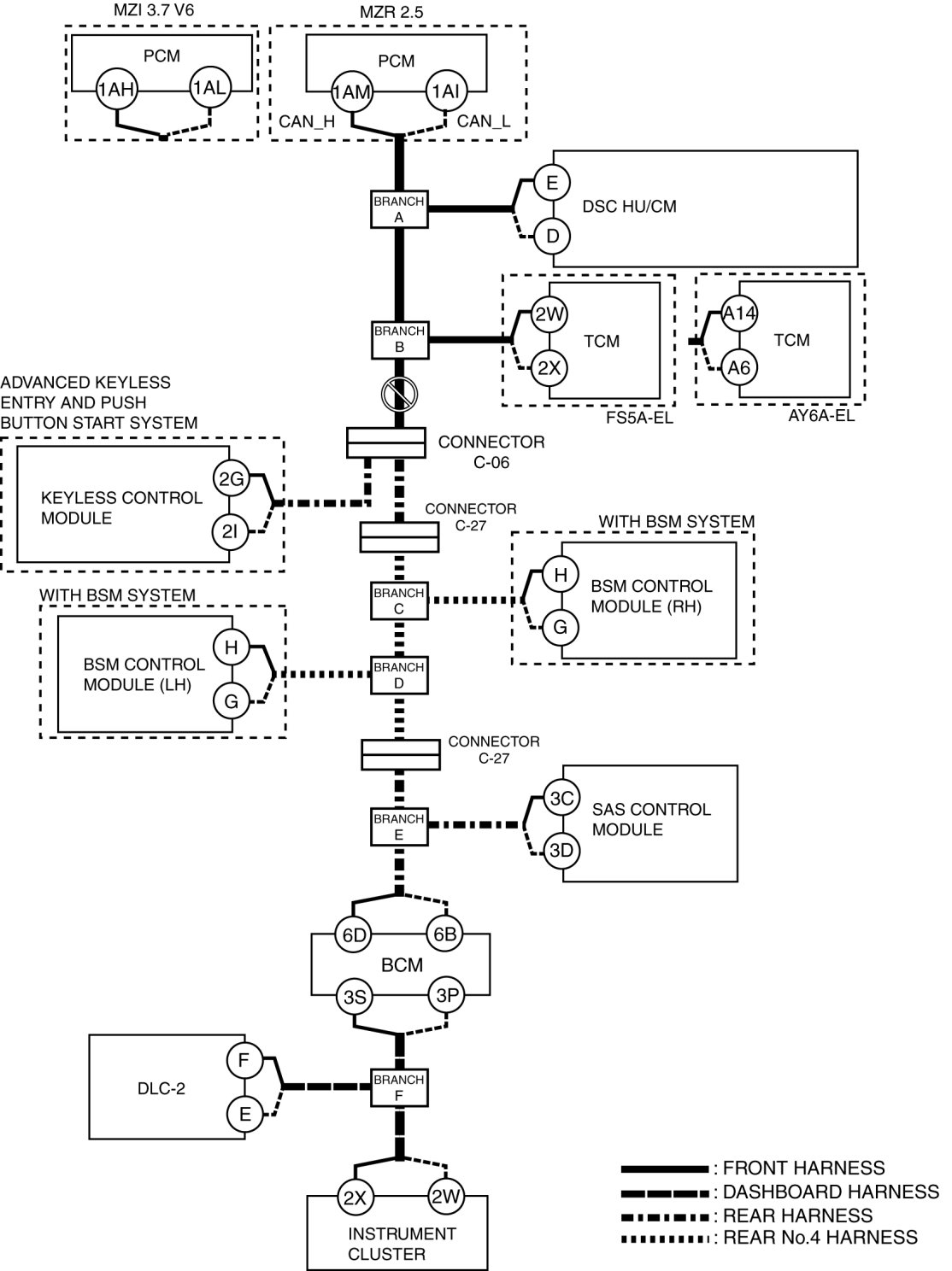
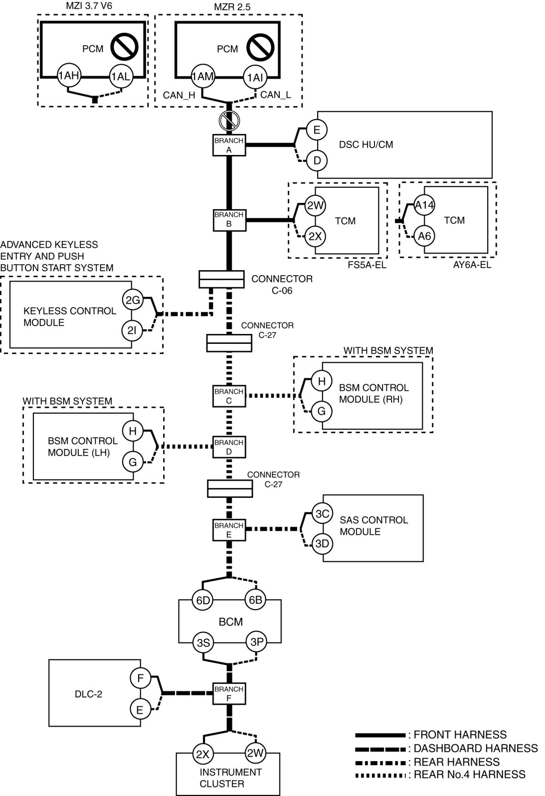
A

Possible cause

- Connector terminal disconnection, poor contact, damage, deformation, corrosion
- Open circuit in wiring harness between PCM and branch A
- PCM malfunction

System wiring diagram





Inspection item

- PCM connector
- Wiring harness between PCM terminal 1AM and branch A (MZR 2.5)
- Wiring harness between PCM terminal 1AI and branch A (MZR 2.5)
- Wiring harness between PCM terminal 1AH and branch A (MZI 3.7 V6)
- Wiring harness between PCM terminal 1AL and branch A (MZI 3.7 V6)
- PCM

C

Possible cause

- Connector terminal disconnection, poor contact, damage, deformation, corrosion
- Open circuit in wiring harness between DSC HU/CM and branch A
- DSC HU/CM malfunction

System wiring diagram





Inspection item

- DSC HU/CM connector
- Wiring harness between DSC HU/CM terminal E and branch A
- Wiring harness between DSC HU/CM terminal D and branch A
- DSC HU/CM

D

Possible cause

- Connector terminal disconnection, poor contact, damage, deformation, corrosion
- Open circuit in wiring harness between branch A and branch B

System wiring diagram





Inspection item

- Wiring harness between branch A and branch B

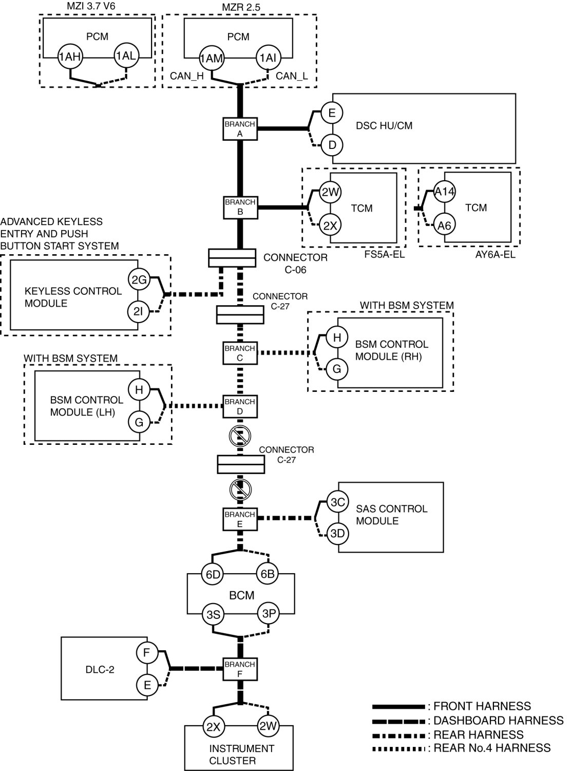
E

Possible cause

- Connector terminal disconnection, poor contact, damage, deformation, corrosion
- Open circuit in wiring harness between TCM and branch B
- TCM malfunction

System wiring diagram





Inspection item

- TCM connector
- Wiring harness between TCM terminal 2W and branch B (FS5A-EL)
- Wiring harness between TCM terminal 2X and branch B (FS5A-EL)
- Wiring harness between TCM terminal A14 and branch B (AW6A-EL)
- Wiring harness between TCM terminal A6 and branch B (AW6A-EL)
- TCM

F

Possible cause

- Connector terminal disconnection, poor contact, damage, deformation, corrosion
- Open circuit in wiring harness between branch B and connector C-06
- Connector C-06 malfunction

System wiring diagram





Inspection item

- Connector C-06
- Wiring harness between branch B and connector C-06

G

Possible cause

- Connector terminal disconnection, poor contact, damage, deformation, corrosion
- Open circuit in wiring harness keyless control module and connector C-06
- keyless control module malfunction
- Connector C-06 malfunction

System wiring diagram





Inspection item

- Connector C-06
- keyless control module connector
- Wiring harness between keyless control module terminal 2G and connector C-06
- Wiring harness between keyless control module terminal 2I and connector C-06
- keyless control module

H

Possible cause

- Connector terminal disconnection, poor contact, damage, deformation, corrosion
- Open circuit in wiring harness between connector C-06 and connector C-27
- Open circuit in wiring harness between connector C-27 and branch C
- Connector C-06 malfunction
- Connector C-27 malfunction

System wiring diagram





Inspection item

- Connector C-06
- Connector C-27
- Wiring harness between connector C-06 and connector C-27
- Wiring harness between connector C-27 and branch C

I

Possible cause

- Connector terminal disconnection, poor contact, damage, deformation, corrosion
- Open circuit in wiring harness between BSM control module (RH) and branch C
- BSM control module (RH) malfunction

System wiring diagram





Inspection item

With advanced keyless entry and start system
- BSM control module (RH) connector
- Wiring harness between BSM control module (RH) terminal H and branch C
- Wiring harness between BSM control module (RH) terminal G and branch C
- BSM control module (RH)

J

Possible cause

- Connector terminal disconnection, poor contact, damage, deformation, corrosion
- Open circuit in wiring harness between branch C and branch D

System wiring diagram





Inspection item

- Wiring harness between connector branch C and branch D

K

Possible cause

- Connector terminal disconnection, poor contact, damage, deformation, corrosion
- Open circuit in wiring harness between BSM control module (LH) and branch D
- BSM control module (LH) malfunction

System wiring diagram





Inspection item

- BSM control module (LH) connector
- Wiring harness between steering BSM control module (LH) terminal H and branch D
- Wiring harness between steering BSM control module (LH) terminal G and branch D
- BSM control module (LH)

L

Possible cause

- Connector terminal disconnection, poor contact, damage, deformation, corrosion
- Open circuit in wiring harness between branch D and connector C-27
- Open circuit in wiring harness between connector C-27 and branch E
- Connector C-27 malfunction

System wiring diagram





Inspection item

- Connector C-27
- Wiring harness between branch D and connector C-27
- Wiring harness between connector C-27 and branch E

M

Possible cause

- Connector terminal disconnection, poor contact, damage, deformation, corrosion
- Open circuit in wiring harness between SAS control module and branch E
- SAS control module malfunction

System wiring diagram





Inspection item

- SAS control module connector
- Wiring harness between SAS control module terminal 3C and branch E
- Wiring harness between SAS control module terminal 3D and branch E
- SAS control module

N

Possible cause

- Connector terminal disconnection, poor contact, damage, deformation, corrosion
- Open circuit in wiring harness between branch E and BCM

System wiring diagram





Inspection item

- BCM connector
- Wiring harness between BCM terminal 6D and branch E
- Wiring harness between BCM terminal 6B and branch E

O

Possible cause

- Connector terminal disconnection, poor contact, damage, deformation, corrosion
- Open circuit in wiring harness between BCM and branch F
- BCM malfunction

System wiring diagram





Inspection item

- BCM connector
- Wiring harness between BCM terminal 3S and branch F
- Wiring harness between BCM terminal 3P and branch F
- BCM

P

Possible cause

- Connector terminal disconnection, poor contact, damage, deformation, corrosion
- Open circuit in wiring harness between branch F and Instrument cluster
- Instrument cluster malfunction

System wiring diagram





Inspection item

- Instrument cluster connector
- Wiring harness between instrument cluster terminal 2X and branch F
- Wiring harness between instrument cluster terminal 2W and branch F
- Instrument cluster