Curiosii for ever!: Car repair manuals for everyone.

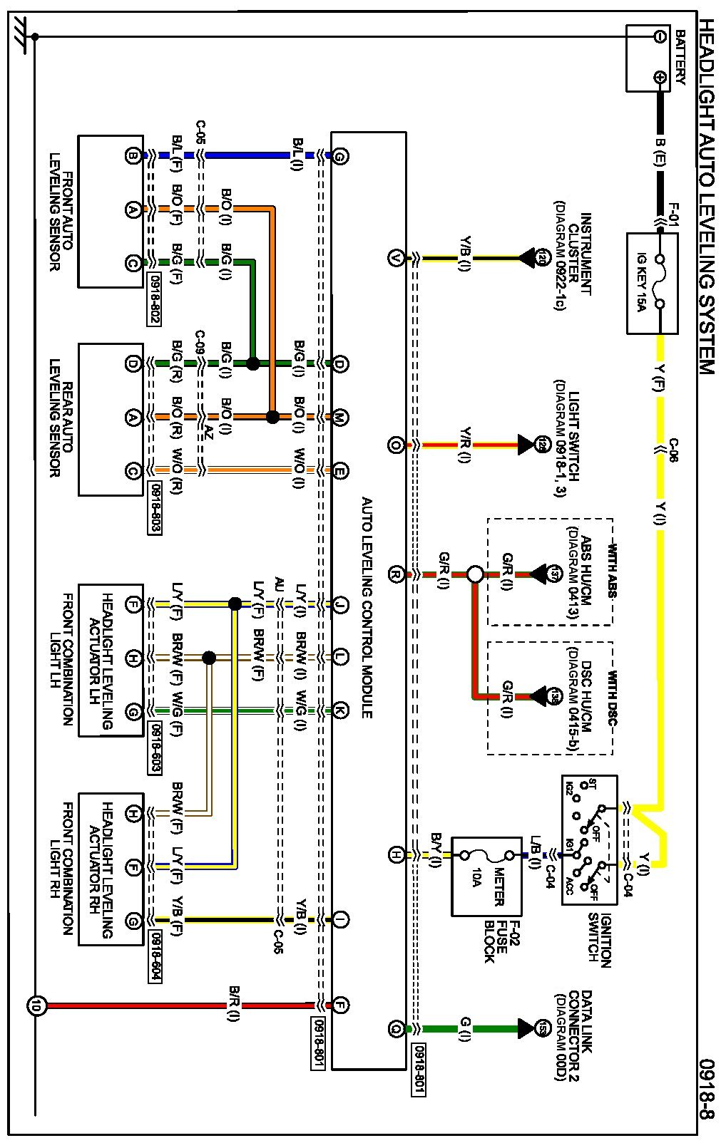
Headlight Auto Leveling System

Diagram 0918-8:




Connectors 0918-8:




Routing View 0918-8:






Diagrams: Other diagrams referred to by name within these diagrams can be found at Diagrams by Diagram Name. Diagrams By Diagram Name