Curiosii for ever!: Car repair manuals for everyone.

Air Bag Systems

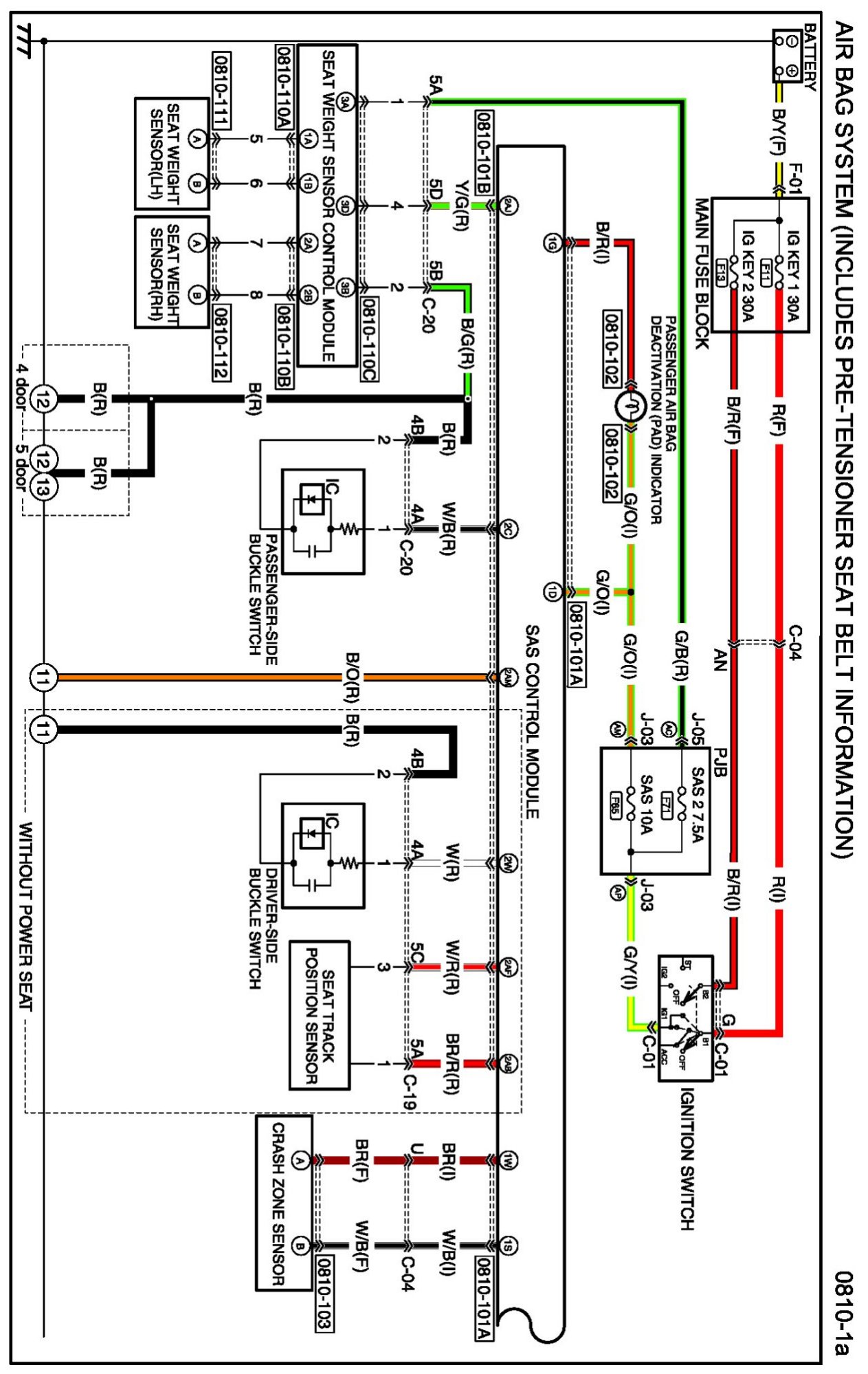
Diagram 0810-1a:




Connectors 0810-1a:




Routing View 0810-1a:






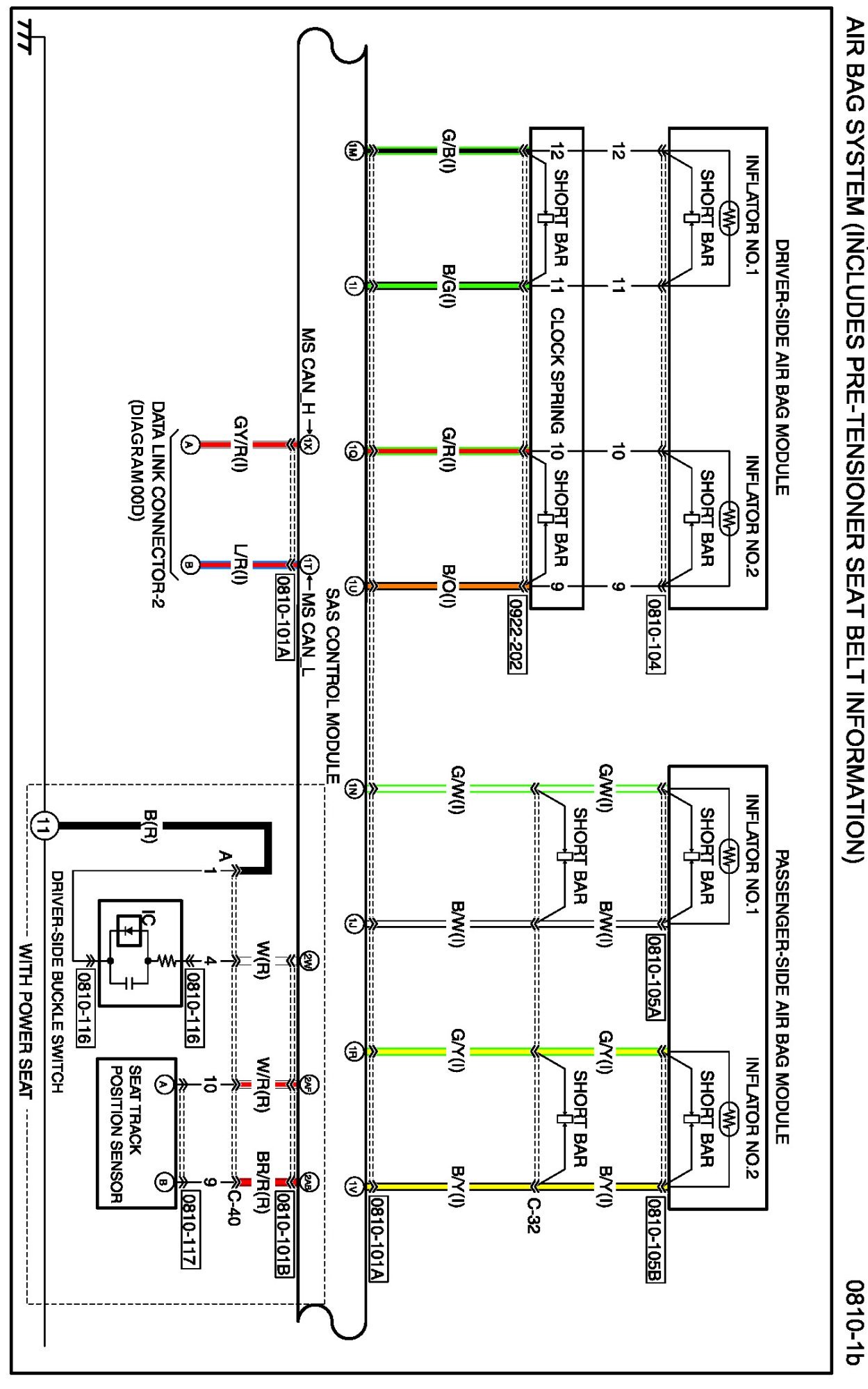
Diagram 0810-1b:




Connectors 0810-1b:




Routing View 0810-1b:






Diagram 0810-1c:




Connectors 0810-1c:




Routing View 0810-1c:






Diagram 0810-1d:




Connectors 0810-1d:




Routing View 0810-1d:






Diagrams: Other diagrams referred to by name within these diagrams can be found at Diagrams by Diagram Name. Diagrams By Diagram Name