Curiosii for ever!: Car repair manuals for everyone.

Procedures

QUICK RELEASE CONNECTOR REMOVAL/INSTALLATION [L3]

WARNING: Fuel is very flammable liquid. If fuel spills or leaks from the pressurized fuel system, it will cause serious injury or death and facility breakage. Fuel can also Irritate skin and eyes. To prevent this, always complete the "Fuel Line Safety Procedure", while referring to the "BEFORE SERVICE PRECAUTION".

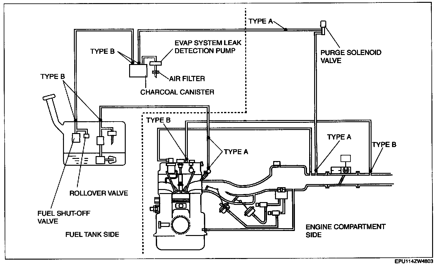
Quick Release Connector Type




CAUTION: There are two types of quick release connectors. Verify the type and location, and install/remove properly.

Type A Removal

1. Follow "BEFORE SERVICE PRECAUTION" before performing any work operations to prevent fuel from spilling from the fuel system.

CAUTION: The quick release connector may be damaged if the release tab is bent excessively. Do not expand the release tab over the stopper.

NOTE: The fuel hose can be removed by pushing it to the pipe side to release the lock.




2. Rotate the release tab on the quick release connector to the stopper position.




3. Pull out the fuel hose straight from the -Fuel pipe and disconnect it.




4. Cover the disconnected quick release connector and fuel pipe with vinyl sheeting or a similar material to prevent it from scratches or dirt.

Type B Removal

CAUTION: Be careful not to damage the pipe when unlocking the retainer.

NOTE: If the quick release connector is removed, replace the retainer with a new one.

1. Follow "BEFORE SERVICE PRECAUTION" and remove dirt from the connecting surfaces before performing any work operations.

NOTE: The retainer is attached to the pipe even after the connector is disconnected.




2. Pinch the retainer tabs using the SST and pull the connector side.




3. Raise a retainer tab using the SST and remove the retainer.

Type A Installation

NOTE:
- If the quick release connector O-ring is damaged or has slipped, replace the fuel hose.
- A checker tab is integrated with the quick release connector for new fuel hoses and evaporative hoses. Remove the checker tab from the quick release connector after the connector is completely engaged with the fuel pipe.




1. Inspect the fuel hose and fuel pipe sealing surface for damage and deformation.
- If there is any malfunction, replace it with a new one.

2. Apply a small amount of clean engine oil to the sealing surface of the fuel pipe.
3. Reconnect the fuel hose straight to the fuel pipe until a click is heard.

NOTE: If the quick release connector does not move at all, disconnect it, verify that the O-ring is not damaged or has not slipped, and then reconnect the quick release connector.

4. Lightly pull and push the quick release connector a few times by hand, and then verify that it can move 2.0-3.0 mm (0.08-0.12 in) and is connected securely.
5. Inspect all related parts by performing "AFTER SERVICE PRECAUTION".

Type B Installation

NOTE:
- If the quick release connector O-ring is damaged or has slipped, replace the piping component.
- A checker tab is integrated with the quick release connector for new fuel hoses and evaporative hoses. Remove the checker tab from the quick release connector after the connector is completely engaged with the fuel pipe.




1. Inspect the fuel hose and fuel pipe sealing surface for damage and deformation.
- If there is any malfunction, replace it with a new one.

2. Reconnect the fuel hose straight to the fuel pipe until a click is heard.
3. Lightly pull and push the quick release connector a few times by hand, and then verify that it is connected securely.
4. Inspect all related parts by performing "AFTER SERVICE PRECAUTION".