Curiosii for ever!: Car repair manuals for everyone.

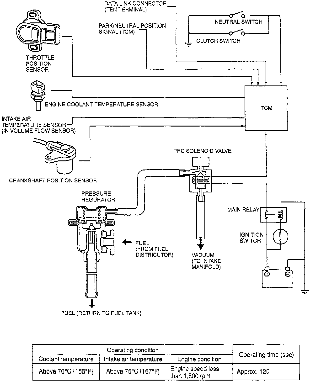
Pressure Regulator Control System




DESCRIPTION
To prevent percolation of the fuel during hot restart idle, vacuum to the pressure regulator is momentarily cut and the fuel injection pressure is increased to slightly more than 280 kPa (41 Psi). Pressure in the fuel line at idle is approx. 230 kPa (33 psi).