Curiosii for ever!
: Car repair manuals for everyone.
Home
>>
Mazda
>>
1995
>>
626 L4-1991cc 2.0L DOHC
>>
Repair and Diagnosis
>>
Powertrain Management
>>
Computers and Control Systems
>>
Description and Operation
>>
Sub-System Descriptions
>>
Automatic Trans.
>>
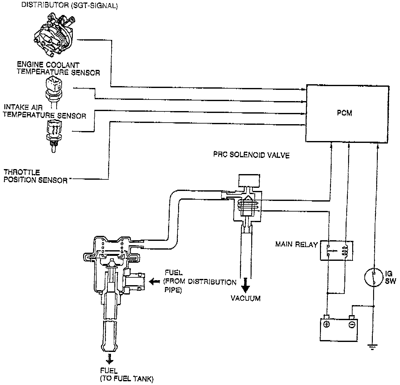
Pressure Regulator Control System
Pressure Regulator Control System
PURPOSE
To prevent vapor lock of the fuel during hot restart idle vacuum to the
pressure regulator
is momentarily cut and the fuel injection pressure is increased to slightly more than
284 kPa (41.2 psi)
.