Curiosii for ever!
: Car repair manuals for everyone.
Home
>>
Mazda
>>
1995
>>
626 L4-1991cc 2.0L DOHC
>>
Repair and Diagnosis
>>
Powertrain Management
>>
Computers and Control Systems
>>
Description and Operation
>>
Sub-System Descriptions
>>
Automatic Trans.
>>
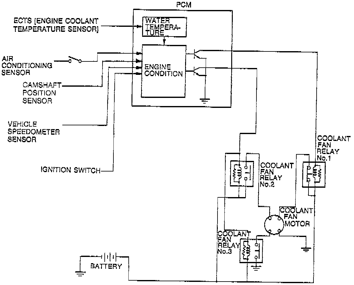
Coolant Fan Control System
Coolant Fan Control System
DESCRIPTION
To improve reliability, the coolant fan is controlled by the
PCM
. This system consists of the coolant fan motor, fan relays, PCM and input devices.
COOLANT FAN OPERATION CHART