Curiosii for ever!: Car repair manuals for everyone.

California

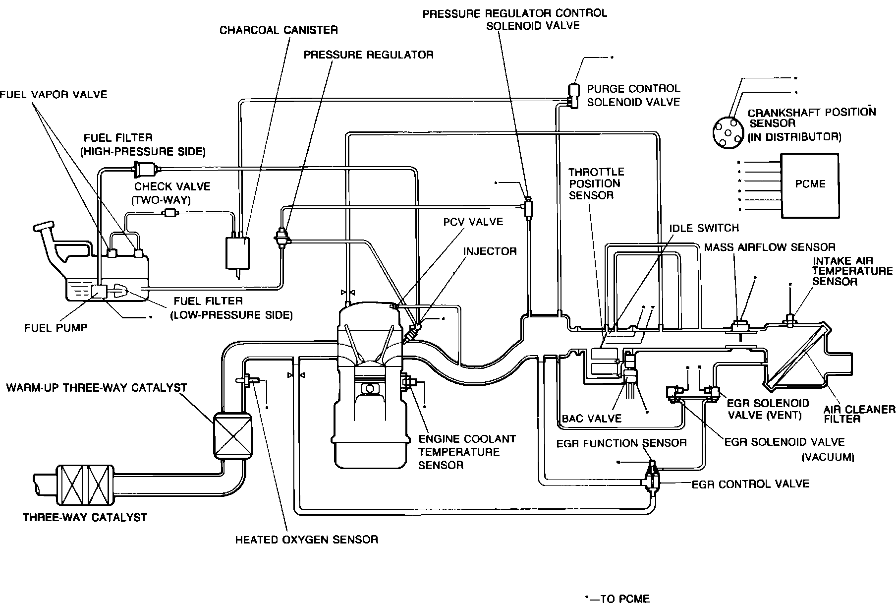
System Diagram (California):






PURPOSE
The Powertrain Control Module (PCME) is the central component of this computerized fuel, ignition and emission control system. To maintain fuel economy, good driveability and reduced vehicle emissions, the PCME monitors data from various sensors and controls functions such as the fuel injection system (air/fuel ratio), emission control devices, automatic transmission operation, and on-board diagnostics.

The PCME is a computer that judges air/fuel ratio as rich or lean according to a voltage signal generated by an oxygen sensor. Based on oxygen sensor and other input data, the PCME generates a controlling signal to the fuel injectors that regulates "ON" time. Because fuel pressure remains constant, the PCME controls air/fuel ratio adjustments by varying injector "ON" time.

FAIL-SAFE MODE
To provide a margin of safety by maintaining driveability in the event of certain system failures, the PCME has a fail-safe mode of preprogrammed values. PCME output will automatically switch to fail-safe mode if a fault is detected in any of these components and/or systems:

^ Crankshaft Position Sensor
^ Vehicle Speed Sensor
^ Airflow Sensor
^ Engine Coolant Temperature Sensor (CIS)
^ Engine Coolant Temperature Sensor (Fan)
^ Intake Air Temperature Sensor
^ Throttle Position Sensor
^ Barometric Atmospheric Presure Sensor
^ Heated Oxygen Sensor
^ Closed Loop System (Oxygen Sensor Output)
^ Vehicle Speed Pulse Generator (A/T)
^ ATF Thermosensor
^ A/T Control Solenoids

ON-BOARD DIAGNOSTICS
The system incorporates self-diagnostic capability monitored via a dash mounted malfunction indicator lamp (MIL). When the system detects a fault in a monitored component and/or circuit, the lamp will light ("CHECK") and stay on (while engine is running), alerting the driver to seek service. The technician can then extract PCME trouble codes to aid troubleshooting and repair.

Components can be grouped as PCME input and output devices. Not all devices are monitored by the on-board diagnostic system.