Curiosii for ever!: Car repair manuals for everyone.

Ignition System: Description and Operation

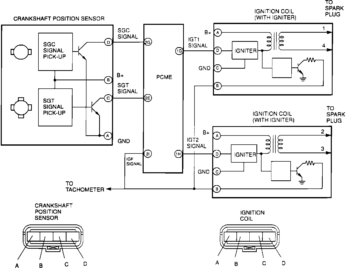
Ignition System Circuit Diagram:






SYSTEM TYPE
Miata uses a distributorless ignition system similar to the RX-7. Except for initial setting, timing is PCME controlled.

COMPONENTS AND OPERATION
Two ignition coil/igniter assemblies are used, each firing two spark plugs simultaneously. When a pair of spark plugs fire, one cylinder is on its exhaust stroke while the other is begining a power stroke.

The crankshaft position sensor is mounted at rear of cylinder head. The sensor provides two signals to the PCME. SGC signal detects No. 1 cylinder TDC. SGT signal detects crank angle at 180° intervals. PCME uses this information, compared with information from other engine sensors, to calculate optimum spark timing for all operating conditions.