Curiosii for ever!: Car repair manuals for everyone.

California Model

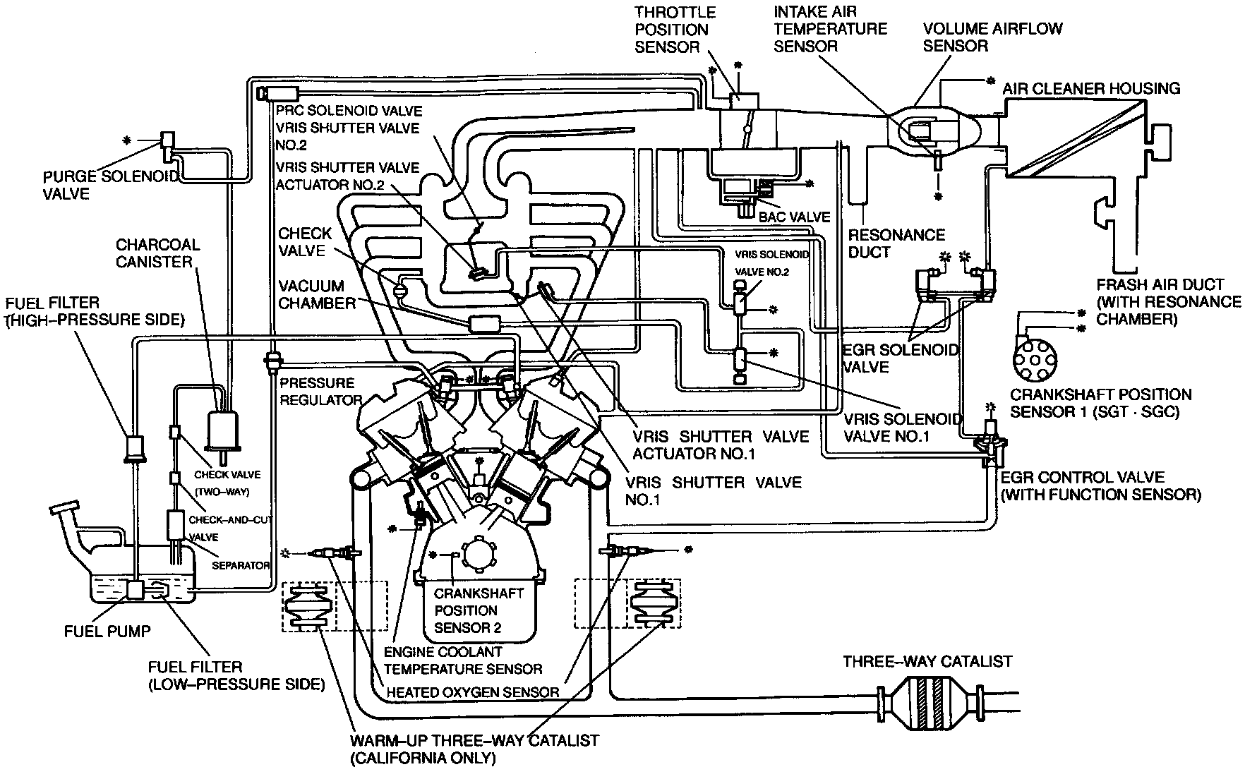
View: System Diagram:





PURPOSE
To reduce exhaust emissions, these vehicles use an evaporative emission control system, exhaust gas recirculation system, positive crankcase ventilation system, three-way catalytic converter, warm-up three-way catalyst, deceleration control (fuel-cut) system, electronic spark advance control system, and computer controlled multiport fuel injection.

ELECTRONIC SPARK ADVANCE (ESA) CONTROL SYSTEM
The ignition system spark timing is controlled by the powertrain control module engine via the output signal to the ignition control igniter. Precise spark timing results in optimum power and reduced HC and NOx emissions.

EVAPORATIVE EMISSION CONTROL SYSTEM (EVAP)
The evaporative emission control system stores fuel tank vapor in a canister when the engine is not running thus reducing HC emissions. Fuel vapor is drawn into the intake system and burned when engine is running. The powertrain control module engine (PCME) uses a solenoid valve to regulate vapor volume and maintain proper air/fuel ratio.

EXHAUST GAS RECIRCULATION SYSTEM (EGR)
EGR system reduces NOx emissions by lowering combustion chamber temperatures. To accomplish this, the system introduces a small amount of exhaust gas into the intake manifold. It operates depending on engine load, engine speed, and coolant temperature.

FUEL-CUT CONTROL SYSTEM
This system is used to improve fuel economy, protect the engine from overrevving, prevent engine bucking and reduce HC during deceleration.

MULTIPORT FUEL INJECTION (MFI)
The MFI system is controlled by the powertrain control module engine based on inputs from various sensors. This system controls fuel distribution to each engine cylinder at precise amounts to reduce CO and HC pollutants while maintaining optimum driveability conditions and reducing fuel consumption.

POSITIVE CRANKCASE VENTILATION SYSTEM (PCV)
The PCV valve is operated by intake manifold vacuum. When the engine is running at idle, the valve is opened slightly and a small amount of blow-by gas is drawn in. At higher engine speeds, the PCV valve opens further and a larger amount of blow-by gas is drawn in. Blow-by gasses are combustion by products which contain Hydrocarbons (HC). The PCV system helps reduce HC emissions by preventing blow-by gasses from venting to the atmosphere.

THREE-WAY CATALYTIC CONVERTER (TWC)
WARM-UP THREE-WAY CATALYST (WU-TWC)
Catalytic converters promote reactions that change CO, HC, and NOx into carbon dioxide, water vapor, and nitrogen gas respectively. The metals platinum and rhodium are used as catalysts to stimulate the necessary chemical reactions. Vehicle uses a warm-up catalyst close to exhaust manifold, and a main converter downstream.