Curiosii for ever!: Car repair manuals for everyone.

Fuel Pressure Regulator Control Inspection

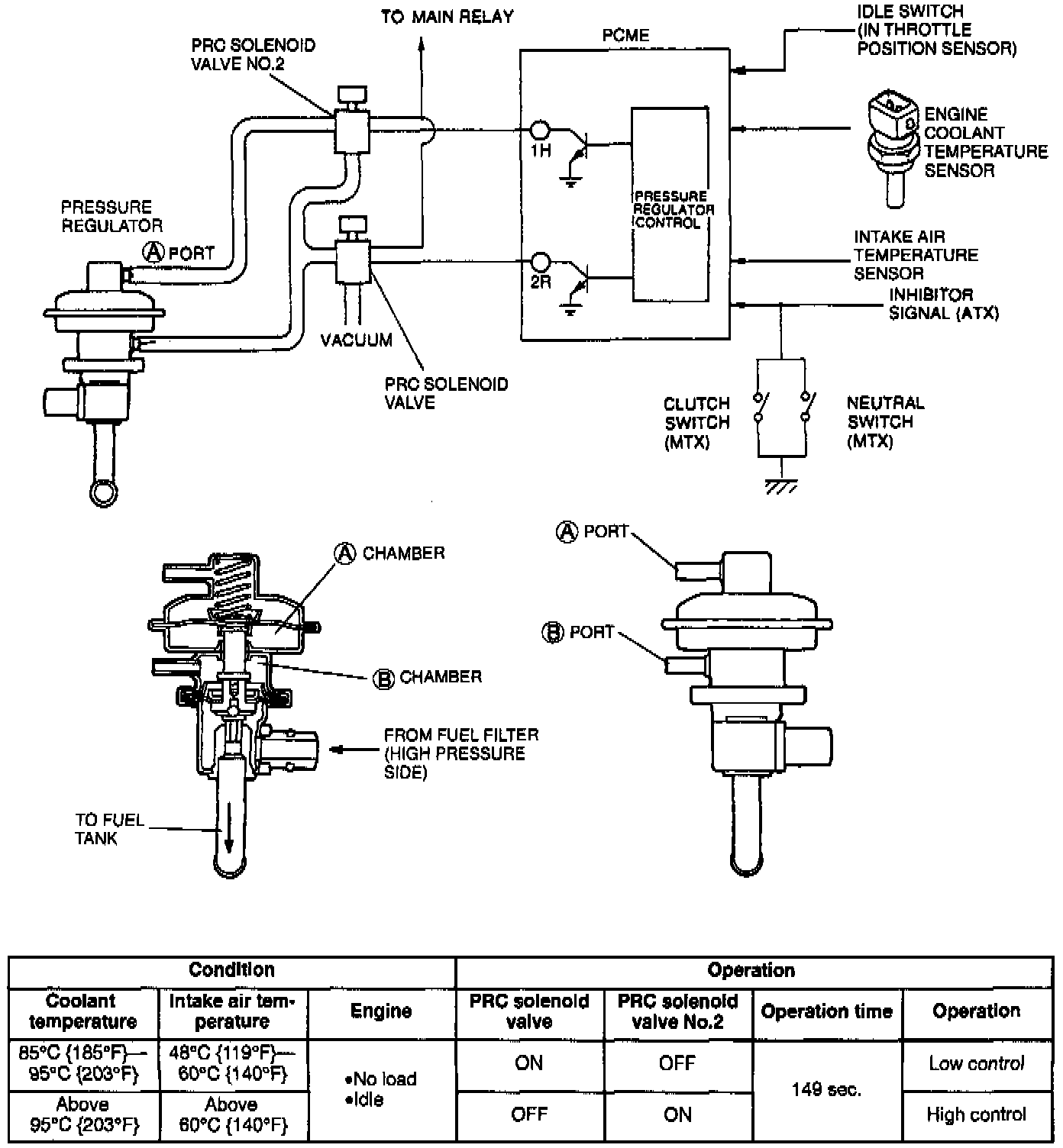
Pressure Regulator Control System:




SYSTEM OVERVIEW

SYSTEM INSPECTION
1. Start the engine and run it at idle.






2. Disconnect each vacuum hose from the pressure regulator. Verify that vacuum is felt.


View: Grounding The Pressure Regulator Control Solenoid Valve:





3. Ground the pressure regulator control (PRC) solenoid valve terminal wire by using a jumper wire. Verify that NO vacuum is felt to vacuum hose A and B.
4. If vacuum exists, check the PRC solenoid valve.
5. Connect the vacuum hose A and B.


View: Grounding The Pressure Regulator Control Solenoid Valve No.2:





6. Ground the terminal wire for PRC solenoid valve No. 2 by using a jumper wire. Verify that vacuum is felt to vacuum hose B and NO vacuum is felt to vacuum hose A.
7. If vacuum exists, check the PRC solenoid valve No. 2.
8. Re-connect vacuum hoses A and B.