Curiosii for ever!: Car repair manuals for everyone.

Ignition Control Module: Testing and Inspection





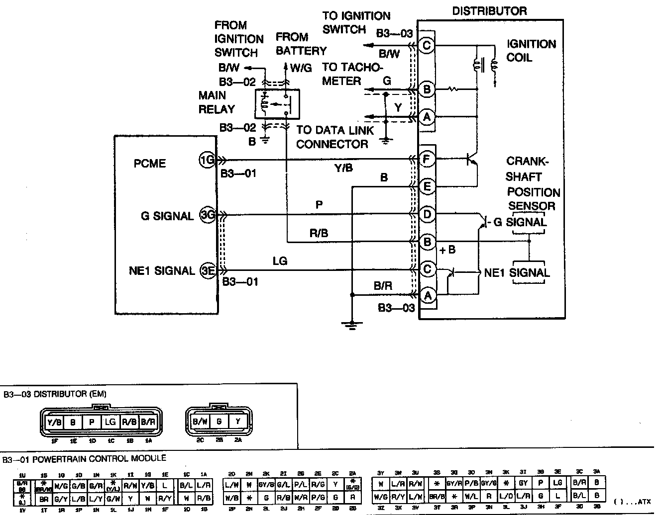
1. Measure voltage at each PCME terminal listed below. Refer to Computers and Control Systems.

^ 1G (igniter)
^ 3E (crankshaft position sensor)
^ 3G (crankshaft position sensor 2)

2. Check condition of connector, distributor, ignition coil, and high tension leads.
3. If all are normal, but misfire still occurs, replace igniter/distributor as an assembly.