Curiosii for ever!: Car repair manuals for everyone.

General System

SYSTEM DESCRIPTION (2WD)

System Description:






SYSTEM DESCRIPTION (4WD)

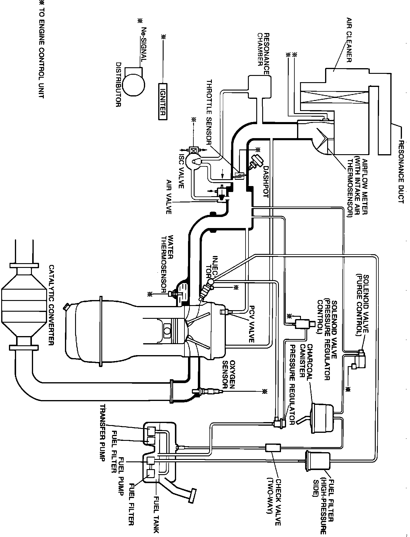
System Description (4WD):







The Engine Control Unit (ECU) is the central component of this computerized fuel, ignition and emission control system. Mazda refers to the system as Electronic Gasoline Injection (EGI). To maintain fuel economy, good driveability and reduced vehicle emissions, the ECU monitors data from various sensors and controls functions such as the fuel injection system (air/fuel ratio), emission control devices and on-board diagnostics.

The ECU is a computer that judges air/fuel ratio as rich or lean according to a voltage signal generated by an oxygen sensor. Based on oxygen sensor and other input data, the ECU generates a controlling signal to the fuel injectors that regulates "ON" time. Because fuel pressure remains constant, the ECU controls air/fuel ratio adjustments by varying injector "ON" time.

To provide a margin of safety by maintaining driveability in the event of certain system failures, the ECU has a fail-safe mode of preprogrammed values. The output of the ECU will automatically switch to fail-safe mode if a fault is detected in any of these components and/or systems:

Airflow meter
Atmospheric pressure sensor
Feedback system
Intake air thermosensor
Oxygen sensor
Throttle sensor (A/T)
Water thermosensor

The EGI system incorporates self-diagnostic capability monitored via a dash mounted malfunction indicator lamp (MIL). When the system detects a fault in a monitored component and/or circuit, the lamp will light ("CHECK") and stay on (while the engine is running), alerting the driver to seek service. The technician can then extract trouble codes from the ECU to aid in the performance of efficient troubleshooting and repair.

On 4WD models, an additional 4X4 control unit is incorporated to control transfer fuel pump operation. Because of fuel tank configuration required to accommodate 4WD running gear, a transfer pump is needed to ensure access to all fuel in the tank.

Components can be grouped as ECU input and output devices. Input devices control or produce voltage signals monitored by the ECU. Output devices are components controlled by the ECU. Not all of these devices are monitored by the on-board diagnostic system.

INPUT DEVICES

A/C switch
Airflow meter (code 08)
Atmospheric pressure sensor (code 14)
Circuit opening relay
Diagnostic connector (TEN terminal)
Distributor "Ne" signal (code 02)
DRL control unit (Canadian models)
EC-AT control unit (timing retard signal)
Electrical load signal
Feedback system (code 17)
Ignition switch ("START" and "ON" positions)
Inhibitor switch (A/T)
Intake air thermosensor (code 10)
Main relay
Neutral and clutch switches (M/T)
Oxygen sensor (code 15)
Power steering pressure switch
Stop light switch
Throttle sensor (A/T, code 12)
Water thermosensor (code 09)

OUTPUT DEVICES

A/C relay/cut-off control
Air bypass valve
EC-AT control unit (lockup control)
Fuel injectors/injection timing
Idle speed control (ISC) valve (code 34)
Ignition system igniter (timing control)
Malfunction indicator lamp (MIL)
Purge control solenoid valve (code 26)
Switch monitor function