Curiosii for ever!: Car repair manuals for everyone.

Feedback System

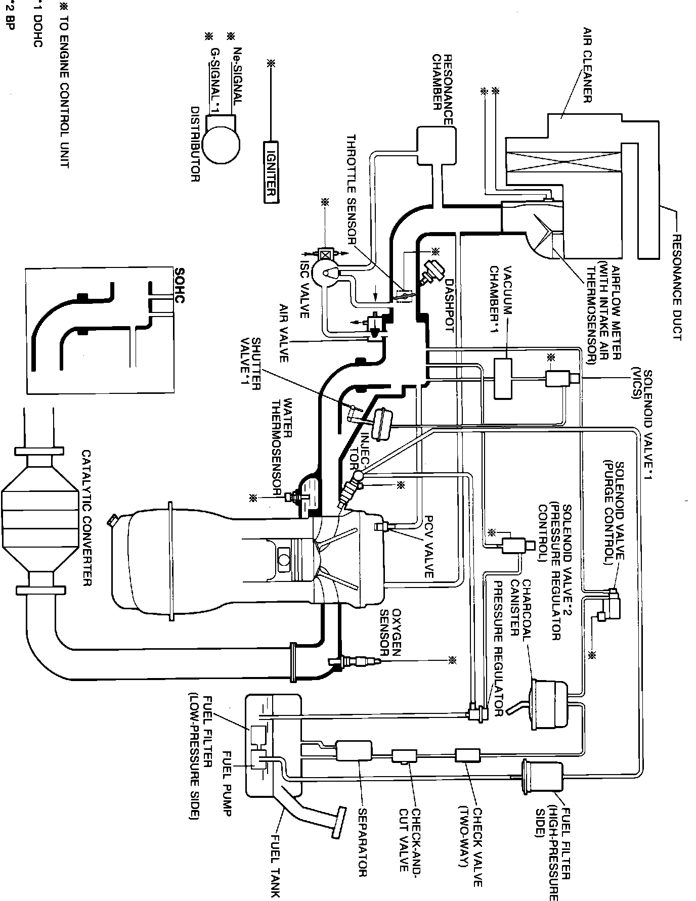
System Diagram:






The Feedback System monitors air/fuel ratio by means of the voltage signal from the oxygen sensor. Various problems in addition to a defective oxygen sensor can cause the ECU to detect a malfunction in this system and set a trouble code. Some of these problems include:

^ Air leak in vacuum hoses or emission component
^ Contaminated oxygen sensor
^ Fuel injection system faulty
^ Ignition system misfire
^ Wiring harness open or short circuit
^ ECU faulty