Curiosii for ever!: Car repair manuals for everyone.

Part 2




ELECTRONIC ENGINE CONTROL (EEC) SYSTEM

Part 2 of 6

DTC Structure

Like all digital signals, DTCs are sent to the scan tool as a series of 1s and 0s. Each DTC is made up of 2 data-bytes which each consist of 8 bits that can be set to 1 or 0. The data is decoded by the scan tool to display each set of 4 bits as a hexadecimal number (0 to F) in order to display the DTCs in the conventional format. For example, P0420 Catalyst System Efficiency Below Threshold (Bank 1).






The table below shows how to decode the bits into hex digits.






The first 4 bits of a DTC do not convert directly into hex digits. The conversion into different types of DTCs (P, B, C and U) is defined by SAE J2012. This standard contains DTC definitions and formats.






ISO 14229 sends 2 additional bytes of information with each DTC, a failure-type byte and a status byte.






All ISO 14229 DTCs are 4 bytes long instead of 3 or 2 bytes long. Additionally, the status byte for ISO 14229 DTCs is defined differently than the status byte for previous applications with 3 byte DTCs.

Failure-Type Byte

The failure-type byte is designed to describe the specific failure associated with the basic DTC. For example, an failure-type byte of 1C means circuit voltage out of range, 73 means actuator stuck closed. When combined with a basic component DTC, it allows one basic DTC to describe many types of failures.






For example, P0110:1C-AF means intake air temperature (IAT) sensor circuit voltage out of range. The base DTC, P0110, means intake air temperature sensor circuit, while the failure-type byte 1C means circuit voltage out of range. This DTC structure was designed to allow manufacturers to more precisely identify different kinds of faults without always having to define new DTC numbers.
The PCM does not use failure-type bytes and always sends a failure-type byte of 00 (no sub type information). This is because OBD-II regulations require manufacturers to use 2 byte DTCs for generic scan tool communications. Additionally, the OBD-II regulations require the 2 byte DTCs to be very specific, so there is no additional information that the failure-type byte could provide.
A list of failure-type bytes is defined by SAE J2012 but is not described here because the PCM does not use the failure-type byte.

Status Byte

The status byte is designed to provide additional information about the DTC, such as when the DTC failed, when the DTC was last evaluated, and if any warning indication has been requested. Each of the 8 bits in the status byte has a precise meaning that is defined in ISO 14229.
The protocol is that bit 7 is the most significant and left most bit, while bit 0 is the least significant and right most bit.






DTC Status Bit Definitions

Refer to the following status bit descriptions:

Bit 7
- 0 - The ECU is not requesting warning indicator to be active
- 1 - The ECU is requesting warning indicator to be active

Bit 6
- 0 - The DTC test completed this monitoring cycle
- 1 - The DTC test has not completed this monitoring cycle

Bit 5
- 0 - The DTC test never failed since last code clear
- 1 - The DTC test failed at least once since last code clear

Bit 4
- 0 - The DTC test completed since the last code clear
- 1 - The DTC test not completed since the last code clear

Bit 3
- 0 - The DTC is not confirmed at the time of the request
- 1 - The DTC is confirmed at the time of the request

Bit 2
- 0 - The DTC was not failed on the current or previous monitoring cycle
- 1 - The DTC failed on the current or previous monitoring cycle

Bit 1
- 0 - The DTC never failed on the current monitoring cycle
- 1 - The DTC failed on the current monitoring cycle

Bit 0
- 0 - The DTC is not failed at the time of request
- 1 - The DTC is failed at the time of request

For DTCs that illuminate the MIL, a confirmed DTC means the PCM has stored a DTC and has illuminated the MIL. If the fault has corrected itself, the MIL may no longer be illuminated but the DTC still shows a confirmed status for 40 warm up cycles at which time the DTC is erased. Bit 7 can be used to determine if the MIL is illuminated for the DTC.
For DTCs that do not illuminate the MIL, a confirmed DTC means the PCM has stored a DTC. If the fault has corrected itself, the DTC still shows a confirmed status for 40 warm up cycles at which time the DTC is erased.
To determine if a test has completed and passed, for example, after a repair, information can be combined from 2 bits as follows:
If bit 6 is 0 (the DTC test completed this monitoring cycle), and bit 1 is 0 (the DTC never failed on the current monitoring cycle), then the DTC has been evaluated at least once this drive cycle and was a pass.
If bit 6 is 0 (the DTC test completed this monitoring cycle) and bit 0 is 0 (the DTC is not failed at the time of request), then the most recent test result for that DTC was a pass.
The status byte bits can be decoded as a 2 digit hexadecimal number, and can be displayed as the last 2 digits of the DTC, for example for DTC P0110:1C-AF, AF represents the status byte info.






Multiplexing

The increased number of modules on the vehicle necessitates a more efficient method of communication. Multiplexing is a method of sending 2 or more signals simultaneously over a single circuit. In an automotive application, multiplexing is used to allow 2 or more electronic modules to communicate simultaneously over a single media. Typically this media is a twisted pair of wires. The information or messages that can be communicated on these wires consists of commands, status or data. The advantage of using multiplexing is to reduce the weight of the vehicle by reducing the number of redundant components and electrical wiring.

Multiplexing Implementation

Currently Mazda uses CAN communication language protocol to communicate with the PCM.

Permanent DTC

The software stores a permanent DTC in non-volatile random access memory (NVRAM) whenever a DTC is set and the malfunction indicator lamp (MIL) has been illuminated. Permanent DTCs can only be cleared by the module strategy itself. After a permanent DTC is stored, 3 consecutive test passed monitoring cycles must complete before the permanent DTC can be erased. The PCM clears the permanent DTCs after one monitoring cycle if a request to clear DTCs is sent by the scan tool and the test subsequently runs and passes. A permanent DTC cannot be erased by clearing the keep alive memory (KAM). The intended use of the permanent DTC is to prevent vehicles from passing an in-use inspection simply by disconnecting the battery or clearing the DTCs with a scan tool prior to the inspection. The presence of the permanent DTCs at an inspection without the MIL illuminated is an indication that a correct repair was not verified by the on-board monitoring system.

Catalyst and Exhaust Systems

Overview

The catalytic converter and exhaust systems work together to control the release of harmful engine exhaust emissions into the atmosphere. The engine exhaust gas consists mainly of nitrogen (N), carbon dioxide (CO2) and water (H2O). However, it also contains carbon monoxide (CO), oxides of nitrogen (NOx), hydrogen (H), and various unburned hydrocarbons (HCs). CO, NOx, and HCs are major air pollutants, and their emission into the atmosphere must be controlled.
The exhaust system consists of an exhaust manifold, front exhaust pipe, upstream heated oxygen sensor (HO2S), rear exhaust pipe, downstream HO2S, a muffler and an exhaust tailpipe. The catalytic converter is installed between the front and rear exhaust pipes. Catalytic converter efficiency is monitored by the OBD II system.
For information on the OBD II catalyst monitor, see the description for the Engine OBD II Monitors.
The number of HO2Ss used in the exhaust stream and the location of these sensors depend on the vehicle emission certification level (LEV, LEV-II, ULEV, PZEV). On most vehicles only 2 HO2Ss are used in an exhaust stream. The front sensors (HO2S11/HO2S21) before the catalyst are used for primary fuel control while the ones after the catalyst (HO2S12/HO2S22) are used to monitor catalyst efficiency. However, some partial zero emission vehicles (PZEV) use 3 HO2Ss for each engine bank. The stream 1 sensors (HO2S11/HO2S21) located before the catalyst are used for primary fuel control, the stream 2 sensors (HO2S12/HO2S22) are used to monitor the light-off catalyst, and the stream 3 sensors (HO2S13/HO2S23) located after the catalyst are used for long term fuel trim control to optimize catalyst efficiency (fore aft oxygen sensor control). Current PZEV vehicles use only a 4-cylinder engine, so only the bank 1 HO2Ss are used.











Catalytic Converter

A catalyst is a material that remains unchanged when it initiates and increases the speed of a chemical reaction. A catalyst also enables a chemical reaction to occur at a lower temperature. The concentration of exhaust gas products released to the atmosphere must be controlled. The catalytic converter assists in this task. It contains a catalyst in the form of a specially treated ceramic honeycomb structure saturated with catalytically active precious metals. As the exhaust gases come in contact with the catalyst, they are changed into mostly harmless products. The catalyst initiates and speeds up heat producing chemical reactions of the exhaust gas components so they are used up as much as possible.

Light Off Catalyst

As the catalyst heats up, converter efficiency rises rapidly. The point at which conversion efficiency exceeds 50% is called catalyst light off. For most catalysts this point occurs at 246°C to 302°C (475°F to 575°F). A fast light catalyst is a 3-way catalyst (TWC) that is located as close to the exhaust manifold as possible. Because the light off catalyst is located close to the exhaust manifold it lights off faster and reduces emissions more quickly than the catalyst located under the body. Once the catalyst lights off, the catalyst quickly reaches the maximum conversion efficiency for that catalyst.

Three-Way Catalyst (TWC) Conversion Efficiency

A TWC requires a stoichiometric fuel ratio, 14.7 pounds of air to 1 pound of fuel (14.7:1), for high conversion efficiency. In order to achieve these high efficiencies, the air/fuel ratio must be tightly controlled with a narrow window of stoichiometry. Deviations outside of this window greatly decrease the conversion efficiency. For example a rich mixture decreases the HC and CO conversion efficiency while a lean mixture decreases the NOx conversion efficiency.






Exhaust System





The purpose of the exhaust system is to convey engine emissions from the exhaust manifold to the atmosphere. Engine exhaust emissions are directed from the engine exhaust manifold to the catalytic converter through the front exhaust pipe. A HO2S is mounted on the front exhaust pipe before the catalyst. The catalytic converter reduces the concentration of CO, unburned HCs, and NOx in the exhaust emissions to an acceptable level. The reduced exhaust emissions are directed from the catalytic converter past another HO2S mounted in the rear exhaust pipe and then on into the muffler. Finally, the exhaust emissions are directed to the atmosphere through an exhaust tailpipe.

Underbody Catalyst

The underbody catalyst is located after the light off catalyst. The underbody catalyst may be in line with the light off catalyst, or the underbody catalyst may be common to 2 light off catalysts, forming a Y pipe configuration. For a complete view of the catalyst and exhaust system, see Service and Repair or - .

Three-Way Catalytic (TWC) Converter

The TWC contains either platinum (Pt) and rhodium (Rh) or palladium (Pd) and rhodium (Rh). The TWC catalyzes the oxidation reactions of unburned HCs and CO and the reduction reaction of NOx. The 3-way conversion can be best accomplished by always operating the engine air fuel/ratio at or close to stoichiometry.

Exhaust Manifold Runners

The exhaust manifold runners collect exhaust gases from engine cylinders. The number of exhaust manifolds and exhaust manifold runners depends on the engine configuration and number of cylinders.

Exhaust Pipes

Exhaust pipes are usually treated during manufacturing with an anti-corrosive coating agent to increase the life of the product. The pipes serve as guides for the flow of exhaust gases from the engine exhaust manifold through the catalytic converter and the muffler

Heated Oxygen Sensor (HO2S)

The HO2Ss provide the PCM with voltage and frequency information related to the oxygen content of the exhaust gas.

Muffler

Mufflers are usually treated during manufacturing with an anti-corrosive coating agent to increase the life of the product. The muffler reduces the level of noise produced by the engine, and also reduces the noise produced by exhaust gases as they travel from the catalytic converter to the atmosphere.

Evaporative Emission (EVAP) Systems

Overview

The EVAP system prevents fuel vapor build-up in the sealed fuel tank. Fuel vapors trapped in the sealed tank are vented through the vapor valve assembly on top of the tank. The vapors leave the valve assembly through a single vapor line and continue to the EVAP canister for storage until the vapors are purged to the engine for burning.
All applications required to meet on-board diagnostics (OBD) regulations use the enhanced EVAP system. Some applications also incorporate an on-board refueling vapor recovery (ORVR) system. See - Description and Operation for specific information on the description and operation of the evaporative emissions system.

Enhanced Evaporative Emission (EVAP) System

The enhanced EVAP system consists of a fuel tank, fuel filler cap, fuel tank mounted or in-line fuel vapor control valve, fuel vapor vent valve, EVAP canister, fuel tank mounted or fuel pump mounted or in-line fuel tank pressure (FTP) sensor, EVAP canister purge valve or vapor management valve (VMV), intake manifold hose assembly, EVAP canister vent (CV) solenoid, PCM and connecting wires, and fuel vapor hoses.






1. The enhanced EVAP system uses inputs from the engine coolant temperature (ECT) sensor or cylinder head temperature (CHT) sensor, the intake air temperature (IAT) sensor, the mass air flow (MAF) sensor, the vehicle speed and the FTP sensor to provide information about engine operating conditions to the PCM. The fuel level input (FLI) and FTP sensor signals to the PCM are used by the PCM to determine activation of the EVAP leak check monitor based on the presence of vapor generation or fuel sloshing.

2. The PCM determines the desired amount of purge vapor flow to the intake manifold for a given engine condition. The PCM then outputs the required signal to the EVAP canister purge valve. The PCM uses the enhanced EVAP system inputs to evacuate the system using the EVAP canister purge valve, seals the enhanced EVAP system from the atmosphere using the CV solenoid, and uses the FTP sensor to observe total vacuum lost for a period of time.

3. The CV solenoid seals the enhanced EVAP system to atmosphere during the EVAP leak check monitor.

4. The PCM outputs a duty cycle between 0% and 100% to control the EVAP canister purge valve. For all others, the PCM outputs a variable current between 0 mA and 1,000 mA to control the EVAP canister purge valve.

5. The FTP sensor monitors the fuel tank pressure during engine operation and continuously transmits an input signal to the PCM. During the EVAP monitor testing, the FTP sensor monitors the fuel tank pressure or vacuum bleed-up.

6. The fuel tank mounted fuel vapor vent valve assembly and the fuel tank mounted fuel vapor control valve (or remote fuel vapor control valve) are used in the enhanced EVAP system to control the flow of fuel vapor entering the engine. All of these valves also prevent fuel tank overfilling during refueling operation and prevent liquid fuel from entering the EVAP canister and the EVAP canister purge valve under any vehicle altitude, handling, or rollover condition.

7. The enhanced EVAP system, including all the fuel vapor hoses, can be checked when a leak is detected by the PCM.

Exhaust Gas Recirculation (EGR) Systems

Overview

The EGR system controls the oxides of nitrogen (NOx) emissions. Small amounts of exhaust gases are recirculated back into the combustion chamber to mix with the air/fuel charge. The combustion chamber temperature is reduced, lowering NOx emissions.

Electric Exhaust Gas Recirculation (EEGR) System

Highlights of the EEGR System
- The EEGR valve is activated by an electric stepper motor and does not use vacuum to control the physical movement of the valve.
- No vacuum diaphragm is used.
- No differential pressure feedback EGR sensor is used.
- No orifice tube/assembly is used.
- No EGR vacuum regulator solenoid is used.
- Engine coolant is routed through the assembly on some vehicle applications. Some vehicle applications are air cooled.

The EEGR system uses exhaust gas recirculation to control the oxides of nitrogen (NOx) emissions just like vacuum operated systems. The only difference is the way in which the exhaust gas is controlled.
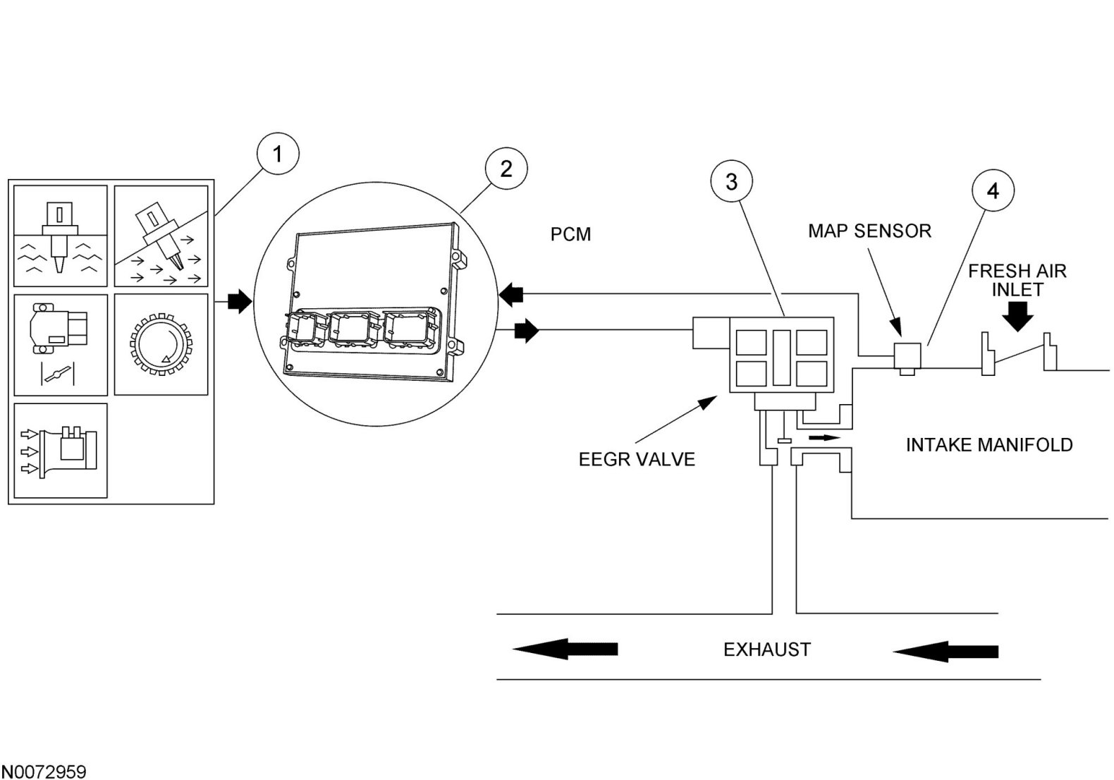
The EEGR system consists of an electric motor/EGR valve integrated assembly, a PCM, and connecting wiring. Additionally a manifold absolute pressure (MAP) sensor is also required. Operation of the system is as follows:

Electric Exhaust Gas Recirculation (EEGR) System Overview





1. The EEGR system receives signals from the ECT or CHT sensor, TP sensor, MAF sensor, CKP sensor, and the MAP sensor to provide information on engine operating conditions to the PCM. The engine must be warm, stable, and running at a moderate load and RPM before the EEGR system is activated. The PCM deactivates the EEGR during idle, extended wide open throttle (WOT), or whenever a concern is detected in an EEGR component or EGR required input.

2. The PCM calculates the desired amount of EGR for a given set of engine operating conditions.

3. The PCM in turn outputs signals to the EEGR motor to move (advance or retract) a calibrated number of discrete steps. The electric stepper motor directly actuates the EEGR valve, independent of engine vacuum. The EEGR valve is commanded from 0 to 52 discrete steps to get the EGR valve from a fully closed to fully open position. The position of the EGR valve determines the EGR flow.

4. A MAP sensor is used to measure variations in manifold pressure as exhaust gas recirculation is introduced into the intake manifold. Variations in EGR being used correlate to the MAP signal (increasing EGR increases manifold pressure values).

Continued in Part 3 Part 3