Curiosii for ever!: Car repair manuals for everyone.

Part 2




ELECTRONIC ENGINE CONTROL (EEC) SYSTEM

Part 2 of 4

Continued From Part 1 Part 1

Evaporative Emission (EVAP) Systems

Overview

The EVAP system prevents fuel vapor build-up in the sealed fuel tank. Fuel vapors trapped in the sealed tank are vented through the vapor valve assembly on top of the tank. The vapors leave the valve assembly through a single vapor line and continue to the EVAP canister for storage until the vapors are purged to the engine for burning.
All applications required to meet on-board diagnostics (OBD) regulations use the enhanced EVAP system. Some applications also incorporate an on-board refueling vapor recovery (ORVR) system. See - Description and Operation for specific information on the description and operation of the evaporative emissions system.

Enhanced Evaporative Emission (EVAP) System

The enhanced EVAP system consists of a fuel tank, fuel filler cap, fuel tank mounted or in-line fuel vapor control valve, fuel vapor vent valve, EVAP canister, fuel tank mounted or fuel pump mounted or in-line fuel tank pressure (FTP) sensor, EVAP canister purge valve or vapor management valve (VMV), intake manifold hose assembly, EVAP canister vent (CV) solenoid, PCM and connecting wires, and fuel vapor hoses.






1. The enhanced EVAP system uses inputs from the engine coolant temperature (ECT) sensor or cylinder head temperature (CHT) sensor, the intake air temperature (IAT) sensor, the mass air flow (MAF) sensor, the vehicle speed and the FTP sensor to provide information about engine operating conditions to the PCM. The fuel level input (FLI) and FTP sensor signals to the PCM are used by the PCM to determine activation of the EVAP leak check monitor based on the presence of vapor generation or fuel sloshing.

2. The PCM determines the desired amount of purge vapor flow to the intake manifold for a given engine condition. The PCM then outputs the required signal to the EVAP canister purge valve. The PCM uses the enhanced EVAP system inputs to evacuate the system using the EVAP canister purge valve, seals the enhanced EVAP system from the atmosphere using the CV solenoid, and uses the FTP sensor to observe total vacuum lost for a period of time.

3. The CV solenoid seals the enhanced EVAP system to atmosphere during the EVAP leak check monitor.

4. The PCM outputs a duty cycle between 0% and 100% to control the EVAP canister purge valve. For all others, the PCM outputs a variable current between 0 mA and 1,000 mA to control the EVAP canister purge valve.

5. The FTP sensor monitors the fuel tank pressure during engine operation and continuously transmits an input signal to the PCM. During the EVAP monitor testing, the FTP sensor monitors the fuel tank pressure or vacuum bleed-up.

6. The fuel tank mounted fuel vapor vent valve assembly and the fuel tank mounted fuel vapor control valve (or remote fuel vapor control valve) are used in the enhanced EVAP system to control the flow of fuel vapor entering the engine. All of these valves also prevent fuel tank overfilling during refueling operation and prevent liquid fuel from entering the EVAP canister and the EVAP canister purge valve under any vehicle altitude, handling, or rollover condition.

7. The enhanced EVAP system, including all the fuel vapor hoses, can be checked when a leak is detected by the PCM.

Exhaust Gas Recirculation (EGR) Systems

Overview

The EGR system controls the oxides of nitrogen (NOx) emissions. Small amounts of exhaust gases are recirculated back into the combustion chamber to mix with the air/fuel charge. The combustion chamber temperature is reduced, lowering NOx emissions.

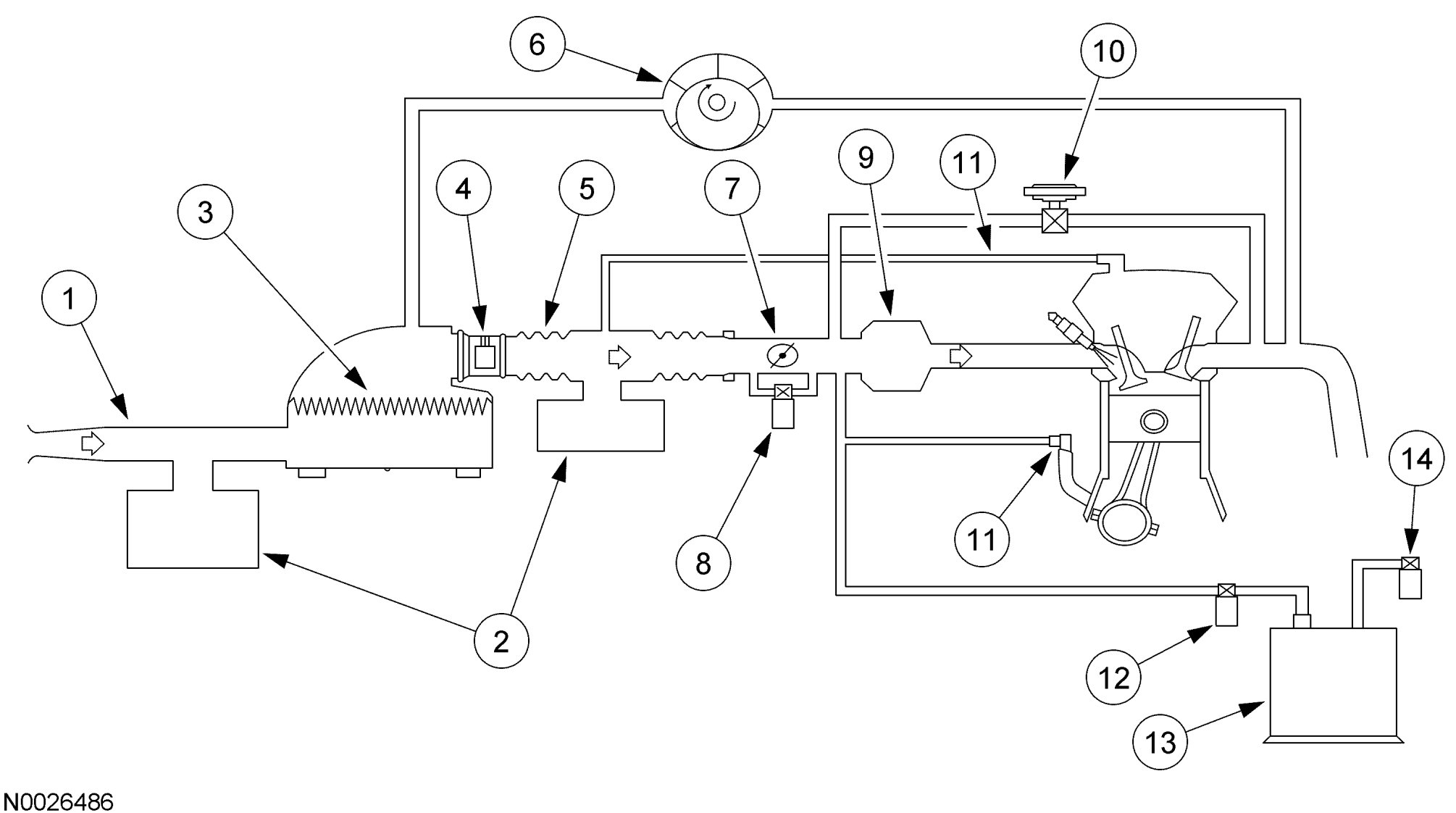
Electric Exhaust Gas Recirculation (EEGR) System

Highlights of the EEGR System
- The EEGR valve is activated by an electric stepper motor and does not use vacuum to control the physical movement of the valve.
- No vacuum diaphragm is used.
- No differential pressure feedback EGR sensor is used.
- No orifice tube/assembly is used.
- No EGR vacuum regulator solenoid is used.
- Engine coolant is routed through the assembly on some vehicle applications. Some vehicle applications are air cooled.

The EEGR system uses exhaust gas recirculation to control the oxides of nitrogen (NOx) emissions just like vacuum operated systems. The only difference is the way in which the exhaust gas is controlled.
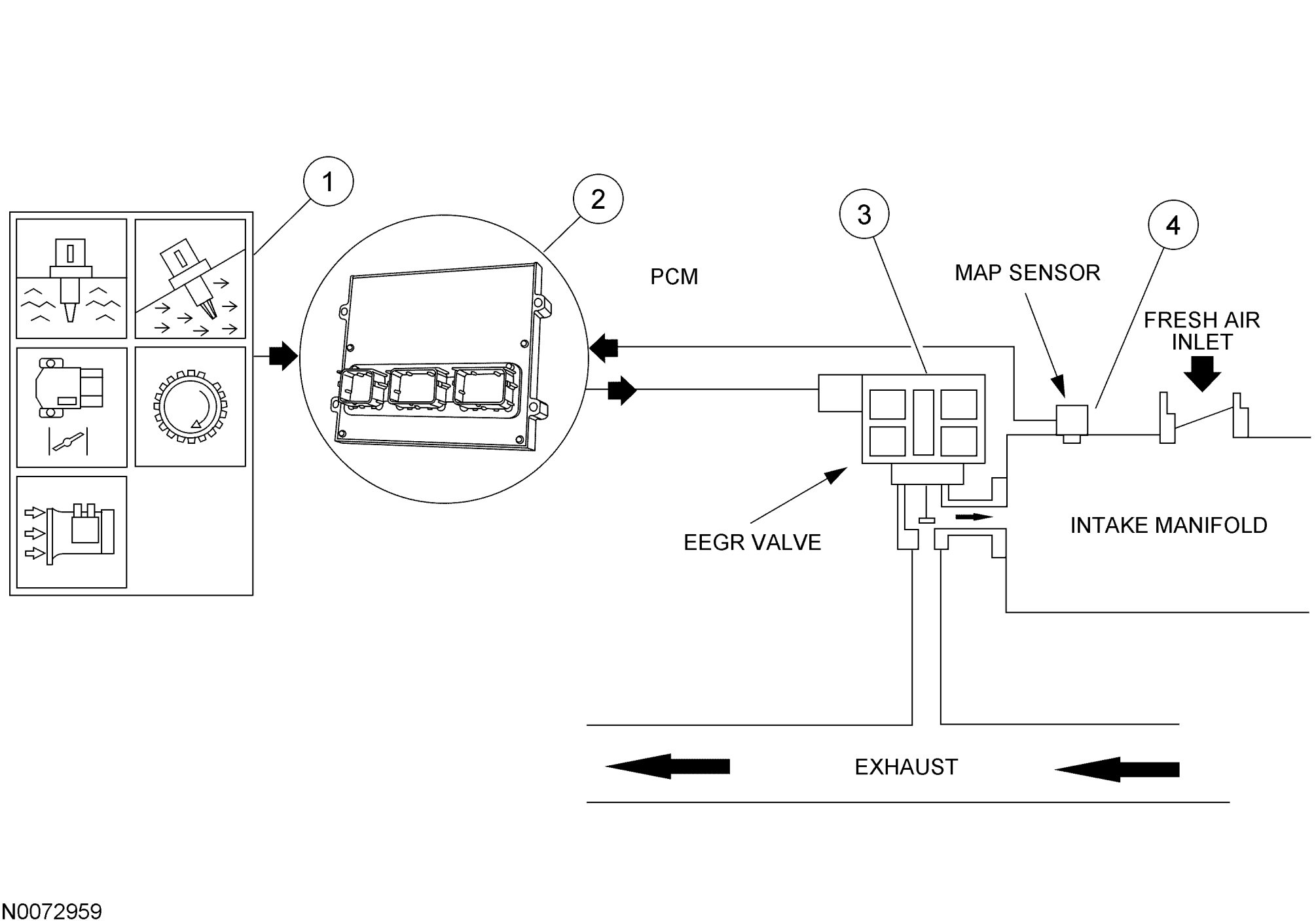
The EEGR system consists of an electric motor/EGR valve integrated assembly, a PCM, and connecting wiring. Additionally a manifold absolute pressure (MAP) sensor is also required. Operation of the system is as follows:

Electric Exhaust Gas Recirculation (EEGR) System Overview





1. The EEGR system receives signals from the ECT or CHT sensor, TP sensor, MAF sensor, CKP sensor, and the MAP sensor to provide information on engine operating conditions to the PCM. The engine must be warm, stable, and running at a moderate load and RPM before the EEGR system is activated. The PCM deactivates the EEGR during idle, extended wide open throttle (WOT), or whenever a concern is detected in an EEGR component or EGR required input.

2. The PCM calculates the desired amount of EGR for a given set of engine operating conditions.

3. The PCM in turn outputs signals to the EEGR motor to move (advance or retract) a calibrated number of discrete steps. The electric stepper motor directly actuates the EEGR valve, independent of engine vacuum. The EEGR valve is commanded from 0 to 52 discrete steps to get the EGR valve from a fully closed to fully open position. The position of the EGR valve determines the EGR flow.

4. A MAP sensor is used to measure variations in manifold pressure as exhaust gas recirculation is introduced into the intake manifold. Variations in EGR being used correlate to the MAP signal (increasing EGR increases manifold pressure values).

Fuel Systems

Overview

The fuel system supplies the fuel injectors with clean fuel at a controlled pressure. The PCM controls the fuel pump and monitors the fuel pump circuit. The PCM controls the fuel injector on/off cycle duration and determines the correct timing and amount of fuel delivered. When a new fuel injector is installed it is necessary to reset the learned values contained in the keep alive memory (KAM) in the PCM.

Mechanical Returnless Fuel System (MRFS) - Dual Speed


NOTE: The dual speed MRFS incorporates a fuel pump control module which is used to control the speed of the fuel pump.
The dual speed MRFS uses a fuel tank with reservoir, the fuel pump, the fuel pump control module, the fuel pressure regulator, the fuel filter, the fuel supply line, the fuel rail, fuel injectors, and a Schrader valve/pressure test point (if equipped).
Operation of the system is as follows:
1. The fuel delivery system is enabled during key ON, engine OFF for 1 second and during crank or running mode once the PCM receives a CKP sensor signal.

2. The fuel pump logic is defined in the fuel system control strategy and executed by the PCM.

3. For vehicles with an IFS switch, the switch is used to disable the voltage to the fuel pump control module in the event of a collision. The IFS switch is a safety device that should only be reset after a thorough inspection of the vehicle following a collision. For vehicles without an IFS switch, the fuel pump control module receives a signal from the restraints control module (RCM) to disable the fuel pump in the event of a collision. The signal is sent on a dedicated circuit between the fuel pump control module and RCM.

4. The PCM commands a duty cycle to the fuel pump control module. The fuel pump control module reports diagnostic information to the PCM.

5. The fuel pump control module controls the voltage to the fuel pump (FP) based on the duty cycle request from the PCM. Voltage for the fuel pump is supplied by the fuel pump control module relay. See Fuel Pump Control and Fuel Pump Monitor.

6. A pressure test point valve, the Schrader valve, is located on the fuel rail and is used to measure the fuel injector supply pressure for diagnostic procedures and repairs. On vehicles not equipped with a Schrader valve, use the Rotunda Fuel Pressure Test Kit 134-R0087 or equivalent.

7. The fuel injector is a solenoid-operated valve that meters the fuel flow to each combustion cylinder. The fuel injector is opened and closed a constant number of times per crankshaft revolution. The amount of fuel is controlled by the length of time the fuel injector is held open. The fuel injector is normally closed, and is operated by a 12-volt source from the fuel pump relay. The ground signal is controlled by the PCM.

8. There are 3-5 filtering or screening devices in the fuel delivery system. See Fuel Filters.

9. The FP module contains the fuel pump, the fuel pressure regulator, lifetime fuel filter (if equipped) and the fuel sender assembly. The fuel pressure regulator is attached to the FP module and regulates the pressure of the fuel supplied to the fuel injectors. The fuel pressure regulator controls the pressure of the clean fuel as the fuel returns from the fuel filter. The fuel pressure regulator is a diaphragm-operated relief valve. Fuel pressure is established by a spring preload applied to the diaphragm. The FP module is located in the fuel tank.






Fuel Pump Control - Dual Speed MRFS

The FP signal is a duty cycle command sent from the PCM to the fuel pump control module. The fuel pump control module uses the FP command to operate the fuel pump at the speed requested by the PCM or to turn the fuel pump off. A valid duty cycle to command the fuel pump on, is in the range of 15-47%. The fuel pump control module doubles the received duty cycle and provides this voltage to the fuel pump as a percent of the battery voltage. When the key is turned on, the fuel pump runs for about 1 second and is requested off by the PCM if engine rotation is not detected.Fuel Pump Duty Cycle Output From PCM





Fuel Pump Monitor (FPM) - Dual Speed MRFS

The fuel pump control module communicates diagnostic information to the PCM through the FPM circuit. This information is sent by the fuel pump control module as a duty cycle signal. The 4 duty cycle signals that may be sent are listed in the following table.Fuel Pump Driver Module Duty Cycle Signals





Fuel Filters

The system contains 3-5 filtering or screening devices. Refer to the individual component illustrations for locations.
1. The fuel intake filter or screen is a fine nylon mesh filter mounted on the intake side of the fuel pump. It is part of the assembly and cannot be repaired separately.

2. The filter/screen at the fuel rail port of the injectors is part of the fuel injector assembly and cannot be repaired separately.

3. The filter/screen at fuel inlet side of the fuel pressure regulator is part of the regulator assembly and cannot be repaired separately.

4. The fuel filter assembly is located between the fuel pump (tank) and the pressure test point (Schrader valve) or injectors. This filter may be a lifetime fuel filter located in the fuel pump module or an external 3-port in-line filter that allows clean fuel to return to the fuel tank. A new filter may be installed for the external filter.

5. The fuel filter sock is located on the fuel pump module between the reservoir and the fuel tank.

Pressure Test Point

On some applications there is a pressure test point with a Schrader fitting in the fuel rail that relieves the fuel pressure and measures the fuel injector supply pressure for repair and diagnostic procedures. Before repairing or diagnosing the fuel system, read any WARNING information. On vehicles not equipped with a Schrader valve, use the Mazda Fuel Pressure Test Set 49N0-13-1A0C or equivalent.

Ignition Systems

Overview

The ignition system is designed to ignite the compressed air/fuel mixture in an internal combustion engine by a high-voltage spark delivered from an ignition coil controlled by the PCM.

Integrated Electronic Ignition System


NOTE: Electronic ignition engine timing is entirely controlled by the PCM. Electronic ignition engine timing is not adjustable. Do not attempt to check base timing. You will receive false readings.
The integrated electronic ignition system consists of a crankshaft position (CKP) sensor, coil pack(s), connecting wiring, and a PCM. The COP integrated electronic ignition system eliminates the need for spark plug wires, but does require input from the camshaft position (CMP) sensor. Operation of the components are as follows:






1. The CKP sensor is used to indicate the crankshaft position and speed by sensing a missing tooth on a pulse wheel mounted to the crankshaft. The CMP sensor is used by the COP integrated electronic ignition system to identify the compression stroke of cylinder 1 and to synchronize the firing of the individual coils.

2. The PCM uses the CKP signal to calculate a spark target and then fires the coil pack(s) to that target shown. The PCM uses the CMP sensor to identify the compression stroke of cylinder 1, and to synchronize the firing of the individual coils.

3. The PCM controls the ignition coils after it calculates the spark target. The COP system fires only one spark plug per coil upon synchronization during the compression stroke. For the coil pack ignition system, each coil within a pack fires 2 spark plugs at the same time. The plugs are paired so that as one fires during the compression stroke the other fires during the exhaust stroke. The next time the coil is fired the situation is reversed.
The current flow, or dwell, through the primary ignition coil is controlled by the PCM by providing a switched ground path through the ignition coil driver to ground. When the ignition coil driver is switched on, current rapidly builds up to a maximum value, determined by the coil inductance and resistance. When the current is switched off, the magnetic field collapses which induces a secondary high-voltage surge and the spark plug is fired. This high-voltage surge creates a fly back voltage which the PCM uses as a feedback during the ignition diagnostics. The PCM uses the charge current dwell time characteristics to carry out the ignition diagnostics.

4. The PCM processes the CKP signal and uses it to drive the tachometer as the clean tach output (CTO) signal.






Engine Crank/Engine Running

During engine crank the PCM fires 2 spark plugs simultaneously. Of the 2 plugs fired, one is under compression, the other is on the exhaust stroke. Both plugs fire until camshaft position is identified by a successful camshaft position (CMP) sensor signal. Once camshaft position is identified only the cylinder under compression is fired.

Camshaft Position (CMP) Failure Mode Effects Management (FMEM)

During CMP FMEM the COP ignition works the same as during engine crank. This allows the engine to operate without the PCM knowing if cylinder 1 is under compression or exhaust.

Intake Air Systems

Overview

The intake air system provides clean air to the engine, optimizes air flow, and reduces unwanted induction noise. The intake air system consists of an air cleaner assembly, resonator assemblies, and hoses. Some vehicles use a hydrocarbon filter trap to help reduce emissions by preventing fuel vapor from escaping into the atmosphere from the intake when the engine is off. It is typically located inside the intake air system. The mass air flow (MAF) sensor is attached to the air cleaner assembly and measures the volume of air delivered to the engine. The hydrocarbon trap is part of the EVAP system. For more information on the EVAP system, see RESETTING EVAPORATIVE EMISSIONS (EVAP) SYSTEMS.
The MAF sensor can be replaced as an individual component. The intake air system also contains a sensor that measures the intake air temperature (IAT), which is integrated with the MAF sensor.
Intake air components can be separate components or part of the intake air housing. The function of a resonator is to reduce induction noise. The intake air components are connected to each other and to the throttle body assembly with hoses.










Positive Crankcase Ventilation (PCV) System

Overview

The PCV system cycles crankcase gases back through the intake air system into the engine where they are burned. The PCV valve regulates the amount of ventilated air and blow-by gases to the intake manifold.

CAUTION: Do not remove the PCV system from the engine. Removal of the PCV system will adversely affect the fuel economy and engine ventilation and result in shorter engine life.





PCV systems that comply with OBD PCV monitoring requirements use a quarter-turn cam-lock thread design at one end to prevent accidental disconnection from the valve cover. For more information about the PCV monitor, see Engine OBD II Monitors.

PCM Controlled Charging System

Overview


NOTE: When the battery (or PCM) is disconnected and connected, some abnormal drive symptoms may occur while the vehicle relearns its adaptive strategy. The charging system set point may also vary. The vehicle may need to be driven to relearn its strategy.
When the battery (or PCM) is disconnected and connected, some abnormal drive symptoms may occur while the vehicle relearns its adaptive strategy. The charging system set point may also vary. The vehicle may need to be driven to relearn its strategy.
The second benefit is improved engine performance. Whenever the PCM senses a wide open throttle (WOT) condition, the PCM momentarily lowers the regulator voltage set point. This reduces the torque load of the generator on the engine and improves acceleration. The PCM has a calibrated time limit on this reduced voltage feature. This prevents the generator output from being cut back for an extended WOT period, which could cause battery discharge.
The third benefit is improved idle stability. In response to the PCMs GENRC signal, the regulator uses a generator load input (GENLI) signal to provide feedback to the PCM. The GENLI signal provides the PCM with charging system information. Specifically, it lets the PCM know when the charging system receives a transient electrical load which would normally affect idle stability. Because the PCM can anticipate additional loads, actions can be taken to minimize idle sag. The PCM can choose to either reduce the regulator set point or increase engine idle speed, both of which are calibrated features. In order to establish whether the regulator is accurately maintaining the desired voltage set point, the regulator uses a charging system voltage line to sense battery voltage.
The fourth benefit is reduced cranking efforts. The PCM reduces the mechanical load on the starter by initially commanding a low voltage set point. This may improve start times.
If the PCM detects a charging system error, it broadcasts a low voltage telltale (ON) network communication message which tells the cluster to illuminate the charge indicator. The charge indicator is illuminated if the PCM does not see a signal on the GENLI circuit for a time period greater than 500 milliseconds. This telltale command is also used to indicate over-voltage conditions detected by the PCM-controlled generator.
Each time the ignition switch is cycled to the run position, the instrument cluster initiates a bulb check by illuminating the charge indicator. It is the responsibility of the PCM to issue a low voltage telltale (OFF) command if the charging system is functioning correctly. This message should be sent during the network initialization in the voluntary phase (250 milliseconds to 450 milliseconds after the ignition switch is cycled to the run position). If a low voltage telltale (OFF) communications network message is not received, the instrument cluster continues to illuminate the charge indicator indefinitely.






Torque-Based Electronic Throttle Control (ETC)

Overview

The torque-based ETC is a hardware and software strategy that delivers an engine output torque (via throttle angle) based on driver demand (pedal position). It uses an electronic throttle body, the PCM, and an accelerator pedal assembly to control the throttle opening and engine torque.
Torque-based ETC enables aggressive automatic transmission shift schedules (earlier upshifts and later downshifts). This is possible by adjusting the throttle angle to achieve the same wheel torque during shifts, and by calculating this desired torque, the system prevents engine lugging (low RPM and low manifold vacuum) while still delivering the performance and torque requested by the driver. It also enables many fuel economy/emission improvement technologies such as variable camshaft timing (VCT), which delivers same torque during transitions.
Torque-based ETC also results in less intrusive vehicle and engine speed limiting, along with smoother traction control.
Other benefits of torque-based ETC are:

- eliminate cruise control actuators
- eliminate idle air control (IAC) valve
- better airflow range
- packaging (no cable)
- more responsive powertrain at altitude and improved shift quality

The ETC system illuminates a powertrain malfunction indicator (wrench) on the instrument cluster when a concern is present. Concerns are accompanied by DTCs and may also illuminate the malfunction indicator lamp (MIL).

Continued in Part 3 Part 3