Curiosii for ever!
: Car repair manuals for everyone.
Home
>>
Mazda Truck
>>
2008
>>
B2300 L4-2.3L
>>
Repair and Diagnosis
>>
Starting and Charging
>>
Starting System
>>
Diagrams
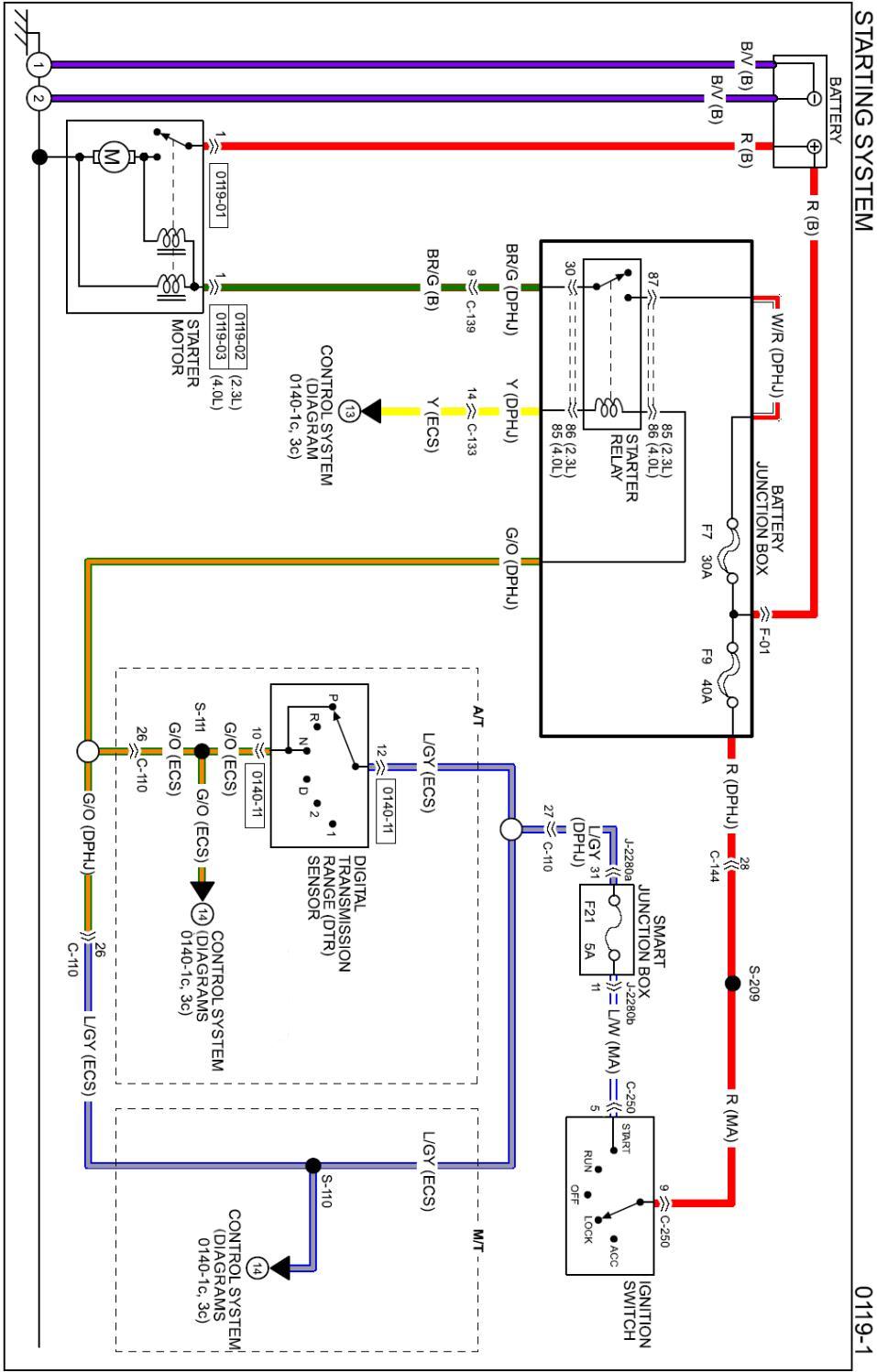
Starting System: Diagrams
Diagram 0119-1:
Connectors 0119-1:
Routing View 0119-1:
Diagrams:
Other diagrams referred to by name within these diagrams can be found at
Diagrams by Diagram Name.
Diagrams By Diagram Name