Curiosii for ever!
: Car repair manuals for everyone.
Home
>>
Mazda Truck
>>
2007
>>
CX-9 V6-3.5L
>>
Repair and Diagnosis
>>
Windows and Glass
>>
Windows
>>
Diagrams
>>
System Schematic
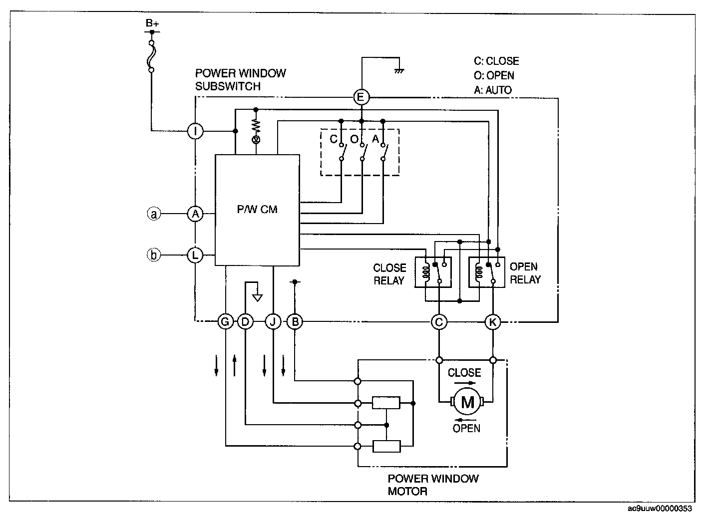
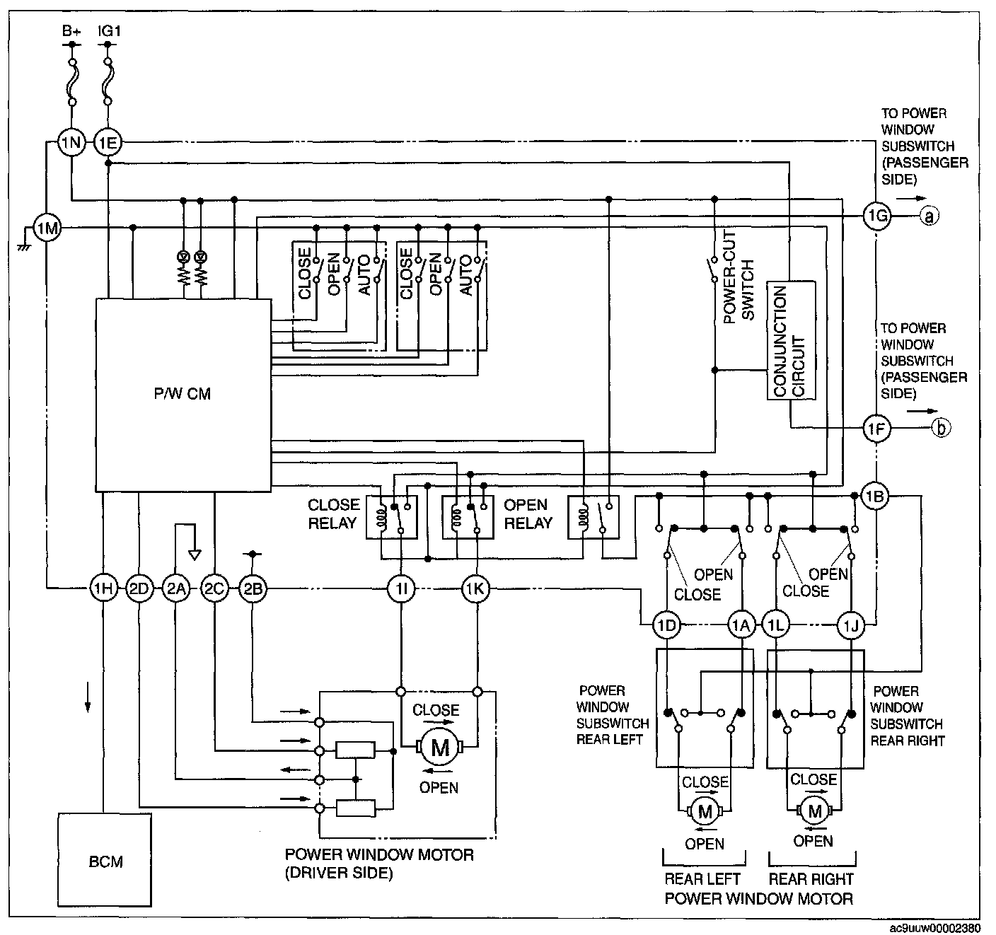
System Schematic
Power Window Main Switch:
Power Window Subswitch(Passenger Side):