Curiosii for ever!
: Car repair manuals for everyone.
Home
>>
Mazda Truck
>>
2007
>>
CX-9 V6-3.5L
>>
Repair and Diagnosis
>>
Body and Frame
>>
Locks
>>
Keyless Entry
>>
Diagrams
>>
System Schematic
>>
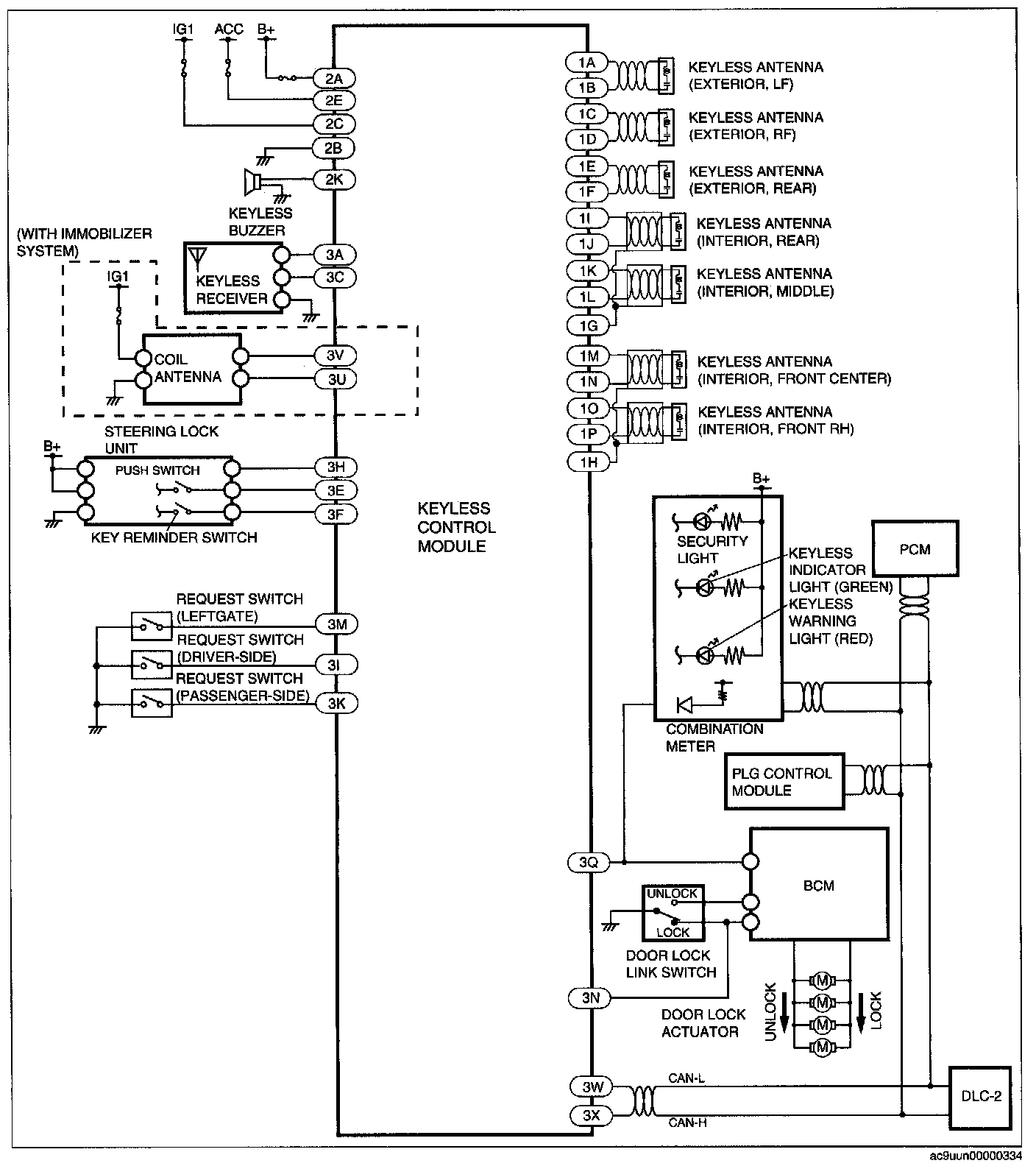
Keyless Entry System Wiring Diagram (Advanced Keyless System)
Keyless Entry System Wiring Diagram (Advanced Keyless System)
Keyless Entry System Wiring Diagram [Advanced Keyless System]: