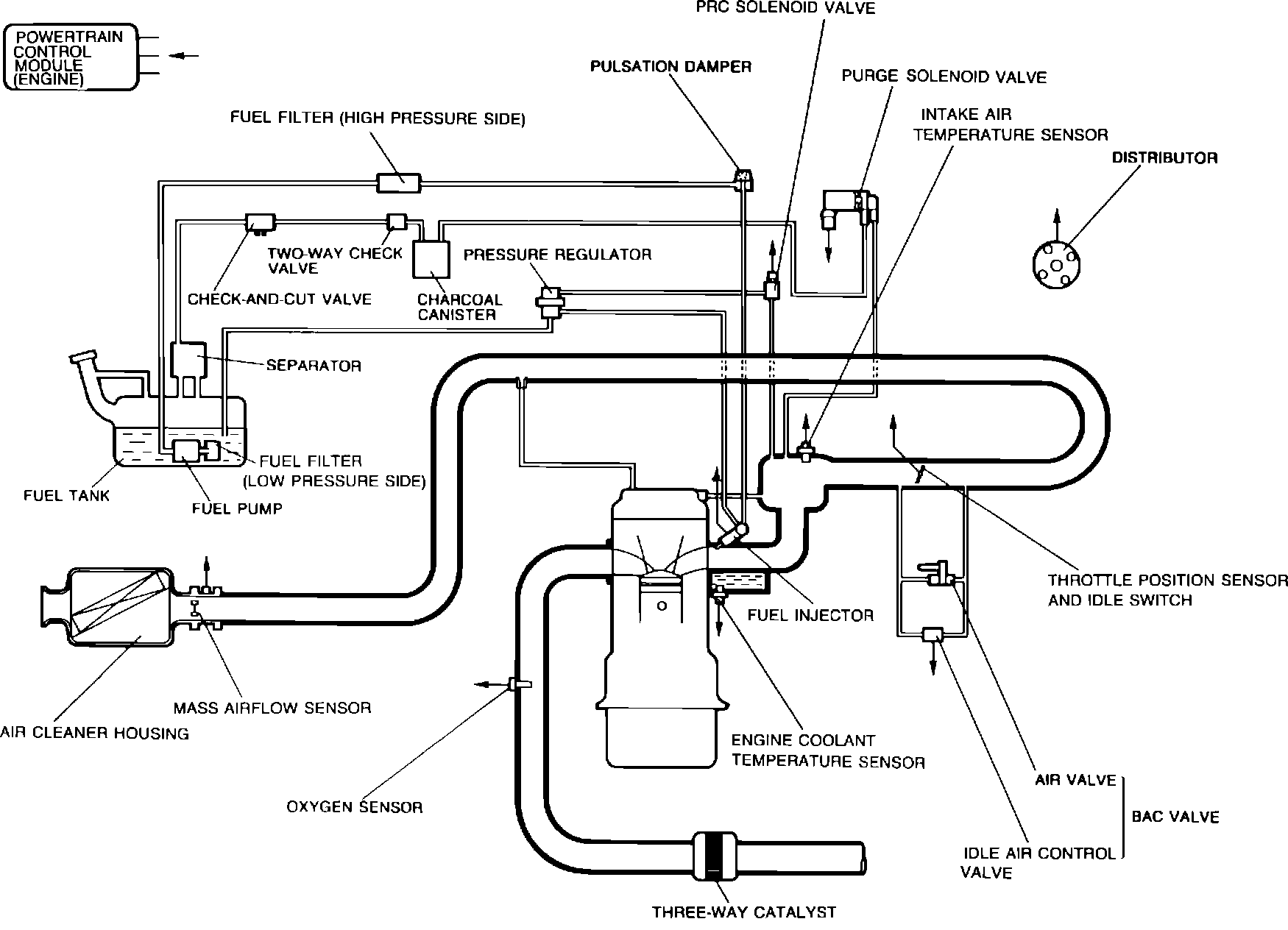
Engine Control Module: Description and Operation
System Diagram:
PURPOSE
The Powertrain Control Module (PCME) is a computer that judges air/fuel ratio as rich or lean according to a voltage signal generated by an oxygen sensor. Based on oxygen sensor and other input data, PCME generates a controlling signal to the fuel injectors that regulates "ON" time. Because fuel pressure remains constant, PCME controls air/fuel ratio adjustments by varying injector "ON" time.
FAIL-SAFE MODE
To provide a margin of safety by maintaining driveability in the event of certain system failures, PCME has a fail-safe mode of preprogrammed values. PCME output will automatically switch to fail-safe mode if a fault is detected in any of these components and/or systems:
^ Airflow sensor
^ Atmospheric pressure sensor
^ Feedback system
^ Intake air thermosensor
^ Oxygen sensor
^ Throttle sensor
^ Water thermosensor
ON-BOARD DIAGNOSTICS
PCME incorporates self-diagnostic capability monitored via a dash mounted malfunction indicator lamp (MIL). When the system detects a fault in a monitored component and/or circuit, the lamp will light ("CHECK") and stay on (while the engine is running). To extract codes, the technician can either utilize a "Scan" tool or cause the MIL to display codes by grounding the data link connector in the engine compartment.
NOTE: PCME constantly monitors input devices for malfunctions. However, it only checks for output device faults during a three second period after the ignition is switched "ON" and data link connector is grounded.