Curiosii for ever!: Car repair manuals for everyone.

General System


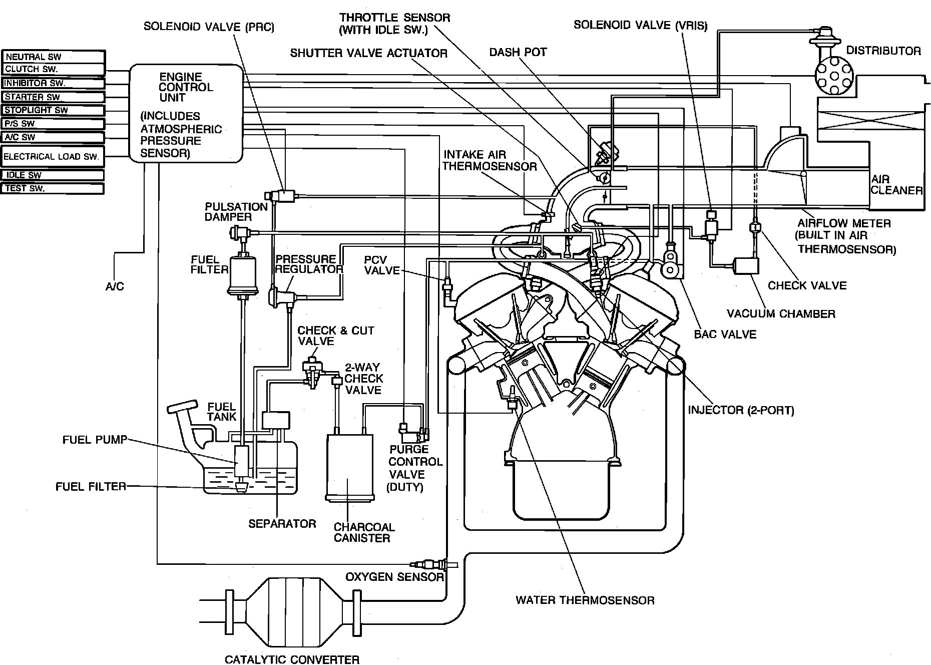
System Description:







The Engine Control Unit (ECU) is the central component of this computerized fuel, ignition and emission control system. Mazda refers to the system as Electronic Gasoline Injection (EGI). To maintain fuel economy, good driveability and reduced vehicle emissions, the ECU monitors data from various sensors and controls functions such as the fuel injection system (air/fuel ratio), emission control devices and on-board diagnostics.

The ECU is a computer that judges air/fuel ratio as rich or lean according to a voltage signal generated by an oxygen sensor. Based on oxygen sensor and other input data, the ECU generates a controlling signal to the fuel injectors that regulates "ON" time. Because fuel pressure remains constant, the ECU controls air/fuel ratio adjustments by varying injector "ON" time.

To provide a margin of safety by maintaining driveability in the event of certain system failures, the ECU has a fail-safe mode of preprogrammed values. The output of the ECU will automatically switch to fail-safe mode if a fault is detected in any of these components and/or systems:

Airflow meter
Atmospheric pressure sensor
Feedback system
Intake air thermosensor
Oxygen sensor
Throttle sensor
Water thermosensor

The EGI system incorporates self-diagnostic capability monitored via a dash mounted malfunction indicator lamp (MIL). When the system detects a fault in a monitored component and/or circuit, the lamp will light ("CHECK") and stay on (while the engine is running), alerting the driver to seek service. The technician can then extract trouble codes from the ECU to aid in the performance of efficient troubleshooting and repair.

Components can be grouped as ECU input and output devices. Input devices control or produce voltage signals monitored by the ECU. Output devices are components controlled by the ECU. Not all of these devices are monitored by the on-board diagnostic system.

INPUT DEVICES

A/C switch
Airflow meter (code 08)
Atmospheric pressure sensor (code 14)
Distributor "G" signal (code 03)
Central processing unit
Feedback system (code 17)
Idle switch (in throttle sensor)
Ignition pulse (code 01)
Ignition switch ("START" position)
Inhibitor switch (A/T)
Intake air thermosensor
-Airflow meter (code 10)
-Dynamic chamber (code 11)
Neutral and clutch switches (M/T)
Oxygen sensor (code 15)
Power steering pressure switch
Stop light switch (M/T)
Test connector
Throttle sensor (code 12)
Water thermosensor (code 09)

OUTPUT DEVICES

A/C relay/cut-off
Bypass air control (BAC) valve
-Air valve
-Idle speed control (ISC) valve (code 34)
Fuel injectors/injection timing
Igniter
Malfunction indicator lamp (MIL)
Oxygen sensor heater
Pressure regulator solenoid valve (code 25)
Purge control solenoid valve (code 26)
Switch monitor function
VRIS solenoid valve (code 41) [1]

[1]Variable resonance induction system