Curiosii for ever!
: Car repair manuals for everyone.
Home
>>
Lincoln
>>
1995
>>
Continental V8-4.6L DOHC
>>
Repair and Diagnosis
>>
Powertrain Management
>>
Computers and Control Systems
>>
Testing and Inspection
>>
Pinpoint Tests
>>
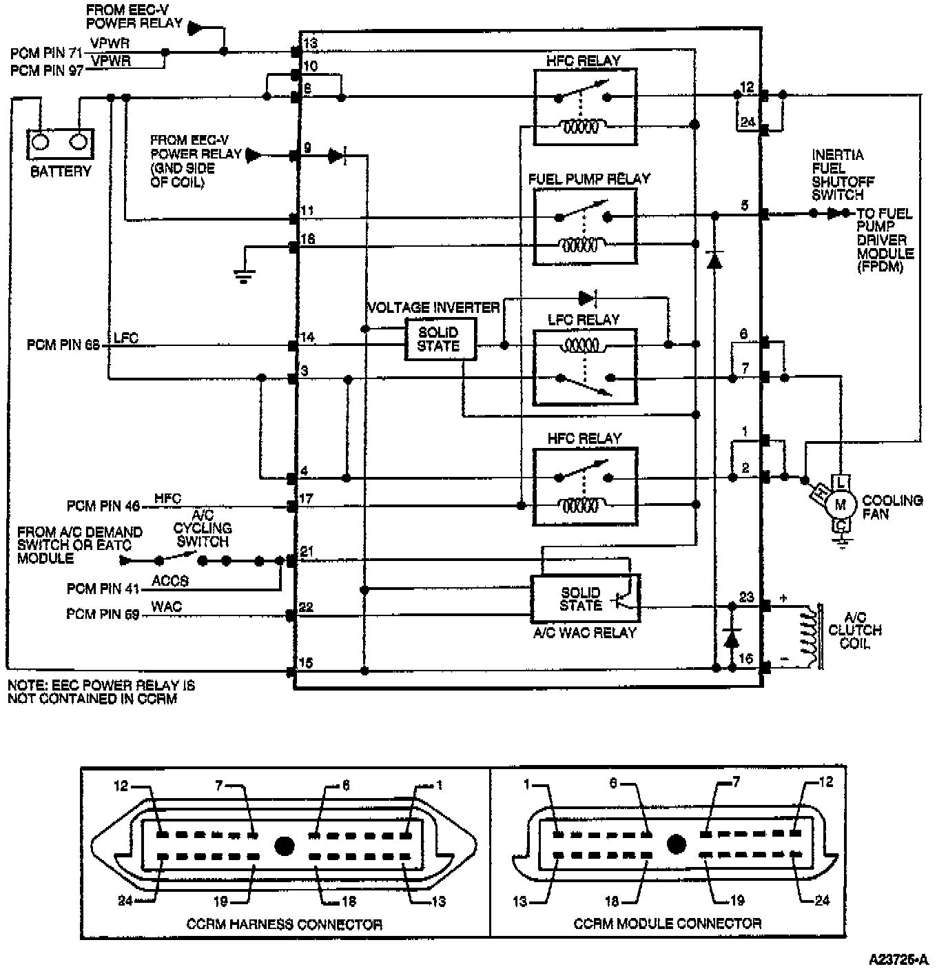
X - Constant Control Relay Module (CCRM)
>>
Test Schematic
Test Schematic