Curiosii for ever!: Car repair manuals for everyone.

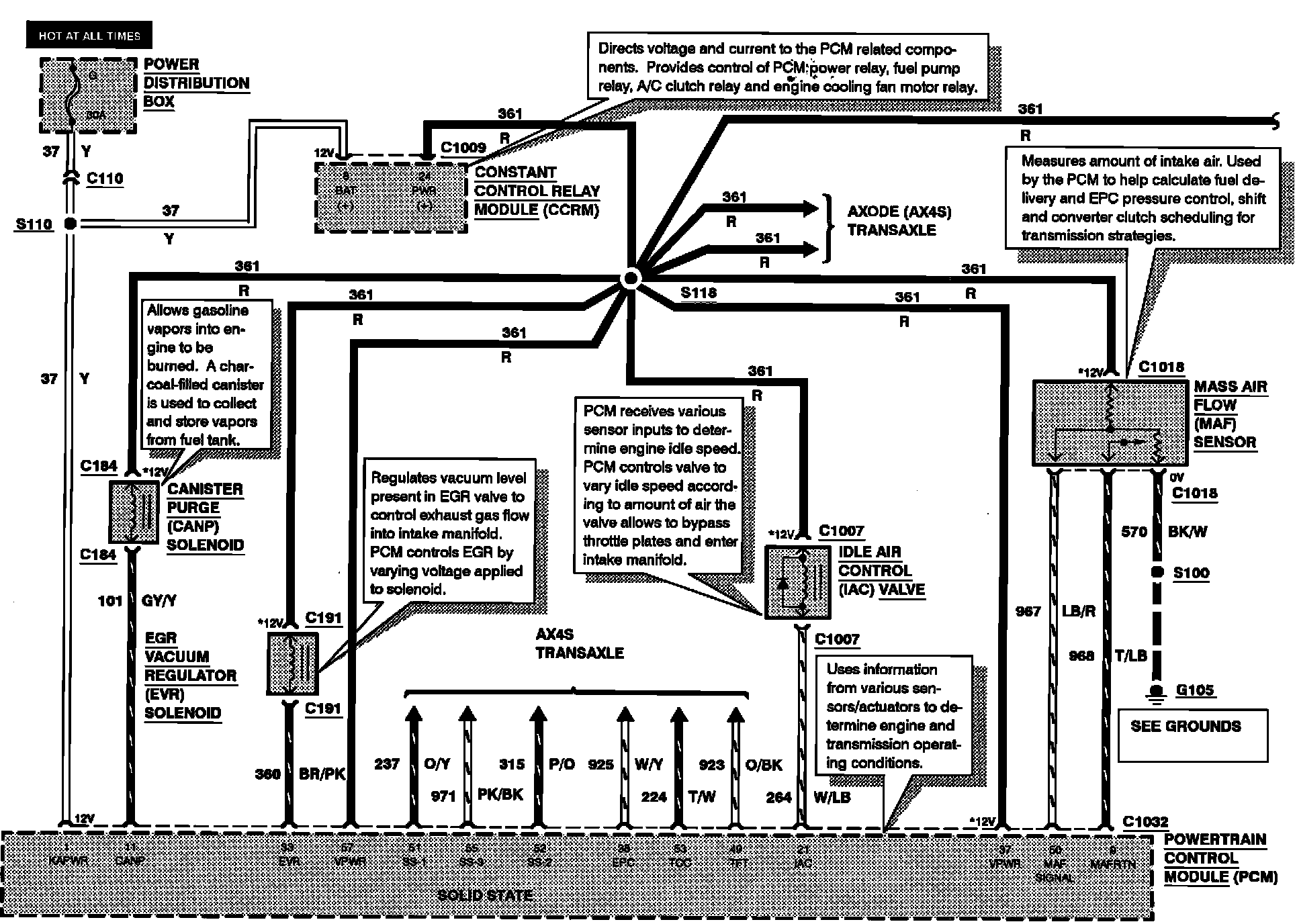
Engine Controls

Engine Controls:





CANISTER PURGE (CANP) SOLENOID
EGR VACUUM REGULATOR (EVR) SOLENOID
IDLE AIR CONTROL (IAC) VALVE
MASS AIR FLOW (MAF) SENSOR

Engine Controls:





FUEL INJECTORS
VEHICLE SPEED SENSOR (VSS)

Engine Controls:





LEFT HEATED OXYGEN SENSOR
PRESSURE FEEDBACK EGR (PFE) SENSOR
RIGHT HEATED OXYGEN SENSOR
THROTTLE POSITION (TP) SENSOR

Engine Controls:





ENGINE COOLANT TEMPERATURE (ECT) SENSOR
INTAKE AIR TEMPERATURE (IAT) SENSOR
MANUAL LEVER POSITION (MLP) SENSOR
POWER STEERING PRESSURE SWITCH
TURBINE SHAFT SPEED (TSS) SENSOR


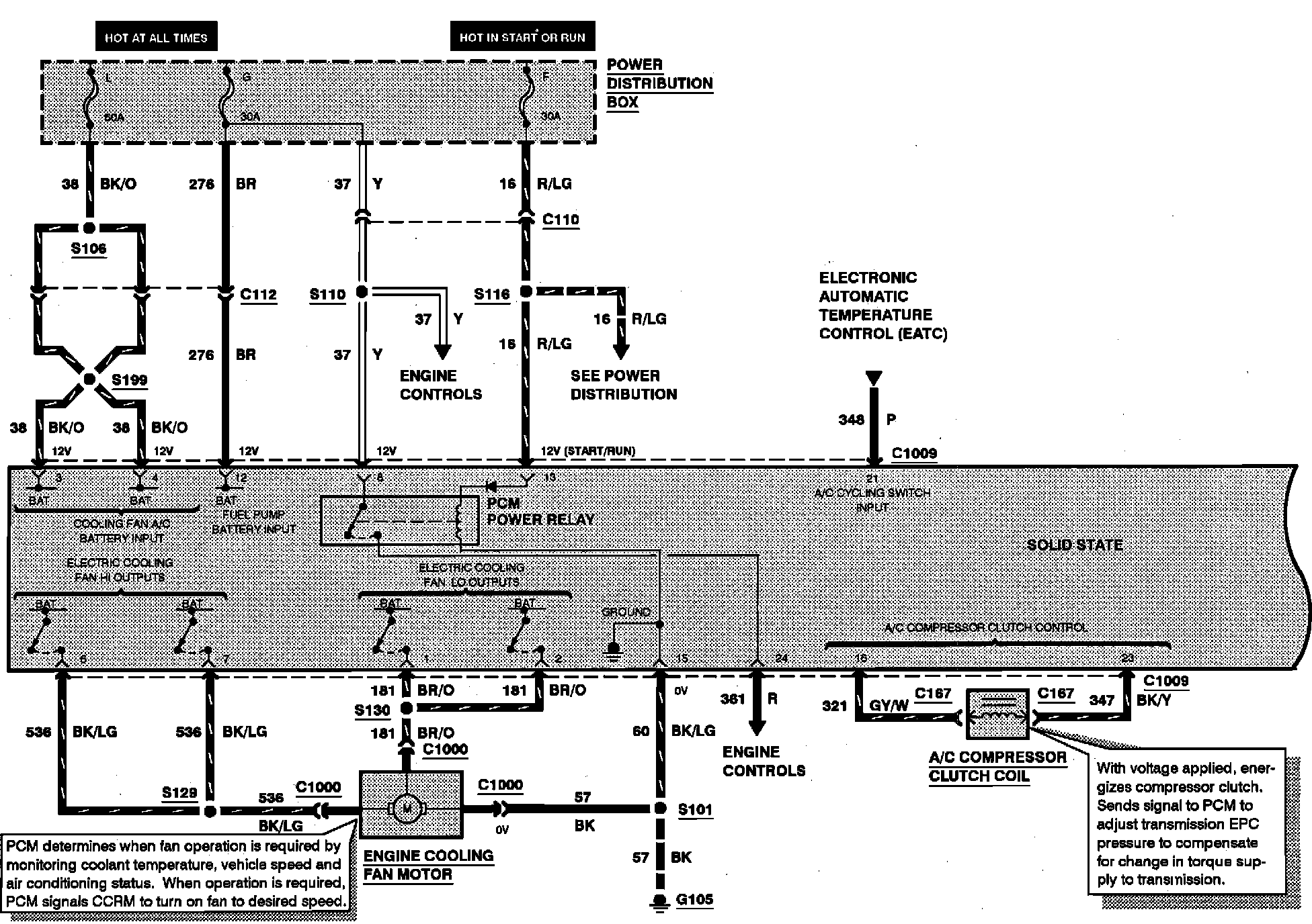
Engine Controls:





A/C COMPRESSOR CLUTCH COIL
ENGINE COOLING FAN MOTOR
PCM POWER RELAY


Engine Controls:





FUEL PUMP/FUEL GAUGE SENDER
INERTIA FUEL SHUTOFF (IFS) SWITCH