Curiosii for ever!
: Car repair manuals for everyone.
Home
>>
Lincoln
>>
1993
>>
Mark VIII V8-4.6L DOHC
>>
Repair and Diagnosis
>>
Powertrain Management
>>
Computers and Control Systems
>>
Transmission Position Sensor/Switch
>>
Diagrams
>>
Electrical Diagrams
Electrical Diagrams
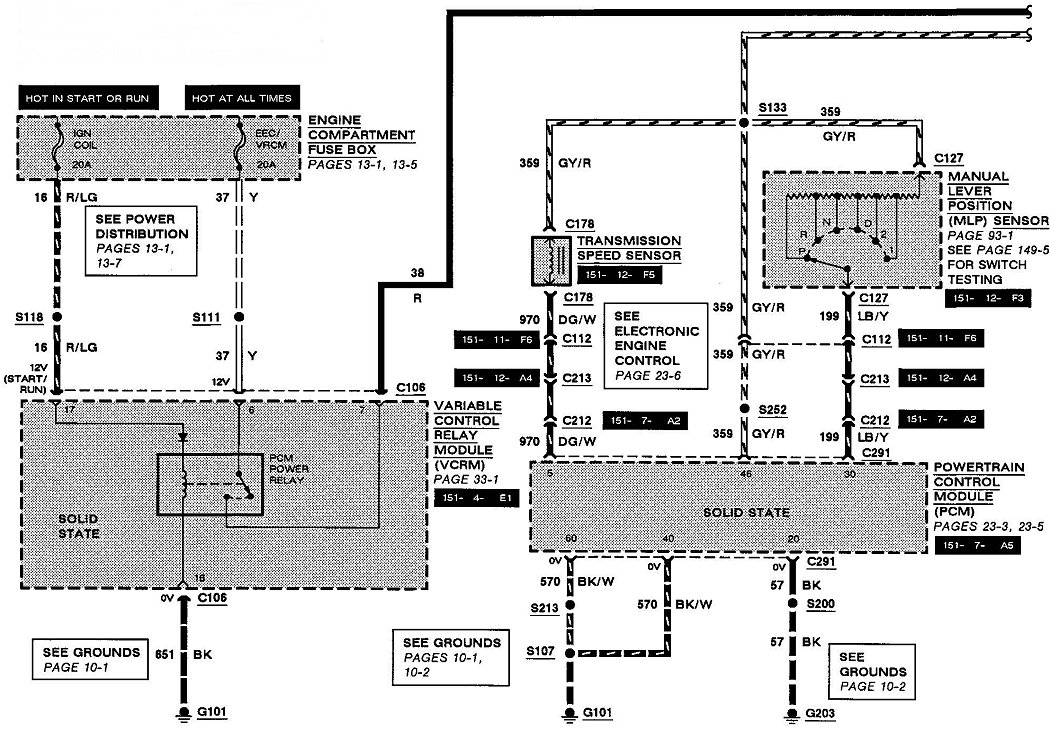
Manual Lever Position (MLP) Sensor
29-1:
29-2: