Curiosii for ever!: Car repair manuals for everyone.

Engine Controls

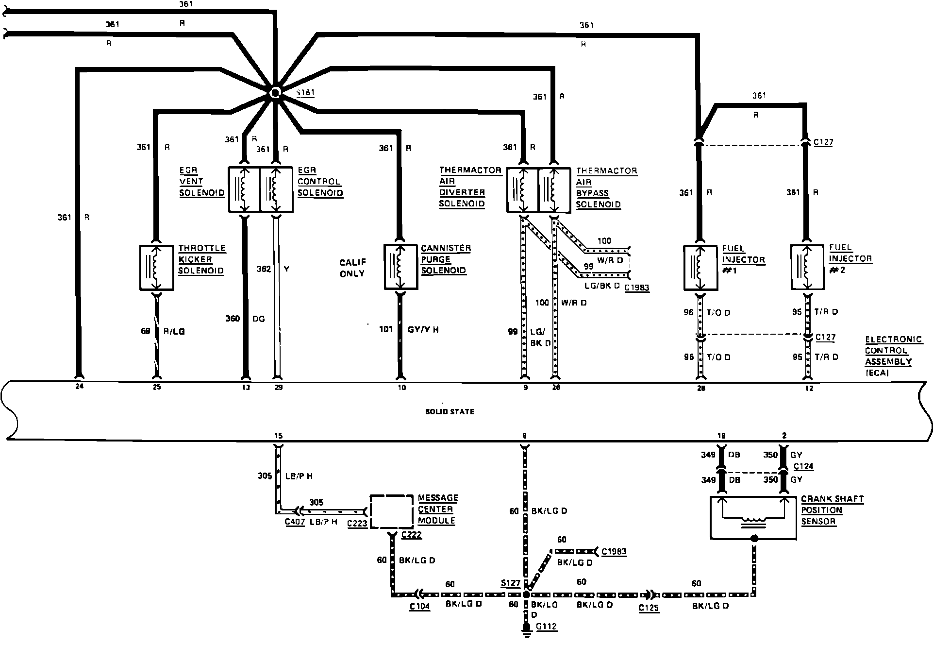
Fig. 63 Electronic engine control wiring circuit (Part 1 of 3). 1983 Mark VI & Town Car:






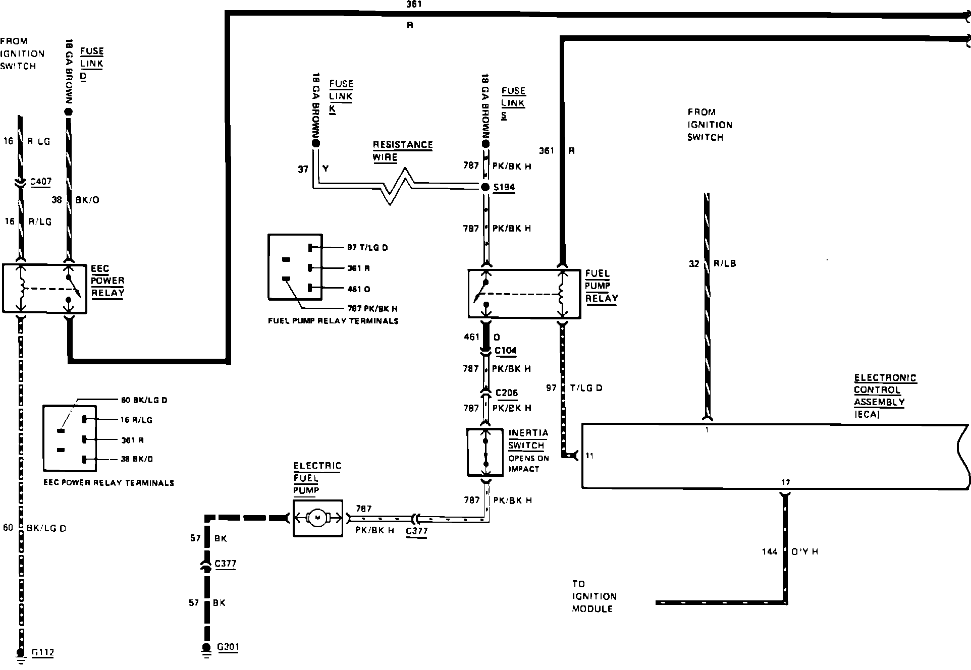
Fig. 63 Electronic engine control wiring circuit (Part 2 of 3). 1983 Mark VI & Town Car:






Fig. 63 Electronic engine control wiring circuit (Part 3 of 3). 1983 Mark VI & Town Car: