Curiosii for ever!: Car repair manuals for everyone.

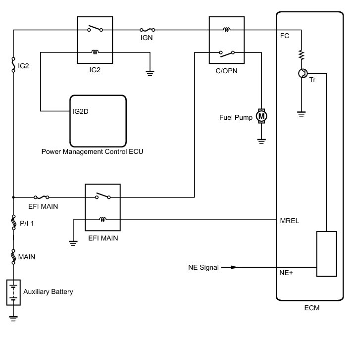
Fuel Pump Control Circuit





2ZR-FXE ENGINE CONTROL: SFI SYSTEM: Fuel Pump Control Circuit
- Fuel Pump Control Circuit

DESCRIPTION

When the NE signal is input to the ECM, Tr is turned on, current flows to the coil of the circuit opening relay, the relay switches on, power is supplied to the fuel pump and the fuel pump operates.

While the NE signal is generated (engine running), the ECM keeps Tr on (circuit opening relay on) and the fuel pump also keeps operating.





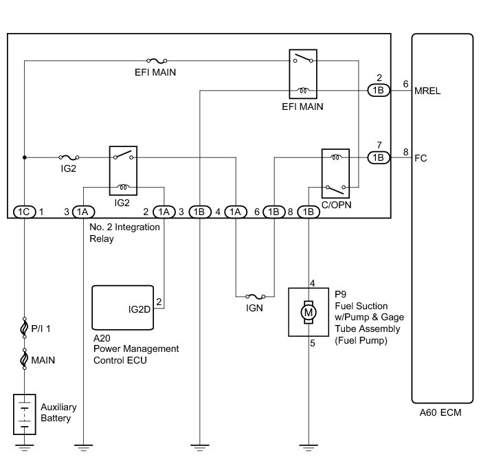
WIRING DIAGRAM





INSPECTION PROCEDURE

NOTICE:
Inspect the fuses for circuits related to this system before performing the following inspection procedure.

PROCEDURE

1. PERFORM ACTIVE TEST USING TECHSTREAM (CONTROL THE FUEL PUMP / SPEED)

(a) Connect the Techstream to the DLC3.

(b) Turn the power switch on (IG).

(c) Turn the Techstream on.

(d) Enter the following menus: Powertrain / Engine and ECT / Active Test / Control the Fuel Pump / Speed.

(e) Check whether the fuel pump operation sound occurs when performing the Active Test on the Techstream.

OK:

Fuel pump operating sound occurs.

NG -- INSPECT NO. 2 INTEGRATION RELAY (C/OPN RELAY)

OK -- PROCEED TO NEXT SUSPECTED AREA SHOWN IN PROBLEM SYMPTOMS TABLE Symptom Related Diagnostic Procedures

2. INSPECT NO. 2 INTEGRATION RELAY (C/OPN RELAY)

(a) Inspect the No. 2 integration relay (C/OPN relay) Inspection.

NG -- REPLACE NO. 2 INTEGRATION RELAY (C/OPN RELAY) Removal
OK -- Continue to next step.

3. CHECK HARNESS AND CONNECTOR (NO. 2 INTEGRATION RELAY (C/OPN RELAY) - ECM)

(a) Disconnect the ECM connector.

(b) Remove the No. 2 integration relay (C/OPN relay) from the engine room relay block and junction block assembly.

(c) Disconnect the No. 2 integration relay connector.

(d) Measure the resistance according to the value(s) in the table below.

Standard Resistance:





NG -- REPAIR OR REPLACE HARNESS OR CONNECTOR
OK -- Continue to next step.

4. CHECK HARNESS AND CONNECTOR (NO. 2 INTEGRATION RELAY (C/OPN RELAY - IG2 RELAY))

(a) Remove the No. 2 integration relay (C/OPN relay and IG2 relay) from the engine room relay block and junction block assembly.

(b) Disconnect the No. 2 integration relay connector.

(c) Measure the resistance according to the value(s) in the table below.

Standard Resistance:





NG -- REPAIR OR REPLACE HARNESS OR CONNECTOR
OK -- Continue to next step.

5. CHECK HARNESS AND CONNECTOR (NO. 2 INTEGRATION RELAY (C/OPN RELAY) - FUEL PUMP)

(a) Disconnect the fuel pump connector.

(b) Remove the No. 2 integration relay (C/OPN relay) from the engine room relay block and junction block assembly.

(c) Disconnect the No. 2 integration relay connector.

(d) Measure the resistance according to the value(s) in the table below.

Standard Resistance:





NG -- REPAIR OR REPLACE HARNESS OR CONNECTOR
OK -- Continue to next step.

6. CHECK HARNESS AND CONNECTOR (FUEL PUMP - BODY GROUND)

(a) Disconnect the fuel pump connector.

(b) Measure the resistance according to the value(s) in the table below.

Standard Resistance:





NG -- REPAIR OR REPLACE HARNESS OR CONNECTOR
OK -- Continue to next step.

7. INSPECT FUEL PUMP

(a) Inspect the fuel pump Inspection.

NG -- REPLACE FUEL PUMP Removal
OK -- Continue to next step.

8. CHECK ECM POWER SOURCE CIRCUIT

(a) Check the ECM power source circuit ECM Power Source Circuit.

NG -- REPAIR OR REPLACE ECM POWER SOURCE CIRCUIT

OK -- REPLACE ECM Removal