Curiosii for ever!: Car repair manuals for everyone.

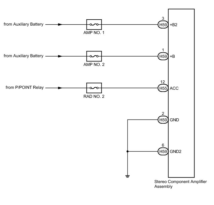
Stereo Component Amplifier Power Source Circuit





AUDIO / VIDEO: AUDIO AND VISUAL SYSTEM (w/o Navigation System): Stereo Component Amplifier Power Source Circuit
- Stereo Component Amplifier Power Source Circuit

DESCRIPTION

This circuit provides power to the stereo component amplifier assembly.

WIRING DIAGRAM





INSPECTION PROCEDURE

NOTICE:
Inspect the fuses for circuits related to this system before performing the following inspection procedure.

PROCEDURE

1. CHECK HARNESS AND CONNECTOR

(a) Disconnect the stereo component amplifier assembly connectors.

(b) Measure the resistance according to the value(s) in the table below.

Standard Resistance:





(c) Measure the voltage according to the value(s) in the table below.

Standard Voltage:





NG -- REPAIR OR REPLACE HARNESS OR CONNECTOR

OK -- PROCEED TO NEXT SUSPECTED AREA SHOWN IN PROBLEM SYMPTOMS TABLE Problem Symptoms Table