Curiosii for ever!: Car repair manuals for everyone.

Fuse Block

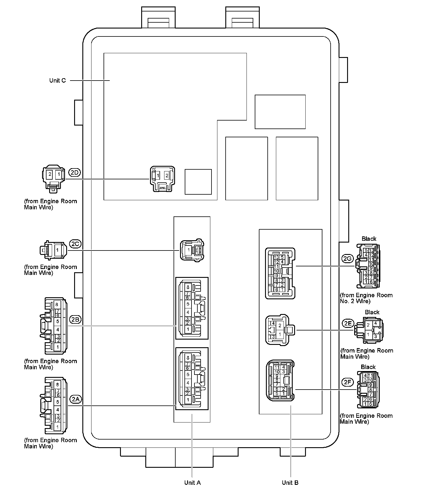
Engine Room R/B No.1 Assembly / Engine Room J/B No.1 Assembly - Right Engine Compartment:






Engine Room R/B No.1 Assembly / Engine Room J/B No.1 Assembly - Right Engine Compartment:






Engine Room R/B No.2 Assembly / Engine Room J/B No.2 Assembly - Left Engine Compartment:






Engine Room R/B No.2 Assembly / Engine Room J/B No.2 Assembly - Left Engine Compartment:






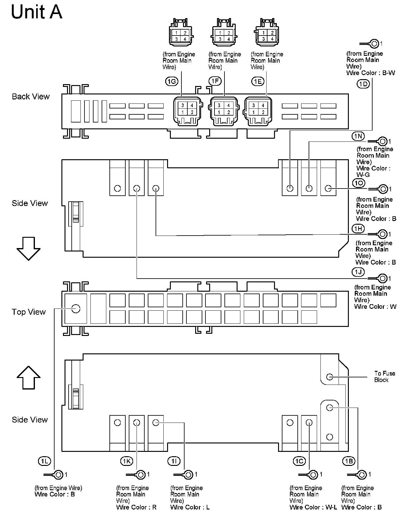
Cowl Side J/B LH - Cowl Side Left:






Cowl Side J/B LH - Cowl Side Left:






Cowl Side J/B LH - Cowl Side Left:






Cowl Side J/B RH - Cowl Side Right:






Cowl Side J/B RH - Cowl Side Right:






Cowl Side J/B RH - Cowl Side Right:






Luggage Room R/B Assembly, Luggage Room J/B Assembly - Left Luggage Compartment: