Curiosii for ever!: Car repair manuals for everyone.

Power Source Mode does not Change








1UR-FSE STARTING: SMART ACCESS SYSTEM WITH PUSH-BUTTON START: Power Source Mode does not Change

Power Source Mode does not Change

DESCRIPTION

When the certification ECU has detected the key inside the cabin before the brake pedal is depressed, the power source mode can be changed in the following order sequentially by pressing the engine switch: off -> on (ACC) -> on (IG) -> off.
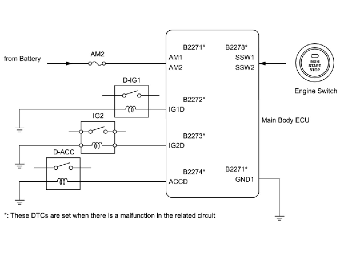
When one of the DTCs shown in the illustration below is detected, troubleshoot the DTC(s) by following the troubleshooting procedure relevant to the DTC(s). If the power source mode still cannot be changed normally, despite troubleshooting, one of the following may have occurred:

- The LIN communication line is malfunctioning.
- The certification ECU has determined that no key is inside the cabin.
- The engine switch is malfunctioning.
- The main body ECU is malfunctioning.





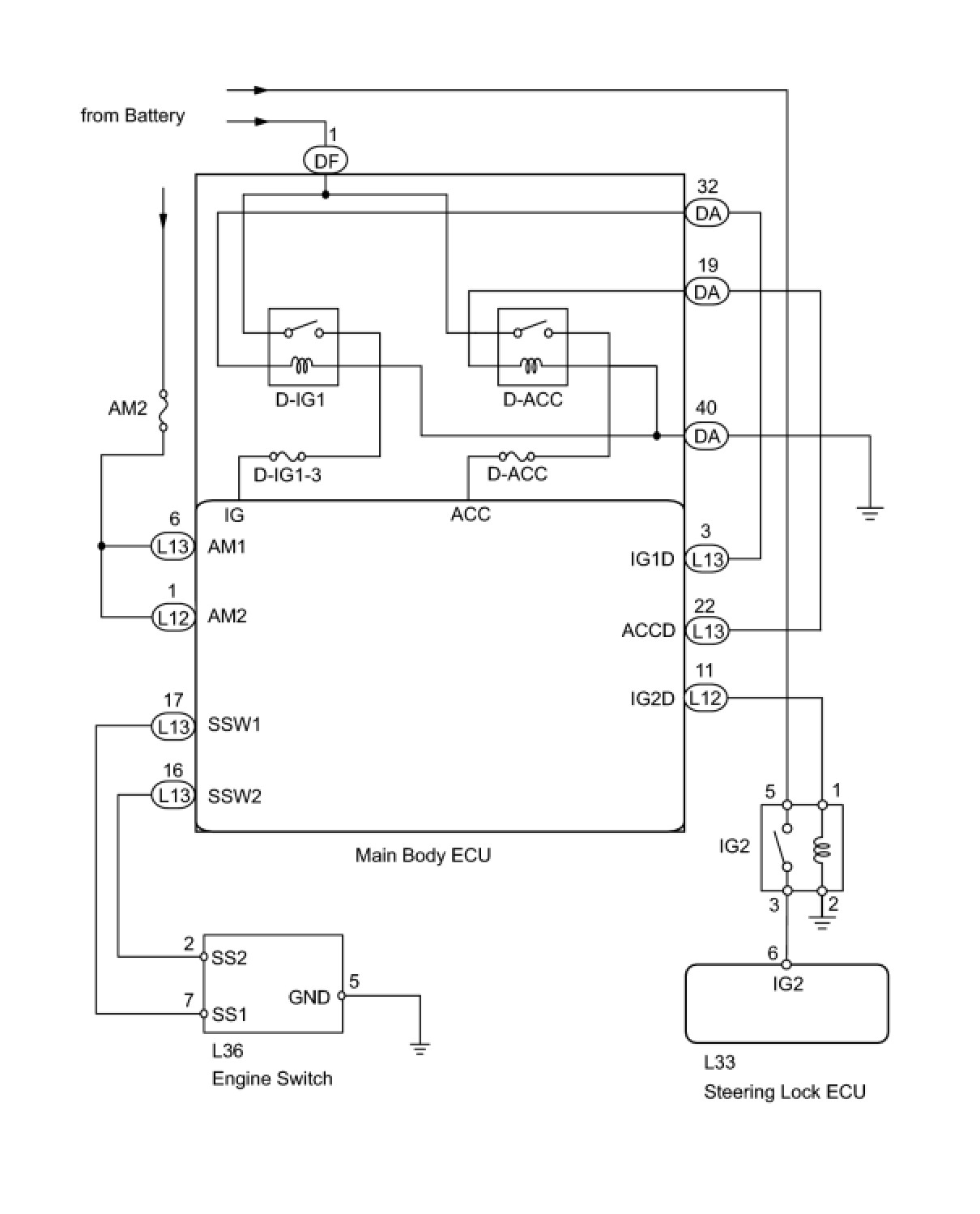
WIRING DIAGRAM





INSPECTION PROCEDURE
HINT: If the vehicle is in key cancel mode, change to normal mode Power Door Lock Control System.

PROCEDURE

1. CHECK WHETHER DTC OUTPUT RECURS
(a) Clear the DTCs Reading and Clearing Diagnostic Trouble Codes.
HINT: After all DTCs are cleared, check if the trouble occurs again 5 seconds after the engine switch is turned on (IG).
(b) Check for DTCs again.
OK:
No DTC is output.
NG -- GO TO DTC CHART Smart Access System With Push-Button Start
OK -- Continue to next step.

2. CHECK ENGINE SWITCH (SWITCH CONDITION)
(a) Ensure the key is inside the cabin.
(b) Check that the engine switch indicator illuminates in green when the shift lever is in P or N and the brake pedal is depressed.
OK:
Engine switch indicator illuminates in green.
NG -- GO TO ROOM OSCILLATOR DOES NOT RECOGNIZE KEY
OK -- Continue to next step.

3. READ VALUE USING TECHSTREAM (RELAY MONITOR)
(a) Use the Data List to check if the relay monitor is functioning properly.

Main Body





OK:
ON is displayed on the Techstream screen.
NG -- INSPECT ENGINE SWITCH
OK -- Continue to next step.

4. CHECK HARNESS AND CONNECTOR (MAIN BODY ECU)




(a) Disconnect the L13, DF and DA main body ECU connectors.
(b) Measure the resistance and voltage according to the value(s) in the table below.
Standard resistance:






Standard voltage:






NG -- REPAIR OR REPLACE HARNESS OR CONNECTOR
OK -- Continue to next step.

5. INSPECT IGNITION RELAY NO.2 (IG2)




(a) Remove the ignition relay No. 2 from the engine room No. 2 junction block.
(b) Measure the resistance according to the value(s) in the table below.
Standard resistance:






NG -- REPLACE IGNITION RELAY NO.2 (IG2)
OK -- Continue to next step.

6. CHECK HARNESS AND CONNECTOR (NO. 2 RELAY BLOCK - MAIN BODY ECU AND STEERING LOCK ECU)




(a) Remove the ignition relay No. 2 from the engine room No. 2 junction block.
(b) Disconnect the L12 main body ECU connector.
(c) Disconnect the L33 steering lock ECU connector.
(d) Measure the resistance according to the value(s) in the table below.
Standard resistance:






NG -- REPAIR OR REPLACE HARNESS OR CONNECTOR
OK -- REPLACE MAIN BODY ECU
7. INSPECT ENGINE SWITCH




(a) Remove the engine switch Removal.
(b) Measure the resistance according to the value(s) in the table below.
Standard resistance:






NG -- REPLACE ENGINE SWITCH
OK -- Continue to next step.

8. CHECK HARNESS AND CONNECTOR (MAIN BODY ECU - ENGINE SWITCH)




(a) Disconnect the L13 main body ECU connector.
(b) Disconnect the L36 engine switch connector.
(c) Measure the resistance according to the value(s) in the table below.
Standard resistance:






NG -- REPAIR OR REPLACE HARNESS OR CONNECTOR
OK -- Continue to next step.

9. INSPECT FUSE (AM2)
(a) Remove the AM2 fuse from the passenger side junction block.
(b) Check the resistance of the fuse.
Standard resistance:






NG -- REPLACE FUSE (AM2)
OK -- Continue to next step.

10. CHECK HARNESS AND CONNECTOR (MAIN BODY ECU - BATTERY AND BODY GROUND)




(a) Disconnect the L13, L12 and DA main body ECU connectors.
(b) Measure the voltage and resistance according to the value(s) in the table below.
Standard voltage:






Standard resistance:






NG -- REPAIR OR REPLACE HARNESS OR CONNECTOR
OK -- REPLACE MAIN BODY ECU