Curiosii for ever!: Car repair manuals for everyone.

Fuel Pump Control Circuit








1UR-FSE ENGINE CONTROL SYSTEM: SFI SYSTEM: Fuel Pump Control Circuit

Fuel Pump Control Circuit

DESCRIPTION

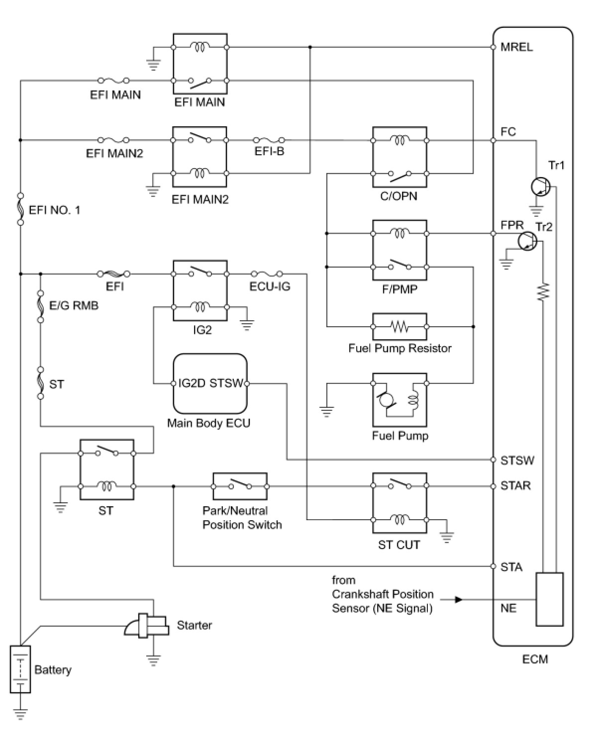
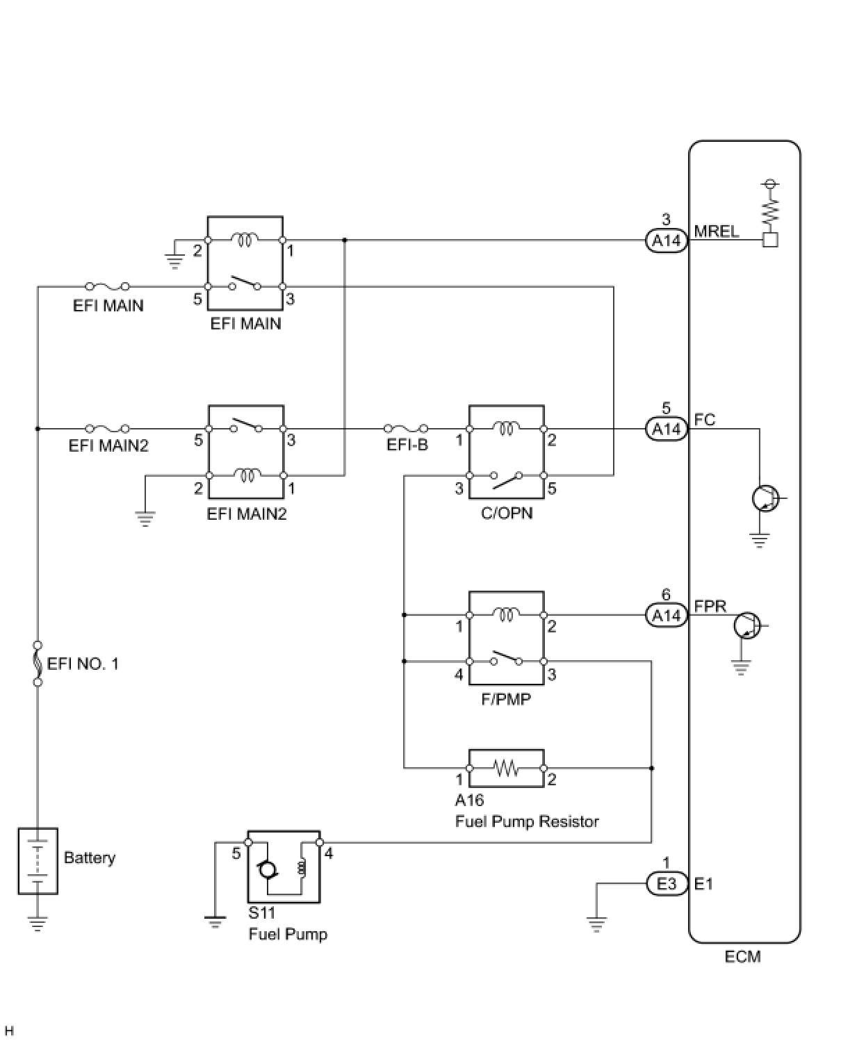
When the engine is cranked, a signal is sent from the main body ECU's STSW terminal to the ECM's STSW terminal. Then voltage travels from the ECM's STAR terminal through the park/neutral position switch to the ST relay coil. The STAR terminal also sends a signal to the STA terminal. When the STA signal and NE signal are input to the ECM, the ECM interior's Tr1 turns ON, which causes power to be supplied to the C/OPN relay coil (C/OPN ON). As a result, the F/PMP relay actuates, which causes the fuel pump to operate. If the engine is operating and NE signals are being output, the ECM interior's Tr1 is ON (C/OPN ON), and the fuel pump will continue operating. The fuel pump has a high and low speed setting. When the engine is starting or operating with a heavy load, the ECM interior's Tr2 turns ON to actuate the F/PMP relay so that the fuel pump operates at the high speed setting. When the engine is idling or operating with a light load, the Tr2 turns OFF, and current flows through the fuel pump resistor to the fuel pump so that the fuel pump operates at the low speed setting.









WIRING DIAGRAM





This troubleshooting procedure is based on the premise that the engine is started. If the engine is not started, proceed to the problem symptoms table Symptom Related Diagnostic Procedures.

INSPECTION PROCEDURE

PROCEDURE

1. CHECK FUEL PUMP OPERATION
(a) Check the fuel pressure Testing and Inspection.
HINT: If there is fuel pressure, you will hear the sound of fuel flowing.

OK -- INSPECT FUEL PUMP RELAY (F/PMP)
NG -- Continue to next step.

2. PERFORM ACTIVE TEST USING TECHSTREAM (OPERATE CIRCUIT OPENING RELAY (C/OPN))
(a) Connect the Techstream to the DLC3.
(b) Turn the engine switch on (IG) and turn the Techstream ON.
(c) Enter the following menus: Powertrain / Engine / Active Test / Activate the Fuel Pump Speed Control
(d) Check whether operating sounds can be heard while operating the relay using the Techstream.
OK:
Operating sounds can be heard from relay.
OK -- INSPECT ECM POWER SOURCE CIRCUIT
NG -- Continue to next step.

3. INSPECT CIRCUIT OPENING RELAY (C/OPN)




(a) Remove the C/OPN relay from the engine room No. 2 relay block.
(b) Measure the resistance according to the value(s) in the table below.
Standard resistance:






NG -- REPLACE CIRCUIT OPENING RELAY (C/OPN)
OK -- Continue to next step.

4. INSPECT ECM (FC VOLTAGE)




(a) Turn the engine switch on (IG).
(b) Measure the voltage according to the value(s) in the table below.
Standard voltage:






OK -- REPLACE ECM
NG -- CHECK AND REPLACE HARNESS OR CONNECTOR (CIRCUIT OPENING RELAY (C/OPN) - ECM, EFI-B FUSE)
5. INSPECT ECM POWER SOURCE CIRCUIT
(a) Inspect the ECM power source circuit ECM Power Source Circuit.
NG -- REPAIR OR REPLACE HARNESS OR CONNECTOR
OK -- Continue to next step.

6. INSPECT FUEL PUMP RELAY (F/PMP) P0230
NG -- REPLACE FUEL PUMP RELAY (F/PMP)
OK -- Continue to next step.

7. INSPECT FUEL PUMP ASSEMBLY




(a) Inspect the fuel pump resistance.
(1) Measure the resistance according to the value(s) in the table below.
Standard resistance:





(b) Inspect the fuel pump operation.
(1) Apply battery voltage to both terminals. Check that the pump operates.
NOTICE:
- These tests must be done quickly (within 10 seconds) to prevent the coil from burning out.
- Keep the fuel pump as far away from the battery as possible.
- Always turn the voltage on and off on the battery side, not the fuel pump side.

NG -- REPLACE FUEL PUMP ASSEMBLY
OK -- Continue to next step.

8. CHECK HARNESS AND CONNECTOR (FUEL PUMP - FUEL PUMP RELAY (F/PMP), BODY GROUND)




(a) Check the harness and connector between the fuel pump and F/PMP relay.
(1) Disconnect the S11 fuel pump connector.
(2) Remove the F/PMP relay from the engine room No. 2 relay block.
(3) Measure the resistance according to the value(s) in the table below.
Standard resistance (Check for open):






Standard resistance (Check for short):






(4) Reconnect the fuel pump connector.
(5) Reinstall the F/PMP relay.
(b) Check the harness and connector between the fuel pump and body ground.
(1) Disconnect the S11 fuel pump connector.
(2) Measure the resistance according to the value(s) in the table below.
Standard resistance (Check for open):






(3) Reconnect the fuel pump connector.
NG -- REPAIR OR REPLACE HARNESS OR CONNECTOR
OK -- Continue to next step.

9. CHECK HARNESS AND CONNECTOR (CIRCUIT OPENING RELAY (C/OPN) - FUEL PUMP RELAY (F/PMP))




(a) Remove the C/OPN relay and F/PMP relay from the engine room No. 2 relay block.
(b) Measure the resistance according to the value(s) in the table below.
Standard resistance (Check for open):






Standard resistance (Check for short):






NG -- REPAIR OR REPLACE ENGINE ROOM NO. 2 RELAY BLOCK, JUNCTION BLOCK
OK -- CHECK AND REPAIR HARNESS OR CONNECTOR (EFI RELAY (EFI MAIN) - CIRCUIT OPENING RELAY (C/OPN))
10. INSPECT FUEL PUMP RELAY (F/PMP) P0230
NG -- REPLACE FUEL PUMP RELAY (F/PMP)
OK -- Continue to next step.

11. INSPECT FUEL PUMP RESISTOR (RESISTANCE)




(a) Inspect the fuel pump resistor resistance.
(b) Measure the resistance according to the value(s) in the table below.
Standard resistance:






NG -- REPLACE FUEL PUMP RESISTOR
OK -- Continue to next step.

12. CHECK HARNESS AND CONNECTOR (FUEL PUMP RESISTOR - FUEL PUMP RELAY (F/PMP), FUEL PUMP)




(a) Check the harness and connector between the fuel pump relay and fuel pump resistor.
(1) Remove the F/PMP relay from the engine room No. 2 relay block.
(2) Disconnect the A16 fuel pump resistor connector.
(3) Measure the resistance according to the value(s) in the table below.
Standard resistance (Check for open):






Standard resistance (Check for short):






(4) Reinstall the F/PMP relay.
(5) Reconnect the fuel pump resistor connector.
(b) Check the harness and connector between the fuel pump resistor and fuel pump.
(1) Disconnect the A16 fuel pump resistor connector.
(2) Disconnect the S11 fuel pump connector.
(3) Measure the resistance according to the value(s) in the table below.
Standard resistance (Check for open):






Standard resistance (Check for short):






(4) Reconnect the fuel pump resistor connector.
(5) Reconnect the fuel pump connector.
NG -- REPAIR OR REPLACE HARNESS OR CONNECTOR
OK -- PROCEED TO NEXT CIRCUIT INSPECTION SHOWN IN PROBLEM SYMPTOMS TABLE